"§ 2. Wykaz wyrobów, o których mowa w § 1 pkt 1, oraz wymagania techniczno-użytkowe wyrobów, o których mowa w § 1 pkt 2, określa załącznik do rozporządzenia.";
"§ 5. 1. Jednostka dopuszczająca, wydając dopuszczenie, uznaje wyniki badań uzyskane w:
1) laboratoriach akredytowanych zgodnie z przepisami o systemie oceny zgodności;
2) laboratoriach zagranicznych, jeżeli wynika to z umów międzynarodowych;
3) laboratoriach notyfikowanych.
2. W przypadku braku możliwości wykonania badań w laboratoriach wymienionych w ust. 1 jednostka dopuszczająca uznaje na wniosek producenta lub jego upoważnionego przedstawiciela, ubiegającego się o wydanie lub zmianę dopuszczenia, wyniki badań innych laboratoriów niż wymienione w ust. 1, jeśli są one wykonane metodami akceptowanymi przez tę jednostkę.";
"2. W przypadku określonym w ust. 1 posiadacz dopuszczenia jest obowiązany do przedstawienia dostosowanego wyrobu do badań w uzgodnionym terminie, nieprzekraczającym 12 miesięcy.";
"§ 18. W przypadku objęcia wyrobów, o których mowa w załączniku do rozporządzenia, wyprodukowanych lub dopuszczonych do obrotu w innym państwie członkowskim Unii Europejskiej albo w Republice Turcji, jak również wyprodukowanych w innym państwie członkowskim Europejskiego Porozumienia o Wolnym Handlu (EFTA) będącym stroną umowy o Europejskim Obszarze Gospodarczym, dopuszczenie wydaje się po ustaleniu przez jednostkę dopuszczającą, że wyrób zapewnia bezpieczeństwo publiczne lub ochronę zdrowia i życia oraz mienia na poziomie nie niższym, niż zostało to określone w załączniku do niniejszego rozporządzenia.";
1) Minister Spraw Wewnętrznych i Administracji kieruje działem administracji rządowej - sprawy wewnętrzne, na podstawie § 1 ust. 2 pkt 3 rozporządzenia Prezesa Rady Ministrów z dnia 16 listopada 2007 r. w sprawie szczegółowego zakresu działania Ministra Spraw Wewnętrznych i Administracji (Dz. U. Nr 216, poz. 1604).
2) Niniejsze rozporządzenie zostało notyfikowane Komisji Europejskiej w dniu 18 sierpnia 2009 r. pod numerem 2009/0461/PL zgodnie z § 4 rozporządzenia Rady Ministrów z dnia 23 grudnia 2002 r. w sprawie sposobu funkcjonowania krajowego systemu notyfikacji norm i aktów prawnych (Dz. U. Nr 239, poz. 2039 oraz z 2004 r. Nr 65, poz. 597), które wdraża dyrektywę 98/34/WE z dnia 22 czerwca 1998 r. ustanawiającą procedurę udzielania informacji w zakresie norm i przepisów technicznych (Dz. Urz. WE L 204 z 21.07.1998, z późn. zm.; Dz. Urz. UE Polskie wydanie specjalne, rozdz. 13, t. 20, str. 337).
WYKAZ WYROBÓW SŁUŻĄCYCH ZAPEWNIENIU BEZPIECZEŃSTWA PUBLICZNEGO LUB OCHRONIE ZDROWIA I ŻYCIA ORAZ MIENIA, WPROWADZANYCH DO UŻYTKOWANIA W JEDNOSTKACH OCHRONY PRZECIWPOŻAROWEJ ORAZ WYKORZYSTYWANYCH PRZEZ TE JEDNOSTKI DO ALARMOWANIA O POŻARZE LUB INNYM ZAGROŻENIU ORAZ DO PROWADZENIA DZIAŁAŃ RATOWNICZYCH, A TAKŻE WYROBÓW STANOWIĄCYCH PODRĘCZNY SPRZĘT GAŚNICZY, WYMAGAJĄCYCH DOPUSZCZENIA DO UŻYTKOWANIA, ORAZ WYMAGANIA TECHNICZNO-UŻYTKOWE DLA TYCH WYROBÓW
| Lp. | Nazwa wyrobu | Techniczny dokument odniesienia | ||
| 1 | Wyposażenie i środki ochrony indywidualnej strażaka | |||
| 1) Aparaty powietrzne butlowe ze sprężonym powietrzem i maski | Wymagania techniczno-użytkowe | |||
| 2) Sygnalizatory bezruchu | Wymagania techniczno-użytkowe | |||
| 3) Ubrania specjalne chroniące przed czynnikami chemicznymi | Wymagania techniczno-użytkowe | |||
| 4) Ubrania specjalne chroniące przed promieniowaniem cieplnym i płomieniem | Wymagania techniczno-użytkowe | |||
| 5) Pasy strażackie | Wymagania techniczno-użytkowe | |||
| 6) Ubrania specjalne | Wymagania techniczno-użytkowe | |||
| 7) Rękawice specjalne | Wymagania techniczno-użytkowe | |||
| 8) Kominiarki | Wymagania techniczno-użytkowe | |||
| 9) Buty strażackie | Wymagania techniczno-użytkowe | |||
| 10) Hełmy strażackie | Wymagania techniczno-użytkowe | |||
| 11) Szelki ratownicze | Wymagania techniczno-użytkowe | |||
| 2 | Pompy pożarnicze | |||
| 1) Autopompy | Wymagania techniczno-użytkowe | |||
| 2) Motopompy przenośne i przewoźne | Wymagania techniczno-użytkowe | |||
| 3) Motopompy pływające | Wymagania techniczno-użytkowe | |||
| 4) Pompy z napędem turbinowym | Wymagania techniczno-użytkowe | |||
| 5) Pompy strumieniowe | Wymagania techniczno-użytkowe | |||
| 6) Wysokociśnieniowe agregaty gaśnicze | Wymagania techniczno-użytkowe | |||
| 7) Motopompy do wody zanieczyszczonej | Wymagania techniczno-użytkowe | |||
| 3 | Armatura i osprzęt pożarniczy | |||
| 1) Pożarnicze węże tłoczne do hydrantów | Wymagania techniczno-użytkowe | |||
| 2) Pożarnicze węże tłoczne do pomp pożarniczych | Wymagania techniczno-użytkowe | |||
| 3) Pożarnicze węże ssawne | Wymagania techniczno-użytkowe | |||
| 4) Łączniki | PN-M-51031 Sprzęt pożarniczy. Łączniki | |||
| 5) Łączniki kątowe 75 | PN-M-51074 Sprzęt pożarniczy. Łącznik kątowy 75 | |||
| 6) Nasady | PN-M-51038 Sprzęt pożarniczy. Nasady | |||
| 7) Przełączniki | PN-M-51042 Sprzęt pożarniczy. Przełączniki | |||
| 8) Pokrywy nasad | PN-M-51024 Sprzęt pożarniczy. Pokrywy nasad | |||
| 9) Zbieracze | PN-M-51153 Sprzęt pożarniczy. Zbieracz 2x75/110 | |||
| 10) Rozdzielacze | Wymagania techniczno-użytkowe | |||
| 11) Smoki ssawne | PN-M-51152 Sprzęt pożarniczy. Smoki ssawne | |||
| 12) Urządzenia do wytwarzania zasłony wodnej | Wymagania techniczno-użytkowe | |||
| 13) Dozowniki środka pianotwórczego | Wymagania techniczno-użytkowe | |||
| 14) Zasysacze liniowe | PN-M-51069 Sprzęt pożarniczy. Zasysacze liniowe | |||
| 15) Prądownice wodne do pomp pożarniczych | Wymagania techniczno-użytkowe | |||
| 16) Prądownice wodne typu Turbo do pomp pożarniczych | Wymagania techniczno-użytkowe | |||
| 17) Prądownice pianowe | Wymagania techniczno-użytkowe | |||
| 18) Wytwornice pianowe | Wymagania techniczno-użytkowe | |||
| 19) Działka wodno-pianowe, wodne i pianowe | Wymagania techniczno-użytkowe | |||
| 20) Urządzenia do wytwarzania piany za pomocą gazów | Wymagania techniczno-użytkowe | |||
| 21) Hydranty nadziemne | Wymagania techniczno-użytkowe | |||
| 22) Hydranty podziemne | Wymagania techniczno-użytkowe | |||
| 23) Zawory hydrantowe 52 | Wymagania techniczno-użytkowe | |||
| 24) Generatory piany lekkiej | Wymagania techniczno-użytkowe | |||
| 25) Stojaki hydrantowe | PN-M-51154 Sprzęt pożarniczy. Stojak hydrantowy 80 | |||
| 4 | Pojazdy pożarnicze | |||
| 1) Pojazdy pożarnicze - Wymagania ogólne i klasyfikacja pojazdów pożarniczych | Wymagania techniczno-użytkowe | |||
| 2) Pojazdy pożarnicze - Wymagania szczegółowe dla pojazdów pożarniczych | Wymagania techniczno-użytkowe | |||
| 3.1. Samochody ratowniczo-gaśnicze | Wymagania techniczno-użytkowe | |||
| 3.2. Samochody z podnośnikiem hydraulicznym | Wymagania techniczno-użytkowe | |||
| 3.3. Samochody z drabiną mechaniczną | Wymagania techniczno-użytkowe | |||
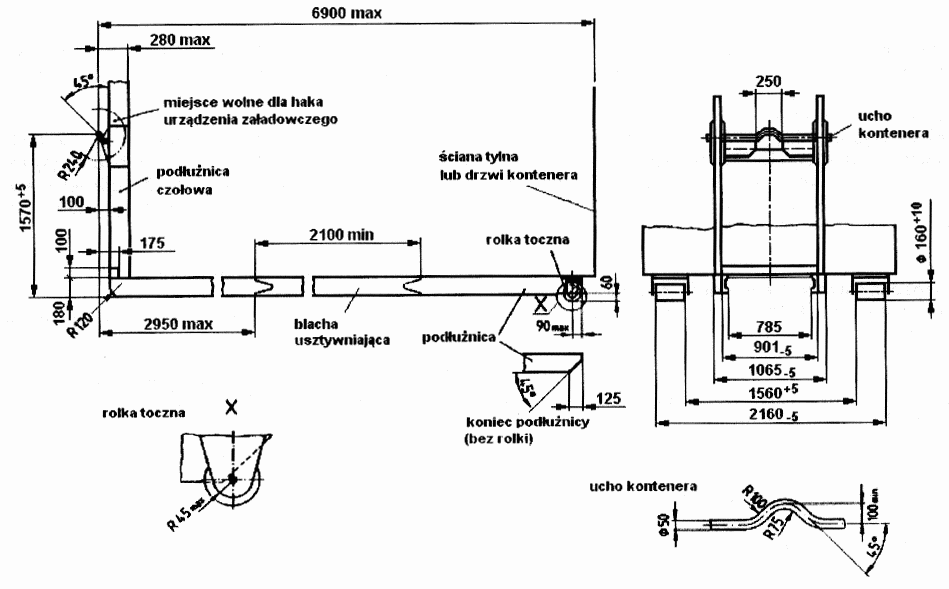
| 3.4. Nośniki kontenerowe i kontenery wymienne oraz przyczepy do przewozu kontenerów | Wymagania techniczno-użytkowe | |||
| 3.5. Przyczepy i naczepy z zamontowanym sprzętem specjalistycznym | Wymagania techniczno-użytkowe | |||
| 3.6. Inne samochody pożarnicze | Wymagania techniczno-użytkowe | |||
| 5 | Sprzęt ratowniczy dla straży pożarnej | |||
| 1) Drabiny przenośne | Wymagania techniczno-użytkowe | |||
| 2) Skokochrony | Wymagania techniczno-użytkowe | |||
| 3) Wory i rękawy ratownicze | Wymagania techniczno-użytkowe | |||
| 4) Linkowe urządzenia do opuszczania i podnoszenia | Wymagania techniczno-użytkowe | |||
| 5) Linki strażackie ratownicze | Wymagania techniczno-użytkowe | |||
| 6) Zatrzaśniki strażackie | Wymagania techniczno-użytkowe | |||
| 6 | Narzędzia ratownicze, pomocnicze i osprzęt dla straży pożarnej | |||
| 1) Hydrauliczne narzędzia ratownicze | Wymagania techniczno-użytkowe | |||
| 2) Poduszki pneumatyczne do podnoszenia i korki pneumatyczne do uszczelniania | Wymagania techniczno-użytkowe | |||
| 3) Topory strażackie | PN-M-51501 Sprzęt pożarniczy. Topory strażackie | |||
| 4) Zbiorniki przenośne na wodę | Wymagania techniczno-użytkowe | |||
| 7 | Podręczny sprzęt gaśniczy | |||
| 1) Gaśnice przenośne | PN-EN 3-7 Gaśnice przenośne. Część 7. Charakterystyki, wymagania eksploatacyjne i metody badań | |||
| 2) Gaśnice dla straży pożarnej | Wymagania techniczno-użytkowe | |||
| 3) Gaśnice przewoźne | PN-EN 1866-1 Gaśnice przewoźne. Część 1. Charakterystyka, wykonanie i metody badań | |||
| 4) Koce gaśnicze | PN-EN 1869 Koce gaśnicze | |||
| 5) Urządzenia gaśnicze | Wymagania techniczno-użytkowe | |||
| 8 | Środki gaśnicze | |||
| 1) Proszki gaśnicze | PN-EN 615 Ochrona przeciwpożarowa. Środki gaśnicze. Wymagania dotyczące proszków (innych niż do gaszenia pożarów grupy D) | |||
| 2) Pianotwórcze środki gaśnicze | Wymagania techniczno-użytkowe | |||
| 9 | Sorbenty | |||
| Sorbenty | Wymagania techniczno-użytkowe | |||
| 10 | Elementy systemów alarmowania i powiadamiania | |||
| 1) Centrale sygnalizacji pożarowej | Wymagania techniczno-użytkowe | |||
| 2) Panele obsługi dla straży pożarnej | Wymagania techniczno-użytkowe | |||
| 3) Urządzenia zdalnej sygnalizacji i obsługi | Wymagania techniczno-użytkowe | |||
| 4) Systemy transmisji sygnałów alarmów pożarowych i uszkodzeniowych | Wymagania techniczno-użytkowe | |||
| 5) Ręczne ostrzegacze pożarowe (ROP) | Wymagania techniczno-użytkowe | |||
| 11 | Elementy systemów ostrzegania i ewakuacji | |||
| 1) Centrale dźwiękowych systemów ostrzegawczych | Wymagania techniczno-użytkowe | |||
| 2) Konsole z mikrofonem dla straży pożarnej niewchodzące w skład centrali dźwiękowych systemów ostrzegawczych | Wymagania techniczno-użytkowe | |||
| 3) Głośniki do dźwiękowych systemów ostrzegawczych | Wymagania techniczno-użytkowe | |||
| 4) Sygnalizatory akustyczne | Wymagania techniczno-użytkowe | |||
| 5) Sygnalizatory optyczne | Wymagania techniczno-użytkowe | |||
| 6) Centrale kontroli dostępu współpracujące z urządzeniami przeciwpożarowymi | Wymagania techniczno-użytkowe | |||
| 7) Interfejsy przejścia kontrolowanego | Wymagania techniczno-użytkowe | |||
| 12 | Urządzenia do uruchamiania urządzeń przeciwpożarowych, wykorzystywanych przez jednostki ochrony przeciwpożarowej | |||
| 1) Centrale sterujące urządzeniami przeciwpożarowymi | Wymagania techniczno-użytkowe | |||
| 2) Zasilacze urządzeń przeciwpożarowych | Wymagania techniczno-użytkowe | |||
| 3) Ręczne przyciski stosowane w systemach oddymiania | Wymagania techniczno-użytkowe | |||
| 4) Elektromechaniczne urządzenia wykonawcze w systemach sterowania-urządzeniami przeciwpożarowymi | Wymagania techniczno-użytkowe | |||
| 13 | Znaki bezpieczeństwa i oświetlenie awaryjne | |||
| 1) Znaki bezpieczeństwa - ochrona przeciwpożarowa, ewakuacja i techniczne środki przeciwpożarowe | Wymagania techniczno-użytkowe | |||
| 2) Oprawy oświetleniowe do oświetlenia awaryjnego | PN-EN 60598-2-22 Oprawy oświetleniowe. Część 2-22: Wymagania szczegółowe - Oprawy oświetleniowe do oświetlenia awaryjnego | |||
| 14 | Przewody i kable do urządzeń przeciwpożarowych | |||
| 1) Telekomunikacyjne kable stacyjne do instalacji przeciwpożarowych | Wymagania techniczno-użytkowe | |||
| 2) Przewody i kable elektryczne oraz światłowodowe, stosowane do zasilania i sterowania urządzeniami służącymi ochronie przeciwpożarowej | Wymagania techniczno-użytkowe | |||
| 3) Zamocowania przewodów i kabli elektrycznych oraz światłowodowych, stosowanych do zasilania i sterowania urządzeniami służącymi ochronie przeciwpożarowej | Wymagania techniczno-użytkowe | |||
| 15 | Dźwigi dla straży pożarnej | |||
| Dźwigi dla straży pożarnej | Wymagania techniczno-użytkowe | |||
WYMAGANIA TECHNICZNO-UŻYTKOWE
1.1. APARATY POWIETRZNE BUTLOWE ZE SPRĘŻONYM POWIETRZEM I MASKI
1.1.1. WYMAGANIA OGÓLNE
Maski powinny spełniać wymagania normy PN-EN 136.
Aparaty powinny spełniać wymagania normy PN-EN 137.
Spełnienie wymagań powinno być potwierdzone stosownym dokumentem.
1.1.2. WYMAGANIA SZCZEGÓŁOWE
1.1.2.1. Wykonanie
Pasy naramienne aparatu powinny posiadać nakładki z miękkiego tworzywa o szerokości nie mniejszej niż 50 mm. Stelaż aparatu powinien być dostosowany do mocowania jednej lub dwóch butli. Łączna pojemność butli aparatu powinna zapewnić zapas powietrza w ilości co najmniej 600 dm3.
Powierzchnia wizjera maski ograniczona wewnętrzną krawędzią zacisku mocującego wizjer do części twarzowej nie powinna być mniejsza niż 160 cm2.
1.1.2.2. Wytrzymałość połączenia łącznika maski z częścią twarzową
Połączenie łącznika maski z częścią twarzową powinno wytrzymać działanie siły 300 N w czasie 60 s, a pozostałe elementy składowe nie powinny odłączyć się od maski po wygrzaniu w komorze w temperaturze 150 ± 5 °C w czasie 1 h.
1.2. SYGNALIZATORY BEZRUCHU
1.2.1. OZNACZENIA
Oznaczenie: Sygnalizator bezruchu
1.2.2. WYKONANIE
1.2.2.1. Konstrukcja
Urządzenie nie powinno mieć ostrych krawędzi, aby nie powodować uszkodzeń ciała lub odzieży użytkownika.
Urządzenie powinno stanowić jedną całość ze źródłem zasilania oraz powinno posiadać obudowę w wykonaniu przeciwwybuchowym, zgodnie z odrębnymi przepisami w sprawie zasadniczych wymagań dla urządzeń i systemów przeznaczonych do użytku w przestrzeniach zagrożonych wybuchem. Spełnienie wymagań powinno być potwierdzone stosownym dokumentem.
Sposób włączania w stan czuwania oraz włączania i wyłączania alarmu zasadniczego powinien eliminować zarówno przypadkowe włączenie, jak i wyłączenie. Włączenie i wyłączenie urządzenia powinno być wykonalne ręką w rękawicy od ubrania chroniącego przed promieniowaniem cieplnym i płomieniem typ 3 i powinno wymagać świadomego działania użytkownika.
Urządzenie powinno posiadać funkcję awaryjnego, świadomego włączenia alarmu zasadniczego z pominięciem fazy alarmu wstępnego.
System mocowania urządzenia powinien gwarantować trwałe i niezawodne połączenie na co najmniej dwa niezależne sposoby.
1.2.2.2. Znakowanie
Sygnalizator powinien posiadać tabliczkę znamionową zawierającą co najmniej następujące informacje:
- nazwę lub znak producenta,
- typ urządzenia,
- numer fabryczny,
- rok produkcji.
Dopuszczalne jest umieszczanie tabliczki znamionowej pod pokrywą kryjącą źródło zasilania urządzenia.
1.2.3. PARAMETRY
1.2.3.1. System mocowania
Siła niezbędna do odłączenia urządzenia od elementu, do którego jest mocowane nie może być mniejsza niż 50 N.
1.2.3.2. Natężenie sygnału alarmu
Urządzenie powinno sygnalizować sygnałem dźwiękowym o natężeniu minimum 70 dB włączenie w stan czuwania i alarmu wstępnego, natomiast uruchomienie alarmu zasadniczego powinno być sygnalizowane sygnałem o natężeniu dźwięku minimum 90 dB. Stan pracy urządzenia przy niskim poziomie napięcia zasilania powinien być sygnalizowany sygnałem dźwiękowym o natężeniu minimum 60 dB. Dopuszcza się dodatkową świetlną sygnalizację stanów alarmów. Pomiar natężenia sygnałów alarmowych powinien być wykonany z odległości 1 m od urządzenia w polu bezodbiciowym.
1.2.3.3. Algorytm działania
Wymagany jest co najmniej następujący algorytm działania urządzenia:
- po włączeniu w stan czuwania i pozostawieniu urządzenia w bezruchu, po 20 ÷ 40 s powinno nastąpić uruchomienie alarmu wstępnego. Czas trwania alarmu wstępnego powinien zawierać się w przedziale 7 ÷ 10 s. Poruszenie urządzenia w stanie alarmu wstępnego powinno powodować automatyczne wyłączenie tego alarmu i przejście urządzenia w stan czuwania. System zasilania bez wymiany źródła energii powinien zapewnić czas czuwania urządzenia minimum 50 h oraz minimum 2 h w stanie alarmu zasadniczego,
- po zakończeniu alarmu wstępnego powinno nastąpić uruchomienie alarmu zasadniczego,
- obniżenie napięcia źródła zasilania do poziomu, przy którym urządzenie będzie pracować maksymalnie 1,5 h w stanie czuwania, powinno być sygnalizowane akustycznie w sposób odmienny od sygnalizacji stanów alarmu. Wszystkie inne niż wymienione w niniejszych wymaganiach, a deklarowane przez producenta, funkcje urządzenia powinny funkcjonować zgodnie z indywidualną instrukcją obsługi.
1.2.3.4. Szczelność obudowy
Konstrukcja urządzenia powinna zapewnić odporność na zanurzenie w wodzie na głębokość 1 m przez okres 2 h. Po wykonaniu badania urządzenie powinno działać poprawnie.
1.2.3.5. Odporność na szok termiczny
Urządzenie powinno działać poprawnie po narażeniu na szok termiczny (1 h w temperaturze - 30 ± 2 °C, następnie w czasie nie dłuższym niż 60 s przemieścić sygnalizator do komory cieplnej o temperaturze 50 ± 2 °C na czas 1 h).
1.2.3.6. Odporność na działanie podwyższonej temperatury
Urządzenie powinno działać poprawnie po jednogodzinnym klimatyzowaniu w temperaturze 70 ± 2 °C.
1.2.3.7. Odporność na płomień
Urządzenie w stanie alarmu zasadniczego powinno być poddane przez 5 s działaniu płomieni. Wysokość płomieni powinna wynosić 600 ÷ 700 mm nad dyszami wylotowymi palników. Temperatura mierzona na wysokości 250 mm nad dyszami palników powinna wynosić 950 ± 50 °C. Podczas próby urządzenie powinno być umieszczone w odległości 250 ± 10 mm od dysz wylotowych palników. Ustawienie palników zgodne z pkt 8.5.2.3 normy PN-EN 136.
Podczas badania i po usunięciu ze strefy ognia urządzenie nie może odłączyć się od systemu mocowania. Dopuszczalny czas palenia się obudowy po usunięciu ze strefy ognia - maksymalnie 2 s. Niedopuszczalne jest tworzenie się kropel i odprysków tworzywa, z którego wykonano obudowę urządzenia. Po wykonaniu badania urządzenie powinno działać poprawnie.
1.2.3.8. Odporność na uderzenie
Konstrukcja urządzenia powinna zapewnić możliwość włączania i wyłączania oraz poprawne działanie po niekontrolowanym trzykrotnym upadku na twarde podłoże o nawierzchni betonowej lub ceramicznej z wysokości 1,5 m.
1.3. UBRANIA SPECJALNE CHRONIĄCE PRZED CZYNNIKAMI CHEMICZNYMI
1.3.1. OZNACZENIA
Oznaczenie: Ubranie specjalne chroniące przed czynnikami chemicznymi typ 1a-ET
1.3.2. WYMAGANIA OGÓLNE
Ubranie powinno spełniać wymagania normy PN-EN 943 - 2.
Spełnienie wymagań powinno być potwierdzone stosownym dokumentem.
1.3.3. WYMAGANIA SZCZEGÓŁOWE
1.3.3.1. Krój ubrania
Ubranie powinno być wykonane w formie kombinezonu i zapewnić całkowitą izolację ratownika od otoczenia oraz umożliwiać pracę z kompletnym aparatem powietrznym wg pkt 1.1, umieszczonym wewnątrz kombinezonu.
Kaptur powinien umożliwiać stosowanie hełmu strażackiego wg pkt 1.10.
1.3.3.2. Wykonanie
Obuwie i rękawice powinny być połączone z kombinezonem za pomocą zacisków.
Zewnętrzna strona ubrania nie może mieć żadnych kieszeni czy podobnych do kieszeni cech konstrukcyjnych.
Wewnętrzna komora na plecach, przeznaczona na aparat oddechowy, powinna być wyłożona wykładziną z elastycznego tworzywa o grubości minimum 3 mm, do ochrony ubrania przed mechanicznymi uszkodzeniami. Komora powinna umożliwić stosowanie aparatów jedno oraz dwubutlowych o pojemności butli minimum 6,8 dm3.
1.3.3.3. Wizjer
Powierzchnia wizjera powinna wynosić co najmniej 675 cm2.
1.3.3.4. Masa
Masa kombinezonu, bez względu na rozmiar, nie powinna przekroczyć 10 kg.
1.3.3.5. Ergonomia
Kombinezon powinien być wyposażony w system utrzymania krocza kombinezonu na właściwej wysokości dla danego użytkownika.
Powietrze wydychane przez użytkownika powinno powodować nadciśnienie wewnątrz kombinezonu. Dopuszcza się stosowanie systemów dodatkowej wentylacji, zasilanych z butli aparatu powietrznego lub systemami wężowymi.
1.4. UBRANIA SPECJALNE CHRONIĄCE PRZED PROMIENIOWANIEM CIEPLNYM I PŁOMIENIEM
1.4.1. WYMAGANIA OGÓLNE
Ubranie powinno spełniać wymagania normy PN-EN 1486.
Spełnienie wymagań powinno być potwierdzone stosownym dokumentem.
1.4.2. WYMAGANIA SZCZEGÓŁOWE
1.4.2.1. Wykonanie
Ubranie powinno być wykonane w ukompletowaniu:
Typ 1 - składa się z płaszcza z kapturem ochronnym z wizjerem. Jest on noszony z odpowiednimi ochronami rąk i stóp.
Typ 2 - całkowicie osłania ciało. Obejmuje on kaptur ochronny z wizjerem, jak również buty chroniące przed ciepłem z odpornymi na ciepło podeszwami. Jest on noszony z odpowiednimi ochronami rąk. Typ 2 ubrania może się składać z pojedynczego wyrobu odzieżowego, ale możliwy jest podział na kilka części. Ukompletowanie ubrania Typ 1 może być uzupełnione o spodnie typu ogrodniczki wyposażone w elastyczne, zapinane z przodu szelki o szerokości min. 40 mm, posiadające możliwość regulacji długości.
Materiał konstrukcyjny, z którego wykonano spodnie, powinien być identyczny jak materiał płaszcza.
Nogawki spodni (dotyczy tylko ubrań Typ 2) powinny być na tyle szerokie, aby można było nałożyć je na cholewki butów strażackich.
Kaptur ubrania powinien prawidłowo współpracować z hełmem strażackim wg pkt 1.10.
1.4.2.2. Masa
Masa ubrania Typ 1 nie może przekroczyć 8 kg.
Masa ubrania Typ 1 wyposażonego w spodnie nie może przekroczyć 12 kg.
Masa ubrania Typ 2 nie może przekroczyć 17 kg.
1.5. PASY STRAŻACKIE
1.5.1. WYMAGANIA OGÓLNE
Parametry pasa powinny spełniać wymagania normy PN-M-51502 z wyłączeniem pkt 3.6 oraz 3.7 ppkt b) tej normy.
Spełnienie wymagań powinno być potwierdzone stosownym dokumentem.
1.5.2. WYMAGANIA SZCZEGÓŁOWE
1.5.2.1. Konstrukcja i materiały
Elementy metalowe powinny spełniać wymagania pkt 5.13 normy PN-EN 364.
1.6. UBRANIA SPECJALNE
1.6.1. OZNACZENIA
Oznaczenie ubrania powinno być wykonane zgodnie z obowiązującymi normami, a także umożliwiać identyfikację każdego elementu składowego ubrania przez zastosowanie wszywki na nazwisko i imię użytkownika.
1.6.2. WYMAGANIA OGÓLNE
Ubranie specjalne powinno spełniać wymagania normy PN-EN 469.
Spełnienie wymagań powinno być potwierdzone stosownym dokumentem.
1.6.3. WYMAGANIA SZCZEGÓŁOWE
1.6.3.1. Opis ogólny
Ubranie powinno być wykonane z tkaniny zewnętrznej, z warstwą termoizolacyjną.
W przypadku wykonania warstw kurtki jako oddzielne wymagane jest trwałe naniesienie zalecenia używania kompletnie wyposażonej kurtki, a używanie kurtki rozkompletowanej powinno być widoczne na zewnątrz ubrania.
Kurtka powinna posiadać szerokie rękawy umożliwiające swobodne nakładanie ubrania, od wewnątrz zakończone ściągaczem elastycznym, a na zewnątrz ściągaczem z zapięciem umożliwiającym dopasowanie rękawa w nadgarstka. Dolna krawędź kurtki powinna być zabezpieczona przed podsiąkaniem wody do góry na warstwę termoizolacyjną.
Dopuszcza się oznakowanie kurtki napisami identyfikującymi formację, które powinny spełniać wymagania PN-EN 469 w zakresie rozprzestrzeniania płomienia.
Nogawki spodni powinny być szerokie i proste, umożliwiające swobodne zakładanie na cholewkę buta strażackiego wg pkt 1.9, od dołu zabezpieczone do wysokości 20 ± 2 cm przed podsiąkaniem wody do góry na warstwę termoizolacyjną. Dopuszcza się zastosowanie na wysokości kolan dodatkowego wkładu i wzmocnienia chroniącego staw kolanowy.
1.6.3.2. Parametry techniczne materiałów i surowców oraz wymagania techniczne
Konstrukcja ubrania powinna zapewnić ochronę wewnętrznej strony warstwy termoizolacyjnej przed przemoczeniem podczas działania jednogodzinnej próby sztucznego deszczu, o intensywności zraszania mierzonej na poziomie podłoża (450 ± 50) dm3/(m2h), uzyskanego z pojemnika o średnicy co najmniej 1000 mm, zasilanego w wodę tak, aby poziom wody utrzymywał się w przedziale 45 ± 5 mm i umieszczonego 5,0 ÷ 5,5 m nad podłożem. W dnie pojemnika powinny znajdować się około 682 dysze z otworami o średnicy 0,6 mm, rozmieszczone centrycznie co 34 mm, w celu wytworzenia kropel wody ponad kolistym obszarem o średnicy 932 mm (gęstość kropel około 1000 kropel/m2).
Badane ubranie powinno być nałożone na manekin w kształcie dorosłego człowieka o wysokości 1820 ± 40 mm i obwodzie klatki piersiowej 1000 ± 60 mm.
Podczas próby manekin ubrany w badane ubranie specjalne i buty strażackie wg pkt 1.9. powinien mieć jedno ramię skierowane do tyłu, a drugie do przodu - każde pod kątem 25 ± 5 ° od pionu. Manekin powinien być odchylony od pionu w tył o kąt (5 ± 2) °.
Głowa manekina powinna być zabezpieczona przed przesiąkaniem wody wokół kołnierza do wnętrza kurtki. Zabezpieczenie nie może zakrywać szwów przy dekolcie oraz miejsca wszycia kołnierza.
Manekin należy umieścić w obszarze działania sztucznego deszczu po napełnieniu zbiornika wodą do wymaganej wysokości słupa wody. Po upływie czasu badania usunąć manekin z obszaru sztucznego deszczu. Odczekać 2 min w celu ocieknięcia wody z badanego ubrania i ostrożnie zdjąć części ubrania, unikając kontaktu kropli z wewnętrzną stroną ubrania. Dokonać oględzin wewnętrznej strony ubrania.
Próbę odporności na przemakanie należy przeprowadzić dwukrotnie. Badania przeprowadzić dla jednego egzemplarza ubrania. W przypadku negatywnego wyniku jednej z prób należy przeprowadzić trzecią próbę. Wyniki przynajmniej dwóch prób powinny być pozytywne.
Wewnętrzna strona ubrania nie może ulec przemoczeniu.
1.6.3.3. Masa
Masa kompletnego ubrania, bez względu na rozmiar, nie powinna przekroczyć 3,8 kg.
1.7. RĘKAWICE SPECJALNE
1.7.1. WYMAGANIA OGÓLNE
Rękawice powinny spełniać wymagania normy PN-EN 659.
Spełnienie wymagań powinno być potwierdzone stosownym dokumentem.
1.7.2. WYMAGANIA SZCZEGÓŁOWE
1.7.2.1. Opis ogólny
Rękawice specjalne pięciopalczaste, powinny być wykonane ze skóry, tkaniny lub z wymienionych materiałów łącznie.
Rękawice specjalne mogą być oznakowane elementami z taśm odblaskowych koloru srebrnego i fluoroscencyjnego żółtego. Taśmy można stosować wyłącznie na wierzchniej części rękawic, pośrodku powierzchni zakrywającej śródręcze. Wszystkie warstwy rękawic powinny być trwale połączone, tak aby zapobiec wyciąganiu warstwy termoizolacyjnej z zewnętrznej warstwy podczas zdejmowania rękawic.
W rękawicach powinny być możliwe do wykonania następujące czynności:
- użycie suwaka w butach strażackich i w kurtce ubrania specjalnego,
- włączenie i wyłączenie sygnalizatora bezruchu,
- połączenie łączników dwóch węży tłocznych 25, 52 i 110,
- połączenie kluczem odcinków węży ssawnych,
- połączenie maski z automatem oddechowym.
1.7.2.2. Parametry techniczne materiałów i surowców oraz wymagania techniczne
Konstrukcja rękawic powinna zapewnić ochronę wewnętrznej strony warstwy termoizolacyjnej przed przemoczeniem podczas działania jednogodzinnej próby sztucznego deszczu, o intensywności zraszania mierzonej na poziomie podłoża (450 ± 50) dm3/(m2h), uzyskanego z pojemnika o średnicy co najmniej 1000 mm, zasilanego w wodę tak, aby poziom wody utrzymywał się w przedziale 45 ± 5 mm i umieszczonego 5,0 ÷ 5,5 m nad podłożem. W dnie pojemnika powinny znajdować się około 682 dysze z otworami o średnicy 0,6 mm, rozmieszczone centrycznie co 34 mm, w celu wytworzenia kropel wody ponad kolistym obszarem o średnicy 932 mm (gęstość kropel około 1000 kropel/m2).
Podczas próby manekin (ubrany w ubranie specjalne i badane rękawice specjalne) powinien mieć jedno ramię skierowane do tyłu, a drugie do przodu - każde pod kątem 25 ± 5 ° od pionu. Manekin powinien być odchylony od pionu w tył o kąt (5 ± 2) °. Głowa manekina powinna być zabezpieczona przed przesiąkaniem wody wokół kołnierza do wnętrza kurtki. Wewnętrzna strona rękawic nie może ulec przemoczeniu.
1.8. KOMINIARKI
1.8.1. WYMAGANIA OGÓLNE
Kominiarka powinna spełniać wymagania normy PN-EN 13911.
Spełnienie wymagań powinno być potwierdzone stosownym dokumentem.
1.8.2. WYMAGANIA SZCZEGÓŁOWE
1.8.2.1. Opis ogólny
Kominiarka powinna być wykonana z materiałów jednobarwnych. Rozmiary kominiarek powinny uwzględniać zakres obwodów głowy od 53 cm do 62 cm.
Obwód głowy mierzony jest wzdłuż linii 0,5 cm powyżej górnej nasady uszu.
Długość kominiarki, liczona od płaszczyzny podbródka do jej dolnej krawędzi, powinna mieścić się w przedziale od 10 do 15 cm na całym obwodzie, poza częścią przykrywającą ramiona.
1.8.2.2. Szczegółowy opis wyglądu kominiarki
Kominiarka powinna być wykonana bez szwów lub ze szwem, którego grubość na powierzchni kontaktującej się z więźbą hełmu strażackiego, o którym mowa w pkt 1.10. załącznika, nie może przekroczyć trzykrotnej grubości materiału, z którego kominiarka jest wykonana. Otwór na twarz w kominiarce nie może ograniczać pola widoczności gwarantowanego przez wizjer maski aparatu oddechowego. Obrzeże otworu powinno być wykończone materiałem o strukturze ściągacza.
1.8.2.3. Masa
Masa kominiarki nie powinna przekroczyć 120 g.
1.9. BUTY STRAŻACKIE
1.9.1. WYMAGANIA OGÓLNE
Buty powinny spełniać wymagania normy PN-EN 15090.
Spełnienie wymagań powinno być potwierdzone stosownym dokumentem.
1.9.2. WYMAGANIA SZCZEGÓŁOWE
1.9.2.1. Opis ogólny
Buty strażackie powinny być wykonane z gumy lub skóry jako buty typu 2 lub 3 zgodnie z pkt 4.3 normy PN-EN 15090. Buty skórzane powinny być wykonane jako model C lub D, a buty gumowe wykonane jako model D.
Buty mogą być oznakowane taśmą odblaskową w kolorze srebrnym i fluorescencyjną żółtą w dowolny sposób (łączna powierzchnia taśm nie powinna przekraczać 150 cm2).
1.9.2.2. Szczegółowy opis wyglądu butów
Buty mogą być wykonane jako:
- wsuwane,
- sznurowane z systemem wiązań i zamków błyskawicznych, zapewniającym dopasowanie obuwia do nóg użytkownika.
Zamek błyskawiczny uzupełniający sznurowanie obuwia nie może znajdować się po stronie wewnętrznej cholewki buta.
Buty gumowe powinny posiadać wyjmowaną wkładkę chłonącą pot, wyściełającą całą powierzchnię wewnętrzną buta.
1.9.2.3. Parametry techniczne materiałów i surowców oraz wymagania techniczne
Buty skórzane nie powinny przemakać w czasie co najmniej 30 min podczas badania wg normy PN-O-91123.
Buty gumowe powinny spełniać wymagania określone w normie PN-EN 50321 dla obuwia klasy 0.
Buty strażackie powinny spełniać wymagania normy PN-EN 15090 pkt 6.3.1 w zakresie izolacji od ciepła na poziomie HI3.
1.10. HEŁMY STRAŻACKIE
1.10.1. WYMAGANIA OGÓLNE
Hełm powinien spełniać wymagania normy PN-EN 443.
Spełnienie wymagań powinno być potwierdzone stosownym dokumentem.
1.10.2. WYMAGANIA SZCZEGÓŁOWE
1.10.2.1. Opis ogólny hełmu
Hełm powinien spełniać wymagania ww. normy dla typu B oraz klasyfikacji niskotemperaturowej dla temperatur - 20 °C i niższych. Skorupa hełmu powinna być gładka, bez ostrych załamań.
Hełm powinien być wyposażony w osłonę karku, osłonę oczu i twarzy.
Osłona karku powinna być wykonana ze skóry, tkaniny lub tkaniny metalizowanej (może również chronić szyję i krtań). Osłona twarzy, mocowana do hełmu na zewnątrz lub wewnątrz skorupy, po opuszczeniu powinna sięgać co najmniej do linii dolnej krawędzi ust użytkownika.
Dopuszcza się oznakowanie skorupy hełmu paskami, literami lub cyframi pod warunkiem, że użyte materiały spełnią wymagania normy PN-EN 443 w zakresie odporności na działanie płomienia.
1.10.2.2. Wymagania techniczne oraz parametry techniczne materiałów i surowców
Wizjer wygrzewany łącznie z hełmem powinien wytrzymać w temperaturze 150 °C w czasie 60 min, bez deformacji, powodującej utratę widoczności. W przypadku mocowania wizjera na zewnątrz skorupy, wizjer po wygrzaniu w temperaturze 150 °C w czasie 60 min nie powinien ulec samoczynnemu odłączeniu od skorupy hełmu.
Osłona karku powinna być wykonana z materiału spełniającego wymagania dla ubrań specjalnych w zakresie rozprzestrzeniania płomienia.
1.11. SZELKI RATOWNICZE
1.11.1. WYMAGANIA OGÓLNE
Szelki powinny spełniać wymagania normy PN-EN 1497.
Spełnienie wymagań powinno być potwierdzone stosownym dokumentem.
1.11.2. WYMAGANIA SZCZEGÓŁOWE
1.11.2.1. Konstrukcja i materiały
W przypadku szelek ratowniczych przeznaczonych do noszenia na ubraniu specjalnym, szelki powinny być wykonane z materiałów spełniających wymagania dla ubrań specjalnych w zakresie rozprzestrzeniania płomienia.
2.1. AUTOPOMPY
2.1.1. PODZIAŁ I OZNACZENIA
2.1.1.1. Podział
W zależności od nominalnej wydajności i nominalnego ciśnienia tłoczenia przy nominalnej geodezyjnej wysokości ssania Hsgeo=1,5 m, rozróżnia się wielkości autopomp wg tablicy nr 2.1.1.1.
Tablica nr 2.1.1.1.
| Wielkość autopompy | Parametry autopompy | |||
|
dla nominalnej prędkości obrotowej i skorygowanej geodezyjnej nominalnej wysokości ssania H'sgeo=1,5m |
dla nominalnej prędkości obrotowej i skorygowanej geodezyjnej wysokości ssania H''sgeo=7,5m |
|||
| wydajność nominalna [dm3/min] | nominalne ciśnienie tłoczenia [bar] | wydajność [dm3/min] | nominalne ciśnienie tłoczenia [bar] | |
| Qn | Pn | Q | Pn | |
| A 8/8 | 800 | 8 | 400 | 8 |
| A 16/8 | 1600 | 800 | ||
| A 24/8 | 2400 | 1200 | ||
| A 32/8 | 3200 | 1600 | ||
| A 40/8 | 4000 | 2000 | ||
| A 50/8 | 5000 | 2500 | ||
| A 60/8 | 6000 | 3000 | ||
| A 80/8*) | 8000 | 4000 | ||
| A 2,5/40**) | 250 | 40 | - | - |
*) Wydajność nominalna Qn autopomp większych niż A80/8 powinna być zgodna z deklaracją producenta przy czym wydajność Q przy H''sgeo = 7,5 m powinna wynosić co najmniej 1/2 Qn.
**) Dopuszcza się autopompy o większej wydajności.
2.1.1.2. Oznaczenie
Przykład oznaczenia:
1) Autopompa pożarnicza o wydajności nominalnej 1600 dm3/min i ciśnieniu tłoczenia 8 bar:
AUTOPOMPA POŻARNICZA A 16/8
2) Autopompa pożarnicza o wydajności nominalnej 250 dm3/min i ciśnieniu tłoczenia 40 bar:
AUTOPOMPA POŻARNICZA A 2,5/40
3) Autopompa pożarnicza dwuzakresowa o wydajności nominalnej 2400 dm3/min i ciśnieniu tłoczenia 8 bar z autopompą wysokociśnieniową o wydajności nominalnej 250 dm3/min i ciśnieniu tłoczenia 40 bar (przy czym autopompa wysokociśnieniowa może być zasilana wodą z układu tłocznego pompy normalnociśnieniowej):
AUTOPOMPA POŻARNICZA A 24/8-2,5/40
2.1.2. WYKONANIE
2.1.2.1. Konstrukcja
Autopompa powinna składać się z pompy pożarniczej oraz kolektorów: ssawnego i tłocznego. Autopompa powinna być wyposażona w osłony zabezpieczające obsługującego przed bezpośrednim kontaktem z elementami ruchomymi i gorącymi.
Ciśnienie wewnątrz pompy nie może przekroczyć 17 bar (w przypadku autopomp A 2,5/40-54,5 bar) w każdych warunkach pracy.
2.1.2.2. Odwodnienie
Kadłub, urządzenie zasysające i przewody wodne pompy powinny mieć możliwość skutecznego odwodnienia. Zawór/zawory odwadniające powinny być łatwo dostępne.
2.1.2.3. Wloty ssawne
Wloty ssawne autopomp pożarniczych, powinny być wyposażone w nasady ssawne wielkości 110 wg normy PN-M-51038 i pokrywy nasad wg normy PN-M-51024, w ilości zapewniającej uzyskanie wymaganej wydajności i ciśnienia tłoczenia określonych w tablicy nr 2.1.1.1. załącznika.
Autopompa A 2,5/40 może być zasilana bezpośrednio ze zbiornika pojazdu lub poprzez autopompę normalnociśnieniową.
Na wlocie ssawnym pompy powinno być zamontowane sito o wielkości oczek mniejszej niż wielkość wylotu wirnika.
2.1.2.4. Wyloty tłoczne
Wyloty tłoczne powinny być wyposażone w zawory grzybkowe z możliwością zamknięcia przepływu wody, z nasadami i pokrywami nasad wg tablicy nr 2.1.2.4. Wymaganie to nie dotyczy autopompy A 2,5/40.
Dla autopomp A 60/8 i większych dopuszcza się stosowanie przepustnic zaporowych DN 100 zamiast zaworów grzybkowych dla wylotów tłocznych wielkości 110.
Tablica nr 2.1.2.4
| Wielkość autopompy | Nasada wg PN-M-51038 | Pokrywa nasady | |
| wielkość | min. ilość sztuk | ||
|
A 8/8 A 16/8 |
75 | 2 | Wielkości odpowiednio 75 lub 110 wg PN-M-51024 |
|
A 24/8*) A 32/8 A 40/8 A 50/8 |
75 | 4 | |
|
A 60/8 A 80/8 |
75 110 |
4 2 |
|
*) Dla autopomp A24/8, A32/8, A40/8 i A50/8 dopuszcza się zastosowanie dodatkowych nasad wielkości 110.
2.1.2.5. Przyrządy kontrolne i pomiarowe
Każda autopompa pożarnicza powinna być wyposażona, co najmniej w następujące przyrządy kontrolno-pomiarowe:
- manometr klasy co najmniej 2,5 o zakresie wskazań od 0 do 20 ÷ 25 bar po stronie tłocznej,
- dla pompy wysokociśnieniowej manometr klasy co najmniej 2,5 o zakresie wskazań od 0 do 60 bar po stronie tłocznej,
- manowakuometr (nie dotyczy A 2,5/40) klasy co najmniej 2,5 o zakresie wskazań -1÷15 bar po stronie ssawnej,
- licznik godzin pracy.
2.1.2.6. Urządzenia sterownicze
Wszystkie urządzenia do sterowania pracą pompy pożarniczej powinny być widoczne i dostępne z miejsca obsługi.
Wszystkie urządzenia sterownicze i kontrolne powinny być jednoznacznie zidentyfikowane.
2.1.2.7. Znakowanie
Na tabliczce znamionowej autopompy powinny być umieszczone, co najmniej następujące informacje:
- znak fabryczny lub nazwa producenta,
- oznaczenie wg przykładu określonego w pkt 2.1.1.2. bez części słownej,
- numer autopompy i rok budowy,
- nominalna prędkość obrotowa.
2.1.3. PARAMETRY
2.1.3.1. Parametry pracy pompy
Parametry pracy pompy powinny spełniać wymagania podane w tablicy nr 2.1.1.1, przy zasilaniu za pomocą odpowiedniej ilości linii ssawnych zakończonych smokami ssawnymi wg normy PN-M-5152. Ciśnienie tłoczenia przy zamkniętych zaworach tłocznych powinno wynosić 10 ÷ 17 bar dla Hgs = 1,5 m. Dla autopomp A 2,5/40 ciśnienie tłoczenia przy zamkniętych zaworach tłocznych powinno wynosić 40 ÷ 54,5 bar.
2.1.3.2. Ssanie na sucho
W czasie pracy pompy bez wody, przy zamkniętych nasadach ssawnych i zamkniętych zaworach tłocznych, urządzenie zasysające autopompy powinno umożliwić osiągnięcie podciśnienia 0,8 bar. Spadek podciśnienia w ciągu 60 s, po wyłączeniu pompy nie powinien przekroczyć 0,1 bar. Ponadto urządzenie zasysające powinno wytrzymać bez uszkodzeń 4 min pracy ciągłej przy prędkości zasysania dla pompy pracującej bez wody.
Jeżeli urządzenie zasysające jest automatycznie załączane i wyłączane w zależności od ciśnienia po stronie tłocznej, to ciśnienie, przy którym następuje wyłączenie urządzenia nie powinno przekraczać 2,5 bar. Dla autopomp A 2,5/40 nie jest wymagane stosowanie urządzeń zasysających.
2.1.3.3. Czas zassania
Autopompa powinna być wyposażona w urządzenie zasysające, które umożliwi zassanie wody w czasie określonym poniżej. Nie dotyczy A 2,5/40.
Suma czasów potrzebnych do zassania wody, napełnienia pompy oraz węża tłocznego wielkości 75 o długości 5 m, powinna wynosić odpowiednio:
- dla H'sgeo = 1,5 m - t ≤ 30 s,
- dla H''sgeo = 7,5 m - t ≤ 60 s.
Dla autopomp A 50/8 oraz A 60/8 czas zassania powinien wynosić odpowiednio:
- dla H'sgeo = 1,5 m - t ≤ 45 s,
- dla H''sgeo = 7,5 m - t ≤ 90 s.
Dla autopompy A 80/8 czas zassania powinien wynosić odpowiednio:
- dla H'sgeo = 1,5 m - t ≤ 60 s,
- dla H''sgeo = 7,5 m - t ≤ 120 s.
2.1.3.4. Niezawodność pracy autopompy
Autopompa pożarnicza powinna być zdolna do sześciogodzinnej pracy ciągłej, z zachowaniem nominalnej wydajności i nominalnego ciśnienia tłoczenia przy skorygowanej nominalnej geodezyjnej wysokości ssania. Po próbie autopompa nie powinna wykazywać oznak uszkodzenia. W przypadku autopompy A 2,5/40 czas trwania próby powinien wynosić 2 h.
2.2. MOTOPOMPY PRZENOŚNE I PRZEWOŹNE
2.2.1. PODZIAŁ I OZNACZENIA
2.2.1.1. Podział
W zależności od nominalnej wydajności i nominalnego ciśnienia tłoczenia przy nominalnej geodezyjnej wysokości ssania Hsgeo=1,5m rozróżnia się wielkości motopomp wg tablicy nr 2.2.1.1.
W zależności od wykonania rozróżnia się motopompy: przenośne i przewoźne (przystosowane do przewożenia na przyczepach, w kontenerach itp.).
Tablica nr 2.2.1.1.
| Lp. | Wielkość charakterystyczna | Jedn. miary | Wielkość motopompy | |||||||
| M 5/6 | M 8/8 | M 16/8 | M 32/8 | M 40/8 | M 50/8 | M 60/8 | M 80/8 | |||
| 1 |
Wydajność nominalna Qn przy prędkości nn i nominalnej geodezyjnej wysokości ssania H'sgeo=1,5m |
dm3/min | 500 | 800 | 1600 | 3200 | 4000 | 5000 | 6000 | 8000 |
| Nominalne ciśnienie tłoczenia pn przy prędkości nn | bar | 6 | 8 | |||||||
| 2 | Wydajność Q przy skorygowanej geodezyjnej wysokości ssania Hsgeo=7,5m i przy prędkości nn | dm3/min | 250 | 400 | 800 | 1600 | 2000 | 2500 | 3000 | 4000 |
| Nominalne ciśnienie tłoczenia pn przy prędkości nn | bar | 6 | 8 | |||||||
Wydajność nominalna Qn motopomp przewoźnych większych niż M80/8 powinna być zgodna z deklaracją producenta przy czym wydajność Q przy H''sgeo = 7,5 m powinna wynosić co najmniej 1/2 Qn.
2.2.1.2. Oznaczenia
Przykład oznaczenia:
1) motopompy przenośnej o wydajności nominalnej 800 dm3/min przy nominalnym ciśnieniu tłoczenia pn = 8 bar:
MOTOPOMPA POŻARNICZA M - 8/8
2) motopompy przewoźnej o wydajności 4000 dm3/min przy nominalnym ciśnieniu tłoczenia pn = 8 bar:
MOTOPOMPA POŻARNICZA M - 40/8
2.2.2. WYKONANIE
2.2.2.1. Konstrukcja
Motopompa powinna składać się z pompy pożarniczej, napędzającego ją silnika spalinowego z osprzętem oraz kolektorów: ssawnego i tłocznego.
Motopompa powinna być wyposażona w osłony zabezpieczające obsługującego przed bezpośrednim kontaktem z elementami ruchomymi i gorącymi.
Ciśnienie wewnątrz pompy nie może przekroczyć 17 bar (w przypadku motopomp M 5/6 - 11 bar) w każdych warunkach pracy.
2.2.2.2. Wloty ssawne
Wloty ssawne motopomp pożarniczych, powinny być wyposażone w nasady ssawne wielkości 110 wg normy PN-M-51038 i pokrywy nasad wg normy PN-M-51024, w ilości zapewniającej uzyskanie wymaganej wydajności i ciśnienia tłoczenia określonych w tablicy nr 2.2.1.1. załącznika.
Na wlocie ssawnym pompy powinno być zamontowane sito o wielkości oczek mniejszej niż wielkość wylotu wirnika.
Dla motopomp M5/6 dopuszcza się zastosowanie nasady z pokrywą nasady wielkości 75.
W przypadku motopomp M 60/8, M 80/8 i większych dopuszcza się stosowanie nasad ssawnych wielkości 125 lub 150, ilość nasad powinna zapewniać uzyskanie parametrów określonych w tablicy nr 2.2.1.1. załącznika.
2.2.2.3. Wyloty tłoczne
Wyloty tłoczne powinny być wyposażone w zawory tłoczne grzybkowe z możliwością zamknięcia przepływu wody, z nasadami i pokrywami nasad wg tablicy nr 2.2.2.3. W przypadku wylotów tłocznych wielkości DN 100, dopuszcza się stosowanie przepustnic zaporowych zamiast zaworów grzybkowych.
Tablica nr 2.2.2.3.
| Wielkość pompy | Nasada | Pokrywa nasady | |
| wielkość | min. ilość sztuk | wielkość | |
| M 5/6*) | 75 | 2 | 75 |
| M 8/8 | wg PN-M-51038 | wg PN-M-51024 | |
| M 16/8 | |||
| M 32/8**) | 4 | ||
| M 40/8 | |||
| M 50/8 | 4 ÷ 6 | ||
| M 60/8***) | |||
| M 80/8 | |||
*) Dla motopomp M5/6 dopuszcza się zastosowania dwóch nasad wraz z pokrywami nasady wielkości 52.
**) Dla motopomp M32/8, M40/8 i M50/8 dopuszcza się zastosowanie dodatkowych nasad wielkości 110.
***) Dla motopomp M60/8 i większych należy zastosować dodatkowo minimum 2 nasady wraz z pokrywami nasady wielkości 110.
2.2.2.4. Silnik motopompy
Silnik motopompy powinien być wyposażony w tłumik z wylotem zaopatrzonym w końcówkę umożliwiającą dołączenie węża do odprowadzenia spalin. Silnik powinien być wyposażony w rozrusznik elektryczny. W przypadku motopomp przenośnych silnik powinien być wyposażony dodatkowo w rozrusznik ręczny.
2.2.2.5. Zbiornik paliwa motopompy
Pojemność zbiornika paliwa motopompy powinna zapewniać pracę pompy z wydajnością nominalną w ciągu, co najmniej 60 min bez uzupełnienia zapasu paliwa. Korek zbiornika paliwa powinien mieć otwór do wyrównania ciśnienia oraz zabezpieczenie przed wyciekami.
2.2.2.6. Odwadnianie
Kadłub, urządzenie zasysające i przewody wodne pompy powinny mieć możliwość skutecznego odwodnienia. Zawory odwadniające powinny być łatwo dostępne i otwierane bez użycia narzędzi.
2.2.2.7. Przyrządy kontrolne i pomiarowe
Każda motopompa pożarnicza powinna być wyposażona co najmniej w następujące urządzenia kontrolne i pomiarowe:
- manometr klasy co najmniej 2,5 o zakresie wskazań od 0 do 20÷25 (dla M 5/6 od 0 do co najmniej 16 bar) po stronie tłocznej,
- manowakuometr klasy co najmniej 2,5 o zakresie wskazań od -1 do co najmniej 15 bar (dla M 5/6: od -1 do co najmniej 10 bar) po stronie ssawnej,
- licznik godzin pracy,
- kontrolkę sygnalizującą rezerwę paliwa,
- kontrolkę ładowania akumulatora,
- kontrolkę temperatury cieczy chłodzącej (dla silników chłodzonych cieczą w obiegu zamkniętym),
- kontrolkę ciśnienia oleju w silniku (dotyczy silników czterosuwowych).
Przyrządy kontrolne i pomiarowe powinny być czytelne z miejsca obsługi.
2.2.2.8. Urządzenia sterownicze
Wszystkie urządzenia do sterowania pracą pompy pożarniczej powinny być widoczne i dostępne z miejsca obsługi.
Wszystkie urządzenia sterownicze i kontrolne powinny być jednoznacznie zidentyfikowane.
2.2.2.9. Instalacja elektryczna
Motopompa powinna być wyposażona w akumulator umożliwiający rozruch elektryczny silnika. Motopompa powinna być wyposażona w elektryczne oświetlenie przyrządów pomiarowych.
2.2.2.10. Uchwyty do przenoszenia
Motopompa przenośna powinna być wyposażona w składane uchwyty do przenoszenia. Rozłożone lub wysunięte uchwyty powinny być dłuższe od motopompy, co najmniej o 250 mm z każdej strony.
2.2.2.11. Wykończenie
Zewnętrzne powierzchnie zabudowy powinny być pokryte lakierem o barwie czerwonej.
2.2.2.12. Znakowanie
Na motopompie oraz na silniku powinny być umieszczone tabliczki znamionowe.
Na tabliczce znamionowej motopompy powinny być umieszczone co najmniej następujące informacje:
- znak fabryczny lub nazwa producenta,
- oznaczenie wg przykładu określonego w pkt 2.2.1.2. bez części słownej,
- numer motopompy i rok budowy,
- nominalna prędkość obrotowa,
- masa całkowita motopompy.
Na tabliczce znamionowej silnika powinny być umieszczone co najmniej następujące dane:
- znak fabryczny lub nazwa producenta,
- oznaczenie typu silnika,
- numer silnika i rok budowy,
- moc i obroty nominalne silnika.
2.2.3. PARAMETRY
2.2.3.1. Wymiary
Wymiary gabarytowe motopomp przenośnych nie powinny przekraczać:
- długość: maksimum 1100 mm,
- wysokość: maksimum 900 mm,
- szerokość: maksimum 750 mm.
2.2.3.2. Masa
Masa motopompy przenośnej z pełnym zbiornikiem paliwa i pełnym stanem oleju, nie powinna przekraczać wartości podanych w tablicy nr 2.2.3.2. Dla motopomp przewoźnych nie określa się maksymalnej masy.
Tablica nr 2.2.3.2.
| Typ motopompy | M 5/6 | Pozostałe |
| Maksymalna masa [kg] | 120 | 200 |
2.2.3.3. Parametry pracy pompy
Parametry pracy pompy powinny spełniać wymagania podane w tablicy 2.2.1.1. załącznika, przy zasilaniu za pomocą odpowiedniej ilości linii ssawnych zakończonych smokami ssawnymi wg normy PN-M-51152 (w przypadku stosowania linii ssawnych o wielkościach innych niż 110, wielkość smoka powinna być dostosowana do średnicy wewnętrznej linii ssawnej). Ciśnienie tłoczenia przy zamkniętych zaworach tłocznych powinno wynosić 10 ÷ 17 bar. W przypadku motopomp M 5/6 ciśnienie tłoczenia przy zamkniętych zaworach tłocznych powinno wynosić 6 ÷ 11 bar.
2.2.3.4. Ssanie na sucho
W czasie pracy pompy bez wody, przy zamkniętych nasadach ssawnych i zamkniętych zaworach tłocznych, urządzenie zasysające pompy powinno umożliwić osiągnięcie podciśnienia 0,8 bar. Spadek podciśnienia w ciągu 1 min nie powinien przekroczyć 0,1 bar. Ponadto urządzenie zasysające powinno wytrzymać bez uszkodzeń 4 min pracy ciągłej przy prędkości zasysania dla pompy pracującej bez wody.
2.2.3.5. Czas zassania
Motopompa powinna być wyposażona w urządzenie zasysające, które umożliwi zassanie wody przy prędkości zasysania, w czasie określonym poniżej.
Dla motopomp przenośnych suma czasów potrzebnych do zassania wody, napełnienia pompy oraz węża tłocznego wielkości 75 o długości 5 m - powinna wynosić odpowiednio:
- dla H'sgeo = 1,5 m - t ≤ 30 s,
- dla H''sgeo = 7,5 m - t ≤ 60 s.
Dla motopomp M 50/8 i M 60/8 suma czasów potrzebnych do zassania wody, napełnienia pompy oraz węża tłocznego wielkości 75 o długości 5 m - powinna wynosić odpowiednio:
- dla H'sgeo = 1,5 m - t ≤ 45 s,
- dla H''sgeo = 7,5 m - t ≤ 90 s.
Dla motopompy przewoźnej M 80/8 suma czasów potrzebnych do zassania wody, napełnienia pompy oraz węża tłocznego wielkości 75 o długości 5 m - powinna wynosić odpowiednio:
- dla H'sgeo = 1,5 m - t ≤ 60 s,
- dla H''sgeo = 7,5 m - t ≤ 120 s.
2.2.3.6. Niezawodność pracy motopompy
Motopompa pożarnicza powinna być zdolna do sześciogodzinnej pracy ciągłej, z zachowaniem nominalnej wydajności i nominalnego ciśnienia tłoczenia przy skorygowanej nominalnej geodezyjnej wysokości ssania. Po próbie motopompa nie powinna wykazywać oznak uszkodzenia.
2.3. MOTOPOMPY PŁYWAJĄCE
2.3.1. PODZIAŁ I OZNACZENIA
2.3.1.1. Podział
W zależności od nominalnej wydajności i nominalnej wysokości podnoszenia rozróżnia się wielkości motopomp pływających wg tablicy nr 2.3.1.1.
Tablica nr 2.3.1.1.
| Lp. | Wielkość charakterystyczna | Wielkość pompy | |||||||
| MP 2/2 | MP 4/2 | MP 6/2 | MP 8/2 | MP 10/2 | MP 12/2 | MP 3/1 | MP 6/1 | ||
| 1 | Nominalna wydajność [dm3/min] | 200 | 400 | 600 | 800 | 1000 | 1200 | 300 | 600 |
| 2 | Nominalne ciśnienie tłoczenia [bar] | 2 | 1 | ||||||
2.3.1.2. Przykład oznaczenia:
Motopompa pływająca (MP) o wydajności nominalnej 800 dm3/min przy nominalnym ciśnieniu tłoczenia p = 2 bar:
MOTOPOMPA PŁYWAJĄCA MP - 8/2
2.3.2. WYKONANIE
2.3.2.1. Pływak
Konstrukcja pływaka powinna zapewnić dobrą pływalność również w przypadku uszkodzenia mechanicznego (przebicia) powłoki zewnętrznej pływaka.
2.3.2.2. Wlot ssawny
Wlot ssawny pompy powinien być wyposażony w sito o wielkości oczek mniejszej niż wielkość wylotu wirnika.
2.3.2.3. Wylot tłoczny
Wylot tłoczny pompy powinien być wyposażony w jedną nasadę wielkości 75 T wg normy PN-M-51038. W przypadku motopomp wielkości MP 2/2 i MP 3/1, dopuszcza się zastosowanie nasady wielkości 52 wg normy PN-M-51038. Należy zapewnić dostęp do nasady w celu połączenia jej z wężem tłocznym za pomocą klucza do łączników.
2.3.2.4. Zbiornik paliwa motopompy
Pojemność zbiornika motopompy powinna zapewniać pracę pompy z wydajnością nominalną w ciągu co najmniej 60 min bez uzupełnienia zapasu paliwa. Korek zbiornika paliwa powinien mieć otwór do wyrównania ciśnienia oraz zabezpieczenie przed wyciekami.
2.3.2.5. Urządzenia sterownicze
Wszystkie urządzenia do sterowania pracą motopompy pływającej powinny być widoczne i dostępne z miejsca obsługi.
Wszystkie urządzenia sterownicze i kontrolne powinny być jednoznacznie zidentyfikowane.
2.3.2.6. Uchwyty do przenoszenia
Motopompa pływająca powinna być wyposażona w uchwyty do przenoszenia.
2.3.2.7. Wykończenie
Pływak motopompy powinien mieć barwę czerwoną.
2.3.2.8. Znakowanie
Na motopompie oraz na silniku, powinny być umieszczone tabliczki znamionowe.
Na tabliczce znamionowej motopompy powinny być umieszczone co najmniej następujące informacje:
- znak fabryczny lub nazwa producenta,
- oznaczenie wg przykładu określonego w pkt 2.3.1.2. bez części słownej,
- numer motopompy i rok budowy,
- masa całkowita motopompy.
Na tabliczce znamionowej silnika powinny być umieszczone co najmniej następujące informacje:
- znak fabryczny lub nazwa producenta,
- oznaczenie typu silnika,
- numer silnika i rok budowy,
- moc i obroty nominalne silnika.
2.3.3. PARAMETRY
2.3.3.1. Wymiary
Wymiary gabarytowe motopomp pływających nie powinny przekraczać:
- długość 900 mm,
- szerokość 750 mm,
- wysokość 500 mm.
2.3.3.2. Masa
Masa motopompy pływającej z pełnym zbiornikiem paliwa i pełnym stanem oleju nie powinna przekraczać:
- 30 kg dla motopomp pływających MP 2/2, M 4/2 oraz MP 3/1,
- 60 kg dla pozostałych motopomp pływających.
2.3.3.3. Parametry pracy pompy
Punkty nominalne pracy pompy powinny spełniać wymagania podane w tablicy nr 2.3.1.1. załącznika.
2.3.3.4. Niezawodność pracy motopompy
Motopompa powinna być zdolna do sześciogodzinnej pracy ciągłej, z zachowaniem nominalnej wydajności i nominalnego ciśnienia tłoczenia.
Ponadto konstrukcja motopompy powinna zapewniać bezpieczną pracę pompy bez wody ("na sucho") w czasie co najmniej 5 min. Po próbach motopompa nie powinna wykazywać oznak uszkodzenia.
2.3.3.5. Minimalna głębokość ssania
Minimalna głębokość zbiornika (mierzona od lustra wody do płaskiego i poziomego dna zbiornika), przy której motopompa osiąga nominalne parametry pracy, nie powinna być większa niż 50 mm.
2.4. POMPY Z NAPĘDEM TURBINOWYM
2.4.1. OZNACZENIE
Pompa z napędem turbinowym (turbinowa) o wydajności nominalnej 800 dm3/min przy nominalnym ciśnieniu tłoczenia p = 1 bar i ciśnieniu wody na wlocie turbiny 8 bar:
POMPA TURBINOWA PT 8/1/8
2.4.2. WYKONANIE
2.4.2.1. Pompa
Wlot ssawny pompy powinien być wyposażony w sito o wielkości oczek 8 W 10 mm.
Wylot tłoczny pompy powinien być wyposażony w jedną nasadę wielkości 75 T wg normy - M-51038. Należy zapewnić dostęp do nasady w celu połączenia jej z wężem tłocznym za pomocą klucza do łączników. Na króćcu wylotowym powinien być trwale oznaczony kierunek przepływu wody.
2.4.2.2. Turbina
Króćce: wlotowy i wylotowy wody zasilającej turbinę powinny być wyposażone w nasady wielkości 75 T wg normy PN-M-51038. Na króćcach powinny być trwale oznaczone kierunki przepływu wody.
2.4.2.3. Uchwyty
Pompa turbinowa powinna być wyposażona w dwa uchwyty typu "oczko" o średnicy wewnętrznej umożliwiającej zapięcie karabińczyka linki do linii ssawnej. Zaczepy powinny być umieszczone w górnej części pompy turbinowej.
2.4.2.4. Wykończenie
Króciec wlotowy i wylotowy turbiny powinien być pokryty lakierem o barwie niebieskiej. Króciec wylotowy pompy powinien być pokryty lakierem o barwie czerwonej.
2.4.2.5. Znakowanie
Na tabliczce znamionowej pompy turbinowej, powinny być umieszczone, co najmniej następujące informacje:
- znak fabryczny lub nazwa producenta,
- oznaczenie wg przykładu określonego w pkt 2.4.1. bez części słownej,
- rok produkcji,
- masa całkowita pompy turbinowej.
2.4.3. PARAMETRY
2.4.3.1. Wymiary
Wymiary gabarytowe pompy turbinowej nie powinny przekraczać:
- długość 400 mm,
- szerokość 400 mm,
- wysokość 400 mm.
2.4.3.2. Masa
Masa pompy turbinowej nie powinna przekraczać 15 kg.
2.4.3.3. Parametry pracy pompy
Punkty nominalne charakterystyki powinny spełniać wymagania podane poniżej.
Wydajność pompy powinna wynosić co najmniej 800 dm3/min przy ciśnieniu tłoczenia 1 bar dla poniższych parametrów wody zasilającej turbinę: natężenie przepływu wody przez turbinę powinno wynosić nie więcej niż 950 dm3/min przy ciśnieniu na wlocie - 8 bar.
2.4.3.4. Niezawodność pracy pompy
Pompa turbinowa powinna być zdolna do sześciogodzinnej pracy ciągłej, z zachowaniem nominalnej wydajności i nominalnego ciśnienia tłoczenia.
Ponadto konstrukcja pompy powinna zapewniać bezpieczną pracę pompy bez wody ("na sucho") w czasie co najmniej 5 min (przy ciśnieniu wody na wlocie turbiny 8 bar). Po próbach, pompa nie powinna wykazywać oznak uszkodzenia.
2.4.3.5. Minimalna głębokość ssania
Minimalna głębokość zbiornika (mierzona od lustra wody do płaskiego i poziomego dna zbiornika), przy której pompa turbinowa zasysa wodę powinna być nie większa niż 25 mm.
2.5. POMPY STRUMIENIOWE
2.5.1. OZNACZENIE
Pompa strumieniowa o wydajności nominalnej (ilość wody wysysanej w czasie 1 min) 400 dm3/min przy nominalnym ciśnieniu po stronie wylotowej p = 0,4 bar i ciśnieniu wody na wlocie pompy 8 bar:
POMPA STRUMIENIOWA PS 4/0,4/8
2.5.2. WYKONANIE
2.5.2.1. Pompa
Króciec wlotowy pompy powinien być wyposażony w nasadę wielkości 52 lub 75 T wg normy PN-M-51038. Króciec wylotowy pompy powinien być wyposażony w nasadę wielkości 75 T wg normy PN-M-51038. Należy zapewnić dostęp do nasad w celu połączenia ich z wężami tłocznymi za pomocą klucza do łączników. Na króćcach powinny być trwale oznaczone kierunki przepływu wody.
Najmniejsza powierzchnia niezbędna do ustawienia pompy nie powinna być większa niż 300 x 250 mm.
2.5.2.2 Znakowanie
Na tabliczce znamionowej pompy strumieniowej, powinny być umieszczone, co najmniej następujące informacje:
- znak fabryczny lub nazwa producenta,
- oznaczenie wg przykładu określonego w pkt 2.5.1. bez części słownej,
- rok produkcji,
- masa całkowita pompy.
2.5.3. PARAMETRY
2.5.3.1. Wymiary
Wymiary gabarytowe pompy strumieniowej nie powinny przekraczać:
- długość - 400 mm,
- szerokość - 300 mm,
- wysokość - 500 mm.
2.5.3.2. Masa
Masa pompy strumieniowej nie powinna przekraczać 10 kg.
2.5.3.3. Ilość wysysanej wody
Ilość wody wysysanej przez pompę strumieniową, ustawioną na płaskim (poziomym) dnie zbiornika wody powinna wynosić nie mniej niż 400 dm3/min przy nominalnym ciśnieniu po stronie wylotowej p = 0,4 bar i ciśnieniu wody na wlocie pompy 8 bar:
Ilość wody zasysanej przez pompę wyznaczyć wg wzoru:
Q = Qwy - Qwe
Gdzie:
Qwy - natężenie przepływu wody mierzone na wylocie pompy,
Qwe - natężenie przepływu wody mierzone na wlocie pompy.
2.5.3.4. Minimalna głębokość ssania
Minimalna głębokość zbiornika (mierzona od lustra wody do płaskiego i poziomego dna zbiornika), przy której pompa strumieniowa wysysa wodę nie powinna być większa niż 25 mm.
2.6. WYSOKOCIŚNIENIOWE AGREGATY GAŚNICZE
2.6.1. PODZIAŁ I OZNACZENIA
2.6.1.1. Podział
W zależności od nominalnej wydajności (mierzonej na prądownicy) rozróżnia się dwie grupy agregatów wysokociśnieniowych:
- o wydajności Q ≥ 75 dm3/min,
- o wydajności 15 ≤ Q < 75 dm3/min.
Agregaty o wydajności Q ≥ 75 dm3/min dzieli się wg tablicy nr 2.6.1.1.
Tablica nr 2.6.1.1.
| Parametr | Wielkość agregatu | ||
| AW 75/40 | AW 100/40 | AW 125/40 | |
| Wydajność mierzona na prądownicy nie mniej niż [dm3/min] | 75 | 100 | 125 |
| Nominalne ciśnienie tłoczenia na wylocie pompy [bar] | 40 | ||
Agregaty o wydajności poniżej 75 dm3/min dzielą się na dwie grupy w zależności od wydajności (mierzonej na prądownicy) i ciśnienia tłoczenia na wylocie pompy:
- agregaty wysokociśnieniowe o wydajności 40 ≤ Q < 75 dm3/min i ciśnieniu tłoczenia na wylocie pompy p = 40 bar,
- agregaty wysokociśnieniowe o wydajności 15 ≤ Q < 40 dm3/min i ciśnieniu tłoczenia na wylocie pompy 40 < p ≤ 250 bar.
2.6.1.2. Oznaczenia
Przykład oznaczenia:
1) Wysokociśnieniowy agregat wodny o wydajności (mierzonej na prądownicy) 100 dm3/min przy ciśnieniu tłoczenia na wylocie pompy p = 40 bar:
WYSOKOCIŚNIENIOWY AGREGAT WODNY AW 100/40
2) Wysokociśnieniowy agregat wodno-pianowy o wydajności (mierzonej na prądownicy) 25 dm3/min przy ciśnieniu tłoczenia na wylocie pompy p = 100 bar:
WYSOKOCIŚNIENIOWY AGREGAT WODNO-PIANOWY AWP 25/100
2.6.2. WYKONANIE
2.6.2.1. Pompa wysokociśnieniowa
Pompa powinna być zabezpieczona przed uszkodzeniem przy pracy z zanieczyszczoną wodą.
Pompa powinna być wyposażona w urządzenie zabezpieczające przed nadmiernym wzrostem ciśnienia po stronie tłocznej, powyżej wartości dopuszczalnej.
2.6.2.2. Napęd pompy wysokociśnieniowej
W przypadku, gdy agregat wyposażony jest we własny spalinowy silnik napędowy powinien on spełniać poniższe wymagania.
Silnik agregatu powinien mieć:
- tłumik z wylotem zaopatrzonym w końcówkę umożliwiającą dołączenie węża do odprowadzenia spalin,
- silnik powinien być wyposażony w rozrusznik ręczny (dla agregatów o wydajności Q ≥ 75 dm3/min wymagany jest dodatkowo rozrusznika elektryczny).
Pojemność zbiornika paliwa powinna zapewniać pracę agregatu z wydajnością nominalną w ciągu, co najmniej 30 min, bez uzupełnienia zapasu paliwa. Korek zbiornika paliwa powinien mieć otwór do wyrównania ciśnienia oraz zabezpieczenie przed wyciekami.
2.6.2.3. Odwadnianie
Pompa oraz układ wodno-pianowy agregatu powinny mieć możliwość skutecznego odwodnienia. Zawory odwadniające powinny być łatwo dostępne.
2.6.2.4. Przyrządy kontrolne i pomiarowe
Każdy agregat wodno-pianowy powinien być wyposażony, co najmniej w:
- manometr klasy co najmniej 2,5 o zakresie wskazań 0 ÷ ~150 % ciśnienia nominalnego pompy.
Dla agregatów z własnym spalinowym silnikiem napędowym (z wyłączeniem agregatów o wydajności 15 ≤ Q < 75 dm3/min) dodatkowo wymagane są:
- kontrolka ładowania akumulatora,
- kontrolka ciśnienia oleju w silniku (dotyczy silników czterosuwowych).
Przyrządy kontrolne i pomiarowe powinny być czytelne z miejsca obsługi.
2.6.2.5. Urządzenia sterownicze
Wszystkie urządzenia do sterowania pracą agregatu muszą być dostępne z miejsca obsługi i jednoznacznie zidentyfikowane.
2.6.2.6. Instalacja elektryczna
Agregat powinien być wyposażony w oświetlenie przyrządów pomiarowych.
2.6.2.7. Urządzenie dozujące środek pianotwórczy
Jeśli agregat jest wyposażony w urządzenie dozujące to urządzenie to powinno umożliwiać pobieranie środka pianotwórczego ze zbiornika samochodu i/lub ze zbiornika zewnętrznego (zasysanie środka z głębokości 1m) i wytworzenie roztworu wodnego środka pianotwórczego o stężeniach 3 ± 0,5 % i 6 ± 0,5 % lub 1 ± 0,5 % i 3 ± 0,5 %.
Urządzenie dozujące powinno być tak dobrane, aby umożliwiać uzyskiwanie wymaganych stężeń dla rzeczywistej wydajności agregatu (mierzonej na prądownicy).
2.6.2.8. Linia szybkiego natarcia
Agregat powinien być wyposażony w zwijadło z linią szybkiego natarcia. Linia szybkiego natarcia powinna umożliwiać podawanie wody z prądownicy bez względu na stopień rozwinięcia linii. Wąż powinien nawijać się na bęben zwijadła bez załamań i zagnieceń. Powinna być zapewniona możliwość rozwijania i zwijania węża ręcznie. Wąż linii szybkiego natarcia powinien mieć długość co najmniej 60 m.
Wąż powinien być zakończony wysokociśnieniową prądownicą umożliwiającą podawanie wodnych strumieni zwartych i rozproszonych. Wydajność prądownicy wysokociśnieniowej powinna być zgodna z tablicą nr 2.6.1.1 (dotyczy agregatu o Q ≥ 75).
2.6.2.9. Znakowanie
Na agregacie powinna być umieszczona tabliczka znamionowa.
Na tabliczce znamionowej powinny być umieszczone co najmniej następujące informacje:
- znak fabryczny lub nazwa producenta,
- oznaczenie wg przykładu określonego w pkt 2.6.1.2. bez części słownej,
- numer i rok budowy,
- masa całkowita agregatu.
Dla agregatów z własnym silnikiem napędowym dodatkowo wymagana jest tabliczka znamionowa silnika zawierająca, co najmniej następujące informacje:
- znak fabryczny lub nazwa producenta,
- oznaczenie typu silnika,
- numer silnika i rok budowy,
- moc i obroty nominalne silnika.
2.6.3. PARAMETRY
2.6.3.1. Wydajność i ciśnienie pracy
Wydajność agregatu (mierzona na prądownicy w czasie podawania zwartego strumienia wody) przy ciśnieniu nominalnym (mierzonym na wylocie pompy) powinna wynosić nie mniej niż podano w pkt 2.6.1.1. załącznika. Maksymalna wydajność prądownicy nie powinna przekraczać 150 dm3/min. Maksymalne ciśnienie na wylocie pompy (nawet przy zamkniętej prądownicy) nie może przekroczyć 60 bar.
Dla agregatów o ciśnieniach nominalnych 40 < p ≤ 250 bar maksymalne ciśnienie (przy zamkniętej prądownicy) nie powinno przekroczyć wartości określonych przez producenta.
2.6.3.2. Niezawodność pracy agregatu
Agregat powinien być zdolny do dwugodzinnej pracy ciągłej, z zachowaniem nominalnej wydajności i nominalnego ciśnienia tłoczenia. Po próbie agregat nie powinien wykazywać oznak uszkodzenia.
2.6.3.3. Maksymalny zasięg rzutu strumienia gaśniczego
Maksymalny zasięg rzutu strumienia zwartego wody powinien być nie mniejszy niż 18 m, przy kącie pochylenia prądownicy 32 ° względem poziomu, prędkości wiatru nie większej niż 2 m/s i ustawieniu wylotu prądownicy na wysokości 1 m nad poziomem gruntu.
Maksymalny zasięg rzutu strumienia piany (dotyczy agregatu wodno-pianowego) powinien być nie mniejszy niż 8 m, przy kącie pochylenia prądownicy 32 ° względem poziomu, prędkości wiatru nie większej niż 2 m/s i ustawieniu wylotu prądownicy na wysokości 1 m nad poziomem gruntu.
2.6.3.4. Parametry piany (dotyczy agregatu wodno-pianowego)
Parametry piany wytwarzanej przez agregat powinny wynosić:
- liczba spienienia Ls ≥ 6,
- trwałość piany (wartość połówkowa) t0,5 ≥ 7 min.
2.6.3.5. Straty ciśnienia
Straty ciśnienia w linii szybkiego natarcia dla nominalnej wydajności i ciśnienia wg pkt 2.6.1.1. załącznika (mierzone pomiędzy wylotem pompy i prądownicą) nie powinny przekraczać 50 % ciśnienia nominalnego dla linii zwiniętej i rozwiniętej.
Dla agregatów o ciśnieniach nominalnych 40 < p ≤ 250 bar strata ciśnienia nie może przekroczyć 80 %.
2.6.3.6. Skuteczność gaśnicza
Agregat powinien ugasić pożar testowy 13A, a w przypadku agregatów z dozownikiem środka pianotwórczego również pożar testowy 55B (wg normy PN-EN 3-7).
Powyższe wymaganie nie dotyczą agregatów o wydajności Q ≥ 75 dm3/min.
2.7. MOTOPOMPY DO WODY ZANIECZYSZCZONEJ
2.7.1. PODZIAŁ I OZNACZENIA
2.7.1.1. Podział
W zależności od wykonania rozróżnia się rodzaje motopomp:
- przenośne,
- przewoźne.
Parametry nominalne motopompy do wody zanieczyszczonej powinny wynosić Q ≥ 400 dm3/min przy ciśnieniu tłoczenia co najmniej 1 bar.
2.7.1.2. Oznaczenie
Przykład oznaczenia:
1) Motopompa przenośna o wydajności nominalnej 500 dm3/min przy nominalnym ciśnieniu tłoczenia pn = 1 bar:
MOTOPOMPA DO WODY ZANIECZYSZCZONEJ P - 5/1;
2) Motopompa przewoźna o wydajności 6000 dm3/min przy nominalnym ciśnieniu tłoczenia pn = 2 bar:
MOTOPOMPA DO WODY ZANIECZYSZCZONEJ P - 60/2
2.7.2. WYKONANIE
2.7.2.1. Wloty ssawne
Wloty ssawne motopomp, powinny być wyposażone odpowiednio w nasady ssawne 52, 75 lub 110 wg normy PN-M-51038. Motopompy powinny być wyposażone w kosz ssawny o wielkości oczek odpowiednich do zanieczyszczeń, jakie mogą być przepompowane wraz z wodą przez motopompę. Wielkość zanieczyszczeń przepompowywanych przez pompę powinna być uzgodniona pomiędzy zamawiającym i producentem. Kosz powinien być wyposażony w nasadę wg normy PN-M-51038 tej samej wielkości, co nasada ssawna motopompy, umożliwiającą zamontowanie kosza na końcu linii ssawnej.
2.7.2.2. Wyloty tłoczne
Wyloty tłoczne, powinny być wyposażone w nasady 52, 75 lub 110 wg normy PN-M-51038 w zależności od wydajności nominalnej.
2.7.2.3. Silnik motopompy
Silnik motopompy przewoźnej powinien być wyposażony w rozrusznik elektryczny. W przypadku motopomp przenośnych silnik powinien być wyposażony, co najmniej w rozrusznik ręczny.
2.7.2.4. Zbiornik paliwa motopompy
Pojemność zbiornika motopompy przenośnej powinna zapewniać pracę pompy z wydajnością nominalną w ciągu, co najmniej 60 min bez uzupełnienia zapasu paliwa. Dla motopomp przewoźnych minimalny czas pracy bez uzupełniania zapasu paliwa powinien wynosić, co najmniej 120 min.
2.7.2.5. Odwadnianie
Kadłub, urządzenie zasysające i przewody wodne pompy powinny mieć możliwość skutecznego odwodnienia. Zawory odwadniające powinny być łatwo dostępne.
2.7.2.6. Urządzenia sterownicze i kontrolne
Wszystkie urządzenia do sterowania pracą pompy, powinny być widoczne i dostępne z miejsca obsługi. Motopompy przewoźne powinny być wyposażone w manometr o zakresie pomiarowym 0 ÷ ~150 % maksymalnego ciśnienia zamknięcia oraz we wskaźnik poziomu paliwa w zbiorniku z sygnalizacją rezerwy.
2.7.2.7. Instalacja elektryczna
Motopompa z rozrusznikiem elektrycznym powinna być wyposażona w akumulator.
Motopompa przewoźna powinna być wyposażona w oświetlenie przyrządów pomiarowych.
2.7.2.8. Uchwyty do przenoszenia
Motopompa przenośna powinna być wyposażona w składane uchwyty do przenoszenia.
2.7.2.9. Znakowanie
Na motopompie oraz na silniku, powinny być umieszczone tabliczki znamionowe.
Na tabliczce znamionowej motopompy powinny być umieszczone, co najmniej następujące informacje:
- znak fabryczny lub nazwa producenta,
- oznaczenie wg przykładu określonego w pkt 2.7.1.2. bez części słownej,
- numer motopompy i rok budowy,
- masa całkowita motopompy.
Na tabliczce znamionowej silnika powinny być umieszczone, co najmniej następujące informacje:
- znak fabryczny lub nazwa producenta,
- oznaczenie typu silnika,
- numer silnika i rok budowy,
- moc i obroty nominalne silnika.
2.7.3. PARAMETRY
2.7.3.1. Wymiary
Wymiary gabarytowe motopomp przenośnych nie powinny przekraczać:
- długość - 1100 mm,
- wysokość - 900 mm,
- szerokość - 750 mm.
Dla motopomp przewoźnych nie określa się maksymalnych wymiarów.
2.7.3.2. Masa
Masa motopompy przenośnej z pełnym zbiornikiem paliwa i pełnym stanem oleju nie powinna przekraczać 200 kg.
Dla motopomp przewoźnych nie określa się maksymalnej masy.
2.7.3.3. Parametry pracy pompy
Parametry pracy pompy powinny spełniać wymagania podane w pkt 2.7.1.1. załącznika dla skorygowanej geodezyjnej wysokości ssania H'sgeo = 1,5 m. Dla H''sgeo = 6,0 m wydajność pompy przy nominalnym ciśnieniu tłoczenia powinna być nie mniejsza niż 50 % wydajności nominalnej.
2.7.3.4. Czas zassania
Motopompa powinna umożliwiać zassanie wody w czasie określonym poniżej.
Suma czasów potrzebnych do zassania wody dla skorygowanej geodezyjnej wysokości ssania H'gs = 1,5 m, napełnienia pompy oraz węża tłocznego o długości 5 m nie powinna przekraczać 120 s.
Dla H''gs = 6,0 m czas zassania nie powinien przekraczać 300 s.
2.7.3.5. Niezawodność pracy motopompy
Motopompa powinna być zdolna do 24-godzinnej pracy ciągłej, z zachowaniem nominalnej wydajności i nominalnego ciśnienia tłoczenia przy nominalnej skorygowanej geodezyjnej wysokości ssania. Po próbie motopompa nie powinna wykazywać oznak uszkodzenia.
3.1. POŻARNICZE WĘŻE TŁOCZNE DO HYDRANTÓW
3.1.1. WYMAGANIA OGÓLNE
Wąż powinien spełniać wymagania normy PN-EN 14540.
3.1.2. PODZIAŁ
3.1.2.1. Wielkości
W zależności od średnicy wewnętrznej rozróżnia się wielkości węży w mm: 25 i 52.
3.1.2.2. Odmiany
W zależności od wyposażenia w łączniki rozróżnia się odmiany węży:
- ŁA - z łącznikami ze stopów aluminium,
- ŁM - z łącznikami ze stopów miedzi,
- B - bez łączników.
3.1.3. WYKONANIE
Wąż powinien być wyposażony w łączniki tłoczne zgodne z normą PN-M-51031 o wielkości odpowiedniej do średnicy węża.
Połączenie węża z łącznikami powinno zapewnić szczelność i wytrzymałość na ciśnienie próbne.
3.2. POŻARNICZE WĘŻE TŁOCZNE DO POMP POŻARNICZYCH
3.2.1. PODZIAŁ I OZNACZENIA
3.2.1.1. Wielkości
W zależności od średnicy wewnętrznej rozróżnia się wielkości węży w mm: 25, 42, 52, 75 i 110.
3.2.1.2. Odmiany
W zależności od wyposażenia w łączniki rozróżnia się odmiany węży:
- ŁA - z łącznikami ze stopów aluminium,
- ŁM - z łącznikami ze stopów miedzi,
- B -bez łączników.
3.2.1.3. Typy
W zależności od konstrukcji taśmy wężowej rozróżnia się pożarnicze węże tłoczne z powłoką zewnętrzną lub bez powłoki.
3.2.1.4. Przykład oznaczenia
Pożarniczy wąż tłoczny do motopomp i autopomp (W), o średnicy 52 mm (52), długości 20 m (20), z łącznikami ze stopów miedzi (ŁM):
POŻARNICZY WĄŻ TŁOCZNY W-52-20-ŁM.
3.2.2. WYKONANIE
3.2.2.1. Konstrukcja
Wąż powinien być wyposażony w łączniki tłoczne zgodne z normą PN-M-51031 o wielkości odpowiedniej do średnicy węża (dla węży wielkości 42 należy zastosować koronę łącznika 52T oraz tuleję o średnicy odpowiedniej do wielkości węża).
Połączenie węża z łącznikami powinno zapewnić szczelność i wytrzymałość na ciśnienie próbne.
3.2.2.2. Znakowanie
Na zewnętrznej powierzchni węża, na obu jego końcach w miejscu niezasłoniętym, powinny być umieszczone co najmniej następujące informacje:
- znak lub nazwa wytwórcy,
- oznaczenie wg przykładu określonego w pkt 3.2.1.4. bez części słownej,
- rok produkcji.
3.2.3. PARAMETRY
3.2.3.1. Podstawowe parametry
Podstawowe parametry zawiera tablica nr 3.2.3.1.
Tablica nr 3.2.3.1.
| Parametr | J.m. | Wielkość węża | ||||
| 25 | 42 | 52 | 75 | 110 | ||
| Maksymalne ciśnienie robocze | bar | 15 | 12 | |||
| Ciśnienie próbne | 22,5 | 18 | ||||
| Ciśnienie rozrywające (minimum) | 45 | 36 | ||||
| Promień zgięcia R przy ciśnieniu 10 bar nie większy niż | mm | 250 | 420 | 520 | 750 | 1100 |
| Przyrost długości przy ciśnieniu roboczym EL | % | 0 ÷ 5 | ||||
| Przyrost średnicy zewnętrznej przy ciśnieniu roboczym ED | % | |||||
| Kąt skręcenia φ*) przy ciśnieniu roboczym w przeliczeniu na 1 m długości nie większy niż | °/m | 120 | 100 | 60 | 40 | |
| *) Nie dopuszcza się skręcenia węża w kierunku przeciwnym do ruchu wskazówek zegara. | ||||||
Przyrost długości i średnicy oraz kąt skręcenia - przy ciśnieniu roboczym (ciśnienie początkowe 0,5 bar).
3.2.3.2. Główne wymiary i masy
Główne wymiary i masy podano w tablicy nr 3.2.3.2.0
Tablica nr 3.2.3.2.
| Parametr | J.m. | Wielkość węża | ||||
| 25 | 42 | 52 | 75 | 110 | ||
| Średnica wewnętrzna | mm | |||||
| Długość standardowa*) | m | 20 ± 0,5 | ||||
| Maks. masa liniowa dla węża bez powłoki zewnętrznej | g/m | 180 | 270 | 350 | 550 | 910 |
| Maks. masa liniowa dla węża z powłoką zewnętrzną | g/m | 230 | 390 | 500 | 790 | 1320 |
*) Dopuszcza się inne długości węża w uzgodnieniu z zamawiającym przy czym masa węża z łącznikami nie powinna przekraczać 50kg.
3.2.3.3. Szczelność i wytrzymałość na ciśnienie próbne
Wąż tłoczny poddany obciążeniu ciśnieniem próbnym przez 2 min nie powinien rosić, mieć wytrysków wody: stałych i przemijających. W czasie badania wąż nie powinien wykazywać zmian w strukturze taśmy i innych uszkodzeń na całej jego długości.
3.2.3.4. Wytrzymałość na rozwarstwianie
Wytrzymałość na rozwarstwianie wg normy PN-EN ISO 8033 materiału włókienniczego z wykładziną, w przypadku wykładziny gumowej, powinna być nie mniejsza niż 1,00 N/mm. Dla pozostałych materiałów wykładziny wytrzymałość powinna być nie mniejsza niż 1,60 N/mm.
3.2.3.5. Przyspieszone starzenie
Po kondycjonowaniu próbek węża w komorze klimatycznej, w temperaturze (70 ± 1) °C, w atmosferze powietrza w ciągu 14 dni, ciśnienie rozrywające powinno spełniać wymagania zawarte w tablicy nr 3.2.3.1. załącznika. Ponadto po kondycjonowaniu wytrzymałość na rozwarstwianie nie powinna być mniejsza niż 0,9 N/mm. Przed włożeniem do komory klimatycznej próbki przeznaczone do sprawdzenia ciśnienia rozrywającego o długości ok. 1 m powinny być zagięte o 180 ° w punkcie znajdującym się w połowie ich długości i tak zamocowane.
Próbka, przeznaczona do badania wytrzymałości na rozwarstwienie, powinna zostać luźno zwinięta.
3.2.3.6. Odporność na niską temperaturę
Wąż zwinięty w podwójny krąg w stanie suchym, klimatyzowany w atmosferze powietrza w temperaturze -30 ± 2 °C przez 4 h, wyjęty bezpośrednio z komory klimatycznej powinien dobrze się rozwijać lub rozkładać i ponownie zwijać bez załamań, pęknięć i rozwarstwień.
3.2.3.7 Odporność na ścieranie
Pożarniczy wąż tłoczny posiadający zewnętrzną powłokę powinien wytrzymać 100 cykli próby odporności na ścieranie bez wycieków i roszeń. Po próbie wąż powinien wytrzymać 2 min próbę szczelności i wytrzymałości na ciśnienie robocze. Podczas próby odporności na ścieranie wąż powinien być wypełniony wodą o ciśnieniu 5 bar i powinien obracać się wokół własnej osi z prędkością 27 obr/min. Ramię z taśmą ścierną o ziarnistości 60 powinno być dociskane do powierzchni węża siłą 105 N i przemieszczać się ruchem posuwisto-zwrotnym wzdłuż osi węża z prędkością 18÷20 mm/s na drodze 80 mm, przy czym czas przebywania ramienia w punkcie nawrotu nie powinien wynosić więcej niż 0,1 s.
3.2.3.8. Odporność na działanie wysokiej temperatury
Pożarnicze węże tłoczne posiadające zewnętrzną powłokę powinny być poddane badaniu odporności na działanie płomienia. Badany wąż wypełniony wodą o ciśnieniu 0,05 bar powinien wytrzymać próbę odporności na działanie płomienia bez wycieku wody, przez co najmniej 20 s. Źródłem ciepła powinien być palnik Bunsena zasilany gazem propan-butan o ciśnieniu 0,1 bar. Po zgaszeniu palnika, płomień (o ile próbka się pali), powinien zgasnąć w czasie nie dłuższym niż 3 s.
3.3. POŻARNICZE WĘŻE SSAWNE
3.3.1. PODZIAŁ I OZNACZENIA
3.3.1.1. Wielkości
W zależności od średnicy wewnętrznej rozróżnia się wielkości węży w mm: 52, 75, 110, 125 i 150.
3.3.1.2. Odmiany
W zależności od wyposażenia w łączniki rozróżnia się odmiany węży:
- Ł - z łącznikami,
- B - bez łączników.
3.3.1.3. Typy
W zależności od rodzaju materiału, z którego wykonano wąż rozróżnia się typy węży:
- typ A - węże gumowe,
- typ B - węże z tworzywa sztucznego.
3.3.1.4. Przykład oznaczenia i podział
1) Pożarniczy wąż ssawny typ A (gumowy), o średnicy 110 mm, długości 2400 mm, bez łączników (B):
POŻARNICZY WĄŻ SSAWNY A-110-2400-B
2) Pożarniczy wąż ssawny typ B (z tworzywa sztucznego), o średnicy 125 mm, długości 2500 mm, z łącznikami (Ł):
POŻARNICZY WĄŻ SSAWNY B-125-2500-Ł
3.3.2. WYKONANIE
3.3.2.1. Konstrukcja
Wąż powinien być wyposażony w łączniki ssawne spełniające wymagania normy PN-M-51031 o wielkości odpowiedniej do średnicy węża. Dla węży wielkości 125 i 150 łączniki ssawne typu "Storz" o wytrzymałości na podciśnienie i nadciśnienie próbne nie mniejszej niż łączniki 110.
Połączenie węża z łącznikami powinno zapewnić szczelność na podciśnienie próbne oraz szczelność i wytrzymałość na ciśnienie próbne.
3.3.2.2. Znakowanie
Na zewnętrznej powierzchni węża, w miejscu niezasłoniętym, powinny być umieszczone, co najmniej następujące informacje:
- znak lub nazwa wytwórcy,
- oznaczenie wg przykładu określonego w pkt 3.3.1.4. bez części słownej,
- rok produkcji.
3.3.3. PARAMETRY
3.3.3.1. Podstawowe parametry
Podstawowe parametry zawiera tablica nr 3.3.3.1.
Tablica nr 3.3.3.1.
| Parametr | J.m. | Wielkość | ||||
| 52 | 75 | 110 | 125 | 150 | ||
| Ciśnienie próbne | bar | 4 | ||||
| Podciśnienie próbne | 0,85 | |||||
| Najmniejszy promień zgięcia nie większy niż | mm | 500 | 800 | 1000 | 1200 | 1600 |
| Odporność na niską temperaturę sprawdzona metodą ściśnięcia po 2 h | °C | - 30 ± 2 | ||||
| Odkształcenie pod miejscowym obciążeniem nie większe niż | % | 10 | ||||
3.3.3.2. Główne wymiary i masy
Główne wymiary i masy podano w tablicy nr 3.3.3.2.
Tablica nr 3.3.3.2.
| Wielkość | Długość węża | Maksymalna masa liniowa węża | |
| z łącznikami | bez łączników | ||
| mm | kg/m | ||
| 52 | 4000 ± 40 | 3920 ± 40 | 2,3 |
| 75 |
1585 ± 20 2485* ± 30 |
1500 ± 20 2400* ± 30 |
4,1 |
| 110 |
1600 ± 20 2500* ± 30 |
1500 ± 20 2400* ± 30 |
7,0 |
| 125 | 2500 ± 30 | - | 7,8 |
| 150 | 2500 ± 30 | - | 11,0 |
* Dopuszcza się większe długości węża w uzgodnieniu z zamawiającym przy czym masa węża z łącznikami nie powinna przekraczać 50 kg.
3.4. ŁĄCZNIKI
3.4.1. Wymagania ogólne
Łączniki powinny spełniać wymagania normy PN-M-51031.
3.5. ŁĄCZNIKI KĄTOWE 75
3.5.1. Wymagania ogólne
Łączniki kątowe 75 powinny spełniać wymagania normy PN-M-51074.
3.6. NASADY
3.6.1. Wymagania ogólne
Nasady powinny spełniać wymagania normy PN-M-51038.
3.7. PRZEŁĄCZNIKI
3.7.1. Wymagania ogólne
Przełączniki powinny spełniać wymagania normy PN-M-51042.
3.8. POKRYWY NASAD
3.8.1. Wymagania ogólne
Pokrywy nasad powinny spełniać wymagania normy PN-M-51024.
3.9. ZBIERACZE
3.9.1. Wymagania ogólne
Zbieracze powinny spełniać wymagania normy PN-M-51153.
3.10. ROZDZIELACZE
3.10.1. Wymagania ogólne
Rozdzielacze powinny spełniać wymagania normy PN-M-51048 z wyłączeniem pkt 3.10 oraz 3.11 tej normy. Rozdzielacz powinien mieć kolor srebrny, srebrnoszary lub czerwony.
3.10.2. Wykończenie
Ostre krawędzie powinny być zatępione.
3.10.3. Znakowanie
Na korpusie rozdzielacza powinny być umieszczone w sposób trwały i wyraźny, co najmniej następujące informacje:
- nazwa lub znak producenta,
- wielkość,
- rok produkcji.
3.11. SMOKI SSAWNE
3.11.1. Wymagania ogólne
Smoki ssawne powinny spełniać wymagania normy PN-M-51152.
3.12. URZĄDZENIA DO WYTWARZANIA ZASŁONY WODNEJ
3.12.1. PODZIAŁ I OZNACZENIA
3.12.1.1. Wielkości
W zależności od wielkości nasady rozróżnia się dwie wielkości urządzeń do wytwarzania zasłony wodnej: 52 i 75.
3.12.1.2. Przykład oznaczenia
Urządzenie do wytwarzania zasłony wodnej z nasadą wielkości 75:
URZĄDZENIE DO WYTWARZANIA ZASŁONY WODNEJ ZW 75
3.12.2. WYKONANIE
3.12.2.1. Konstrukcja
Urządzenie do wytwarzania zasłony wodnej powinno być wyposażone w nasadę tłoczną wielkości 52 lub 75 wg normy PN-M-51038. Urządzenie musi posiadać nóżki lub inny element umożliwiający ustawienie na podłożu i zapewniający stabilną pracę bez dodatkowego mocowania. Urządzenie powinno zapewniać wytwarzanie jednorodnej zasłony wodnej o kształcie zbliżonym do półelipsy. W przypadku urządzeń o regulowanej wydajności, pozycja regulatora dla nominalnego natężenia przepływu powinna być oznakowana.
Dopuszcza się regulację kąta pochylenia wytwarzanej zasłony wodnej.
3.12.2.2. Znakowanie
Na urządzeniu powinny być umieszczone, co najmniej następujące dane:
- znak lub nazwa wytwórcy,
- oznaczenie wg przykładu określonego w pkt 3.12.1.2. bez części słownej,
- rok produkcji.
3.12.3. PARAMETRY
3.12.3.1. Natężenie przepływu wody
Natężenie przepływu wody przy ciśnieniu na wlocie urządzenia wynoszącym 4 bar, nie powinno być większe niż 800 dm3/min dla urządzenia wielkości 52 oraz 1300 dm3/min dla wielkości 75.
W przypadku urządzeń o regulowanej wydajności, maksymalne natężenie przepływu nie powinno przekraczać wartości podanych powyżej.
3.12.3.2. Wymiary wytwarzanej zasłony wodnej
Minimalne wymiary zasłony wodnej przy ciśnieniu na wlocie urządzenia wynoszącym 4 bar powinny być zgodne z tablicą nr 3.12.3.2.
Tablica nr 3.12.3.2.
| Wielkość urządzenia do wytwarzania zasłony wodnej | Wymiary zasłony wodnej [mm] | |
| min. szerokość*) | min. wysokość**) | |
| 52 | 18 | 8 |
| 75 | 22 | 10 |
*) Szerokość zasłony wodnej mierzona na poziomie podłoża, na którym stoi urządzenie.
**) Wysokość zasłony wodnej mierzona w punkcie centralnym ekranu urządzenia.
3.13. DOZOWNIKI ŚRODKA PIANOTWÓRCZEGO
3.13.1. PODZIAŁ I OZNACZENIA
3.13.1.1. Wielkości
W zależności od maksymalnej ilości pobieranego środka pianotwórczego w dm3/min dla uzyskania 6 % stężenia roztworu, przy nominalnym natężeniu przepływu wody w układzie tłocznym pompy, rozróżnia się wielkości dozowników wg tablicy nr 3.13.1.1.
Tablica nr 3.13.1.1.
| Nominalne natężenie przepływu wody w układzie tłocznym pompy [dm3/min] | Wielkość dozownika |
| 800 | 50 |
| 1600 | 100 |
| 2400 | 150 |
| 3200 | 200 |
| 4000 | 240 |
| 5000 | 300 |
| 6000 | 360 |
| 8000 | 480* |
* Dopuszcza się większe dozowniki środka pianotwórczego.
3.13.1.2. Typy
W zależności od sposobu regulacji ilości pobieranego środka pianotwórczego rozróżnia się typy dozownika:
- ręczny, w którym dostosowanie ilości pobieranego środka pianotwórczego do aktualnego natężenia przepływu wody w układzie tłocznym pompy wymaga ręcznego przesterowania,
- automatyczny, w którym dostosowanie ilości pobieranego środka pianotwórczego do chwilowego natężenia przepływu wody w układzie tłocznym pompy odbywa się bez ingerencji operatora.
3.13.1.3. Przykład oznaczenia
Dozownik środka pianotwórczego wielkości 100:
DOZOWNIK ŚRODKA PIANOTWÓRCZEGO DSP 100
3.13.2. WYKONANIE
3.13.2.1. Konstrukcja
W przypadku dozownika środka pianotwórczego z ręczną regulacją, powinien on być wyposażony w programator do nastawiania żądanej ilości pobieranego środka. Na podzielni programatora powinny być naniesione, w sposób czytelny i trwały oznaczenia odpowiednich wartości natężenia przepływu wodnego roztworu środka pianotwórczego oraz odpowiadające im punkty, określające położenie dźwigni zaworu regulacyjnego, zapewniające uzyskanie co najmniej dwóch stężeń 3 % oraz 6 %. W zależności od wielkości dozownika, na podzielni programatora powinny być naniesione wartości natężeń przepływu wodnego roztworu środka pianotwórczego wg tablicy nr 3.13.2.2. zarówno dla stężenia 3 jak i 6 %.
Tablica nr 3.13.2.2
| Wielkość dozownika | Wartości natężeń przepływu na podzielni programatora |
| 50 | 0, 100, 200, 400, 800 |
| 100 | 0, 200, 400, 800, 1600 |
| 150 | 0, 200, 400, 800, 1600, 2400 |
| 200 | 0, 200, 400, 800, 1600, 2400, 3200 |
| 240 | 0, 200, 400, 800, 1600, 2400, 3200, 4000 |
Dla dozowników DSP 50 ÷ DSP 240 dopuszcza się stosowanie regulacji automatycznej ilości pobieranego środka pianotwórczego. Dozowniki wielkości DSP 300 i większe powinny posiadać tylko regulację automatyczną ilości pobieranego środka pianotwórczego.
Dozowniki automatyczne powinny umożliwiać uzyskiwanie co najmniej dwóch stężeń 3 % i 6 %.
3.13.2.2. Znakowanie
Na dozowniku powinny być umieszczone, co najmniej następujące informacje:
- znak lub nazwa wytwórcy,
- oznaczenie wg przykładu określonego w pkt 3.13.1.3. bez części słownej,
- rok produkcji.
3.13.3. PARAMETRY
3.13.3.1. Szczelność i wytrzymałość na ciśnienie próbne
Dozownik powinien wytrzymać, co najmniej 3 min badanie szczelności wodą pod ciśnieniem 17 bar, zachowując szczelność i nie wykazując uszkodzeń.
3.13.3.2. Stężenia wodnego roztworu środka pianotwórczego
Rzeczywiste uzyskiwane stężenia wodnego roztworu środka pianotwórczego powinny wynosić 3 ± 0,5 % oraz 6 ± 0,5 % dla odpowiednich nastaw programatora dozownika, przy ciśnieniu wody na wlocie dozownika równym 6 ± 0,1 bar.
3.14. ZASYSACZE LINIOWE
3.14.1. Wymagania ogólne
Zasysacze liniowe powinny spełniać wymagania normy PN-M-51069.
3.15. PRĄDOWNICE WODNE DO POMP POŻARNICZYCH
3.15.1. PODZIAŁ I OZNACZENIA
3.15.1.1. Podział
W zależności od wielkości nasad wg normy PN-M-51038 rozróżnia się trzy wielkości prądownic:
- 25,
- 52,
- 75.
W zależności od wykonania rozróżnia się dwa rodzaje prądownic wodnych:
- prądownica wodna prosta - PW,
- prądownica wodna pistoletowa - PWS.
3.15.1.2. Przykład oznaczenia
1) Prądownica wodna prosta do pomp pożarniczych wielkości 75:
PRĄDOWNICA WODNA PW 75;
2) Prądownica wodna pistoletowa do pomp pożarniczych wielkości 25:
PRĄDOWNICA WODNA PISTOLETOWA PWS 25
3.15.2. WYKONANIE
3.15.2.1. Konstrukcja
Wszystkie elementy prądownicy powinny być wykonane z materiałów odpornych na korozyjne działanie wody i środków pianotwórczych.
Prądownica PW powinna być otwierana i zamykana za pomocą dźwigni zaworu.
Otwieranie, zamykanie i przełączanie prądownic powinno odbywać się w sposób płynny, bez zacięć i miejscowych oporów. Oznaczenia położenia dźwigni zaworu lub obrotowych elementów regulacyjnych (otwarte, zamknięte, strumień zwarty i rozproszony), powinny być naniesione trwale na prądownicy. Dźwignia zaworu powinna mieć ograniczenia ruchu w położeniach skrajnych. Prądownice powinny mieć możliwość zmiany rodzaju strumienia zwartego na rozproszony.
Prądownice powinny posiadać osłonę termoizolacyjną na rękojeści.
Prądownice PW wielkości 52 i 75 mogą być wyposażone w nasady obrotowe.
3.15.2.2. Znakowanie
Na prądownicy powinny być umieszczone co najmniej następujące informacje:
- znak lub nazwa wytwórcy,
- oznaczenie wg przykładu określonego w pkt 3.15.1.2. bez części słownej,
- rok produkcji.
3.15.3. PARAMETRY
3.15.3.1. Masa i wymiary
Masy i wymiary prądownic nie powinny przekraczać wartości podanych w tablicy nr 3.15.3.1. i nr 3.15.3.2.
Tablica nr 3.15.3.1.
| Prądownica | Masa max | Długość max | |
| typ | wielkość | [kg] | [mm] |
| PW | 52 | 2,5 | 520 |
| 75 | 3,5 | 520 | |
*) Masa bez dyszy wypływowej piany.
Tablica nr 3.15.3.2.
| Prądownica | Masa max | Długość max | |
| typ | wielkość | [kg] | [mm] |
| PWS | 25 | 1,4 | 400 |
| 52 | 2,5 | 500 | |
3.15.3.2. Działanie
Wielkość momentów obrotowych przy zmianie położenia dźwigni zaworu lub elementów obrotowych, przy ciśnieniu 16 bar powinny być zgodne z tablicą nr 3.15.3.3. i nr 3.15.3.4.
Tablica nr 3.15.3.3
| Prądownica | Maksymalny moment obrotowy [Nm] dźwignia zaworu | |
| typ | wielkość | |
| PW | 52 | 30 |
| 75 | ||
Tablica nr 3.15.3.4
| Prądownica | Maksymalny moment obrotowy [Nm] | ||
| typ | wielkość | dźwignia zaworu | rękojeść pokrętna |
| PWS | 25 | 20 | 4,5 |
| 52 | 30 | ||
3.15.3.3. Odporność na zamarzanie
Wielkości momentów obrotowych dla prądownicy klimatyzowanej przez 2 h w temperaturze - 20 ± 2 °C nie powinny przekraczać wartości określonych w tablicy nr 3.15.3.3 oraz 3.15.3.4 załącznika o więcej niż 50 %.
3.15.3.4. Szczelność
Prądownica powinna wytrzymać przez 2 min próbę szczelności wodą o ciśnieniu 24 bar bez żadnych wykropleń.
3.15.3.5. Natężenie przepływu wody
Natężenie przepływu wody przy ciśnieniu 6 bar na wlocie prądownicy powinno być zgodne z tablicą nr 3.15.3.5. i nr 3.15.3.6.
Tablica nr 3.15.3.5.
| Prądownica typ | Wielkość | Średnica wewnętrzna | Natężenie przepływu wody | |||
| dyszy wypływowej [mm] | wylotu rury [mm] | strumień zwarty | strumień rozproszony | |||
|
min [dm3/min] |
max [dm3/min] |
[dm3/min] | ||||
| PW | 52 | 12 | - | 180 | 230 | co najmniej 65% wartości natężenia przepływu strumienia zwartego |
| - | 16 | 350 | 410 | |||
| 75 | 16 | |||||
| 22 | 700 | 775 | ||||
Tablica nr 3.15.3.6.
| Prądownica typ | Wielkość | Średnica wewnętrzna | Natężenie przepływu wody | ||
| dyszy wypływowej [mm] | strumień zwarty | strumień rozproszony | |||
| min [dm3/min] | max [dm3/min] | [dm3/min] | |||
| PWS | 25 | 9,2 | 90 | 105 | co najmniej 65% wartości natężenia przepływu strumienia zwartego |
| 52 | 12,5 | 180 | 200 | ||
3.15.3.6. Parametry strumienia wody
Parametry strumienia wody przy ciśnieniu 6 bar na wlocie prądownicy i prędkości wiatru nie większej niż 2 m/s powinny być nie mniejsze niż podane w tablicy nr 3.15.3.7. Prądownica powinna być ustawiona pod kątem 32 ± 1 ° do poziomu dla strumienia zwartego i 15 ± 1 ° dla strumienia maksymalnie rozproszonego. Wylot prądownicy powinien znajdować się na wysokości 1m nad poziomem gruntu.
Tablica nr 3.15.3.7.
| Parametr | Rodzaj strumienia | Typ prądownicy | |||
| PW | PWS | ||||
| 52 | 75 | 25 | 52 | ||
| Maksymalna długość rzutu strumienia wody [m] | zwarty | 27 | 32 | 21 | 27 |
| rozproszony | 9 | 11 | 12 | 16 | |
| Szerokość rzutu strumienia wody [m] | rozproszony | 1 | 1.5 | 1,5 | 2 |
3.16. PRĄDOWNICE WODNE TYPU TURBO DO POMP POŻARNICZYCH
3.16.1. PODZIAŁ I OZNACZENIA
3.16.1.1. Podział
W zależności od wielkości nasad wg normy PN-M-51038 rozróżnia się trzy wielkości prądownic:
- 25,
- 52,
- 75.
3.16.1.2. Przykład oznaczenia
1) Prądownica wodna typu TURBO wielkości 75, o natężeniu przepływu 800 dm3/min:
PRĄDOWNICA WODNA PWT 75/8;
2) Prądownica wodna typu TURBO wielkości 52, o regulowanym natężeniu przepływu (z oznaczonymi pozycjami regulatora wydajności: 100, 200, 300, 400 i 500 dm3/min):
PRĄDOWNICA WODNA PWT 52/1-2-3-4-5
3.16.2. WYKONANIE
3.16.2.1. Konstrukcja
Prądownica PWT powinna być otwierana i zamykana za pomocą dźwigni zaworu. Prądownicę PWT o regulowanym natężeniu przepływu należy oznaczyć, minimalną i maksymalną wartością natężenia przepływu (z uwzględnieniem wartości nominalnych). Regulatory wyposażone w mechanizm zatrzaskowy powinny posiadać oznaczenie liczbowe poszczególnych pozycji natężenia przepływu.
Otwieranie, zamykanie i przełączanie prądownic powinno odbywać się w sposób płynny, bez zacięć i miejscowych oporów. Oznaczenia położenia dźwigni zaworu lub obrotowych elementów regulacyjnych (otwarte, zamknięte, strumień zwarty i rozproszony, wartość natężenia przepływu), powinny być naniesione trwale na prądownicy. Prądownice PWT powinny mieć możliwość płynnej zmiany rodzaju strumienia od zwartego do rozproszonego o kącie rozwarcia min 900°.
Prądownice PWT wielkości 52 i 75 powinny być wyposażone w nasady obrotowe.
Maksymalne ciśnienie robocze prądownic powinno wynosić 16 bar.
3.16.2.2. Znakowanie
Na prądownicy powinny być umieszczone co najmniej następujące informacje:
- znak lub nazwa wytwórcy,
- oznaczenie wg przykładu określonego w pkt 3.16.1.2. bez części słownej,
- rok produkcji.
3.16.3. PARAMETRY
3.16.3.1. Masa
Masy prądownic nie powinny przekraczać wartości podanych w tablicy nr 3.16.3.1.
Tablica nr 3.16.3.1.
| Prądownica |
Masa [kg] |
|
| typ | wielkość | |
| PWT | 25 | 2,5 |
| PW/PT*) | 52 | 3,5 |
| 75 | 5,5 | |
*) Masa bez dyszy wypływowej piany.
3.16.3.2. Działanie
Wielkość momentów obrotowych przy zmianie położenia dźwigni zaworu lub elementów obrotowych, przy ciśnieniu 6 bar powinny być zgodne z tablicą nr 3.16.3.2.
Tablica nr 3.16.3.2
| Prądownica | Maksymalny moment obrotowy [Nm] | ||
| typ | wielkość | dźwignia zaworu | elementy obrotowe |
| PWT | 25 | 10 | 10 |
| 52 | 15 | ||
| 75 | |||
3.16.3.3. Odporność na zamarzanie
Wielkości momentów obrotowych dla prądownicy klimatyzowanej przez 2 h w temperaturze - 20 ± 2 °C nie powinny przekraczać wartości określonych w tablicy nr 3.16.3.2 załącznika o więcej niż 50 %.
3.16.3.4. Szczelność
Prądownica powinna wytrzymać przez 2 min próbę szczelności wodą o ciśnieniu 24 bar bez żadnych wykropleń.
3.16.3.5. Natężenie przepływu wody
Natężenie przepływu wody lub wodnego roztworu środka pianotwórczego przy ciśnieniu 6 bar na wlocie prądownicy powinno być zgodne z tablicą nr 3.16.3.5.
Tablica nr 3.16.3.5.
| Prądownica | Natężenie przepływu wody | |||
| strumień zwarty | strumień rozproszony | |||
| typ | wielkość | wartość nominalna [dm3/min] | dopuszczalna odchyłka | |
| PWT | 25 |
100 i/lub 200 |
± 15% | co najmniej 65% i nie więcej niż 125% wartości nominalnej natężenia przepływu strumienia zwartego |
| 52 |
200 i/lub 400 |
|||
| ± 10% | ||||
| 75 |
400 i/lub 800 |
|||
3.16.3.6. Parametry strumienia wody
Parametry strumienia wody przy ciśnieniu 6 bar na wlocie prądownicy i prędkości wiatru nie większej niż 2 m/s powinny być nie mniejsze niż podane w tablicy nr 3.16.3.6. Prądownica powinna być ustawiona pod kątem 32 ± 1° do poziomu dla strumienia zwartego i 15 ± 1° dla strumienia rozproszonego, przy kącie rozproszenia 400. Wylot prądownicy powinien znajdować się na wysokości 1m nad poziomem gruntu.
Tablica nr 3.16.3.6.
| Parametr | Rodzaj strumienia | Typ prądownicy i nominalne natężenie przepływu wody [dm3/min] | |||
| PWT (PW/PT) | |||||
| 100 | 200 | 400 | 800 | ||
| Długość rzutu strumienia wody nie mniejsza niż [m] | zwarty | 22 | 28 | 32 | 40 |
| rozproszony | 10 | 10 | 12 | 16 | |
| Szerokość rzutu strumienia wody [m] | rozproszony | 1,2 | 1,2 | 1,5 | 2 |
3.16.3.7. Parametry piany dla prądownic wodno-pianowych PW/PT
Parametry piany powinny być zgodne z wymaganiami zawartymi w normie PN-M-51068.
3.17. PRĄDOWNICE PIANOWE
3.17.1. Wymagania ogólne
Prądownice pianowe powinny spełniać wymagania normy PN-M-51068 z wyłączeniem wymagań pkt 3.1 Tablica 1 tej normy w zakresie wymiarów.
3.17.2. Wymiary
Wymiary prądownic pianowych nie powinny przekraczać wartości podanych w tablicy nr 3.17.2.
Tablica nr 3.17.2
| Wyróżnik oznaczenia prądownicy | Wymiary [mm] | |
| długość całkowita | średnica płaszcza prądownicy | |
| PP2 | 1000 | 100 |
| PP4 | 1400 | 120 |
| PP8 | 1600 | 130 |
3.18. WYTWORNICE PIANOWE
3.18.1. Wymagania ogólne
Wytwornice pianowe powinny spełniać wymagania normy PN-M-51078 z wyłączeniem wymagań pkt 3.1 Tablica 1 tej normy w zakresie wymiarów i masy.
3.18.2. Wymiary
Wymiary i masy wytwornic pianowych nie powinny przekraczać wartości podanych w tablicy nr 3.18.2.
Tablica nr 3.18.2.
| Wyróżnik oznaczenia wytwornicy | Wymiary [mm] | Masa [kg] | |
| długość całkowita | średnica płaszcza wytwornicy | ||
| WP 2 - 75 | 1200 | 300 | 8 |
| WP 2 - 150 | 1400 | 500 | 15 |
| WP 4 - 75 | 1400 | 300 | 10 |
3.19. DZIAŁKA WODNO-PIANOWE, WODNE I PIANOWE
3.19.1. PODZIAŁ I OZNACZENIA
3.19.1.1. Podział
W zależności od nominalnego natężenia przepływu wody lub wodnego roztworu środka pianotwórczego rozróżnia się wielkości działek wodno-pianowych wg tablicy nr 3.19.1.1.
Tablica nr 3.19.1.1.
| Nominalne natężenie przepływu wody przy ciśnieniu 8 bar na wlocie działka [dm3/min] | Wielkość działka |
| 1600 ± 160 | 16 |
| 2400 ± 240 | 24 |
| 3200 ± 320 | 32 |
| 4000 ± 400 | 40 |
| 5000 ± 500 | 50 |
| 6000 ± 600 | 60 |
Dopuszcza się stosowanie działek o natężeniu przepływu większym niż dla wielkości 60.
3.19.1.2. Przykład oznaczenia
1) Działko wodno-pianowe (DWP) o nominalnym natężeniu przepływu 4000 dm3/min:
DZIAŁKO WODNO-PIANOWE DWP 40;
2) Działko wodno-pianowe (DWP) o regulowanym natężeniu przepływu 1600, 2400 dm3/min:
DZIAŁKO WODNO-PIANOWE DWP 16/24;
3) Działko wodne (DW) o nominalnym natężeniu przepływu 3200 dm3/min:
DZIAŁKO WODNE DW 32;
4) Działko pianowe (DP) o nominalnym natężeniu przepływu wodnego roztworu środka pianotwórczego 1600 dm3/min:
DZIAŁKO PIANOWE DP 16
3.19.2. WYKONANIE
3.19.2.1. Konstrukcja
Działko wodne i wodno-pianowe powinno być wyposażone w prądownicę umożliwiającą podawanie zwartego i rozproszonego strumienia wody, w przypadku działka pianowego i wodno-pianowego w prądownicę umożliwiającą podawanie strumienia piany. Dodatkowa prądownica pianowa dla działka wodno-pianowego może być odchylana lub montowana do korpusu działka. W przypadku stosowania prądownicy pianowej odchylanej, powinna istnieć możliwość zablokowania prądownicy w pozycji odchylonej oraz w pozycji pracy (prądownica pianowa w osi prądownicy wodnej). Dopuszcza się stosowanie wymienne prądownicy wodnej i pianowej. W tym przypadku prądownice powinny być montowane do korpusu działka bez użycia narzędzi lub za pomocą klucza do łączników wg PN-M-51014. Dopuszcza się stosowanie deflektorów do kształtowania strumienia piany. Regulacja wielkości szczeliny deflektora powinna być możliwa z miejsca obsługi działka wodno-pianowego.
Działko powinno mieć możliwość płynnej zmiany położenia kątowego w płaszczyźnie poziomej w zakresie 360 ° (w przypadku działek sterowanych za pomocą siłowników zakres obrot uw płaszczyźnie poziomej powinien być nie mniejszy niż 330 °) oraz w płaszczyźnie pionowej co najmniej od - 30 ° do + 80 ° (dla działek w wersji przenośnej zmiana położenia kątowego w płaszczyźnie pionowej powinna zawierać się w zakresie, co najmniej od 30 ° do 80 °). W przypadku działek przenośnych kąt obrotu w płaszczyźnie poziomej powinien wynosić co najmniej 180 °. Działko powinno mieć możliwość skutecznego zablokowania w każdym położeniu kątowym w podanych zakresach. Zmiana kątowego położenia działka powinna odbywać się za pomocą ergonomicznie ukształtowanej kierownicy lub za pomocą siłowników. W korpusie działka powinien być zamontowany ciśnieniomierz o zakresie pomiarowym 0 ÷ 25 bar i klasie nie gorszej niż 2,5. Ciśnieniomierz powinien być widoczny i czytelny dla obsługującego.
Działko powinno być wyposażone w kołnierz z zachowaniem nominalnej średnicy wlotu, a w przypadku działka w wersji przenośnej w odpowiednią ilość nasad wg normy PN-M-51038 wielkości 75 lub 110. Działko w wersji przenośnej powinno być wyposażone w podstawę zapewniającą stabilną pracę działka przy nominalnym natężeniu przepływu i minimalnym kącie pochylenia prądownicy nie większym niż 30° względem poziomu. Działko powinno posiadać ogranicznik pochylenia (poniżej wartości kąta określonej przez producenta), zabezpieczający działko przed przemieszczaniem pod wpływem siły reakcji strumienia. Wielkości momentów obrotowych niezbędnych do kątowej zmiany położenia działka w płaszczyźnie poziomej lub pionowej nie powinny przekraczać 50 Nm przy ciśnieniu wody na wlocie działka 8 bar.
3.19.2.2. Znakowanie
Na działku wodno-pianowym powinny być umieszczone co najmniej następujące informacje:
- znak lub nazwa wytwórcy,
- oznaczenie wg przykładu określonego w pkt 3.19.1.2. bez części słownej,
- rok produkcji.
3.19.3. PARAMETRY
3.19.3.1. Masa
Masa maksymalna działka wodno-pianowego w wersji przenośnej - 50 kg.
3.19.3.2. Szczelność i wytrzymałość na ciśnienie próbne
Działko powinno wytrzymać co najmniej 3-minutową próbę szczelności wodą o ciśnieniu 18 bar, zachowując szczelność i nie wykazując uszkodzeń.
3.19.3.3. Natężenie przepływu wody lub wodnego roztworu środka pianotwórczego
Natężenie przepływu wody lub wodnego roztworu środka pianotwórczego przy ciśnieniu 8 bar na wlocie działka, powinno być zgodne z tablicą nr 3.19.1.1.
Działka o wydajności większej niż 6000 dm3/min powinny posiadać parametry deklarowane przez producenta (w zakresie natężenia przepływu wody lub wodnego roztworu środka pianotwórczego).
3.19.3.4. Parametry strumienia wody
Parametry strumienia wody przy ciśnieniu 8 bar na wlocie działka i prędkości wiatru nie większej niż 2m/s, powinny być nie mniejsze niż wartości podane w tablicy nr 3.19.3.4. Prądownica działka powinna być ustawiona pod kątem 32 ± 1 ° do poziomu dla strumienia zwartego i 15 ± 1 ° dla strumienia rozproszonego przy kącie rozproszenia 30 °. Wylot prądownicy działka powinien znajdować się na wysokości 1 m nad poziomem gruntu.
Tablica nr 3.19.3.4.
| Parametr | Strumień | Wielkość działka | |||||
| DWP 16 DW16 | DWP 24 DW 24 | DWP 32 DW 32 | DWP 40 DW 40 | DWP 50 DW 50 | DWP 60 DW 60 | ||
| Maksymalna długość rzutu strumienia wody [m] | zwarty | 50 | 55 | 60 | 65 | 65 | 70 |
| rozproszony | 25 | 30 | 30 | 35 | 35 | 35 | |
| Szerokość rzutu strumienia wody [m] | rozproszony | 4 | |||||
Działka o wydajności większej niż 6000 dm3/min powinny spełniać wymagania określone dla DWP 60 (DW 60).
3.19.3.5. Parametry strumienia piany
Parametry strumienia piany przy ciśnieniu 8 bar na wlocie działka, prędkości wiatru nie większej niż 2 m/s, temperaturze otoczenia 20 ± 10 °C, przy zastosowaniu syntetycznego środka pianotwórczego powinny być nie mniejsze niż wartości podane w tablicy nr 3.19.3.5. Prądownica działka powinna być ustawiona pod kątem 32 ± 1 ° do poziomu. Wylot prądownicy działka powinien znajdować się na wysokości 1 m nad poziomem gruntu.
Tablica nr 3.19.3.5.
| Parametr | Wielkość działka | |||||
| DWP 16 DP 16 | DWP 24 DP 24 | DWP 32 DP 32 | DWP 40 DP 40 | DWP 50 DP 50 | DWP 60 DP 60 | |
| Maksymalna długość rzutu strumienia piany [m] | 35 | 40 | 45 | 50 | 50 | 55 |
| Liczba spienienia | 12 | |||||
| Szybkość wykraplania piany (wartość połówkowa) [min] | 7 | |||||
Działka o wydajności większej niż 6000 dm3/min powinny spełniać wymagania określone dla DWP 60 (DP 60).
3.20. URZĄDZENIA DO WYTWARZANIA PIANY ZA POMOCĄ GAZÓW
3.20.1. OZNACZENIA
Przykład oznaczenia:
URZĄDZENIE DO WYTWARZANIA PIANY (UWP oznaczenie wg producenta)
3.20.2. WYKONANIE
3.20.2.1. Konstrukcja
Urządzenie powinno być wyposażone w system dozowania środka pianotwórczego, umożliwiający zassanie środka ze zbiornika zewnętrznego. Urządzenie powinno wytwarzać pianę z wodnego roztworu środka pianotwórczego i sprężonego gazu. Urządzenie może być wyposażone we własne źródło sprężonego gazu. Powinna istnieć możliwość przepłukania instalacji urządzenia po zakończeniu podawania piany. Urządzenie powinno być zabezpieczone przed wzrostem ciśnienia powyżej wartości określonej przez producenta (maksymalnie 16 bar). Wyloty tłoczne powinny być wyposażone w zawory tłoczne z możliwością zamknięcia przepływu piany, z nasadami wg PN-M-51038. Urządzenie powinno mieć możliwość skutecznego odwodnienia. Zawory odwadniające powinny być łatwo dostępne. Urządzenie powinno być wyposażone w manometr klasy nie gorszej niż 2,5 o zakresie wskazań 0÷150% ciśnienia maksymalnego. Wszystkie urządzenia do sterowania pracą urządzenia powinny być widoczne i dostępne z miejsca obsługi.
3.20.2.2. Znakowanie
Na urządzeniu powinny być umieszczone, co najmniej następujące informacje:
- znak lub nazwa wytwórcy,
- masa całkowita (dla urządzeń przenośnych),
- nominalne natężenie przepływu wodnego roztworu środka pianotwórczego (dla piany suchej/mokrej),
- rok produkcji.
3.20.3. PARAMETRY
3.20.3.1. Parametry strumienia piany
Parametry strumienia piany przy nominalnym ciśnieniu, prędkości wiatru nie większej niż 2 m/s, temperaturze otoczenia 20 ± 10 °C powinny być nie mniejsze niż wartości podane w tablicy nr 3.20.3.1. Wylot prądownicy powinien znajdować się na wysokości 1 m nad poziomem gruntu.
Tablica nr 3.20.3.1.
| Parametr minimalny | Nominalne ciśnienie pracy | |
| p ≤ 4 bar | p > 4 bar | |
| Maksymalna długość rzutu strumienia piany dla prądownicy ustawionej pod kątem 32 ± 1° do poziomu [m] | 8 | 10 |
| Liczba spienienia | 6 | |
|
Szybkość wykraplania piany (wartość połówkowa) [min] |
10 | |
3.20.3.2. Stężenie wodnego roztworu środka pianotwórczego
Stężenia wodnego roztworu środka pianotwórczego niezbędne do uzyskania piany o parametrach podanych w tablicy nr 3.20.3.1. załącznika nie powinny przekraczać 3 %.
3.20.3.3. Skuteczność gaśnicza
Dla urządzeń o natężeniu przepływu wodnego roztworu środka pianotwórczego poniżej 200 dm3/min, zużycie wodnego roztworu środka pianotwórczego do ugaszenia pożaru testowego nie powinno przekraczać odpowiednio:
- dla testu 21A (wg normy PN-EN 3-7) - 100 dm3,
- dla testu 233B (wg normy PN-EN 3-7) - 200 dm3.
3.21. HYDRANTY NADZIEMNE
3.21.1. WYMAGANIA OGÓLNE
Hydrant powinien spełniać wymagania normy PN-EN 14384. Spełnienie wymagań powinno być potwierdzone stosownym dokumentem.
3.21.2. WYMAGANIA SZCZEGÓŁOWE
Hydrant powinien być wyposażony w dwie nasady boczne wielkości 75. Hydranty o średnicy nominalnej DN 100 i DN 150 powinny być dodatkowo wyposażone w nasadę czołową wielkości 110 (dopuszcza się dodatkowo drugą nasadę wielkości 110 dla hydrantu DN 150).
Nasady boczne i nasady czołowe powinny umożliwiać połączenie z łącznikami wykonanymi wg normy PN-M-51031 z zapewnieniem szczelności przy ciśnieniu próbnym hydrantu, za pomocą klucza wg normy PN-M-74088 lub wg normy PN-M-51014). Pokrywy nasad powinny być zamocowane do korpusu hydrantu za pomocą linki lub łańcucha. Pokrywy nasad powinny być wykonane wg normy PN-M-51024 lub inne (z gwintem zewnętrznym) wykonane ze stopów aluminium, mosiądzu lub żeliwa. Zamknięcie i otwarcie pokryw nasad powinno być możliwe za pomocą klucza wg normy PN-M-74088 lub wg normy PN-M-51014.
Hydrant powinien być wyposażony w głowicę do otwierania zaworu kluczem wykonanym wg normy PN-M-74088. Hydrant powinien być wyposażony w urządzenie odwadniające, umieszczone na wysokości zaworu głównego hydrantu, które otwiera się automatycznie po zamknięciu zaworu.
W górnej części hydrantu powinien być zainstalowany jednokierunkowy, zawór napowietrzający, otwierający się automatycznie podczas odwadniania hydrantu za pomocą urządzenia odwadniającego.
3.22. HYDRANTY PODZIEMNE
3.22.1. WYMAGANIA OGÓLNE
Hydrant powinien spełniać wymagania normy PN-EN 14339. Spełnienie wymagań powinno być potwierdzone stosownym dokumentem.
3.22.2. WYMAGANIA SZCZEGÓŁOWE
Hydrant powinien być wyposażony w głowicę do otwierania zaworu kluczem wykonanym wg normy PN-M-74085. Hydrant powinien być wyposażony w urządzenie odwadniające, umieszczone na wysokości zaworu głównego hydrantu, które otwiera się automatycznie po zamknięciu zaworu.
Hydrant powinien być wyposażony w uchwyt kłowy umożliwiający podłączenie stojaka hydrantowego zgodnego z normą PN-M-51154.
3.23. ZAWORY HYDRANTOWE 52
3.23.1. OZNACZENIA
Przykład oznaczenia:
ZAWÓR HYDRANTOWY TYP ZH-52
3.23.2. WYKONANIE
3.23.2.1. Materiały
Korpusy zaworów powinny być wykonane ze stopów mosiądzu lub stopów aluminium.
3.23.2.2. Konstrukcja
Konstrukcja zaworu (gwinty zewnętrzne) powinna zapewnić możliwość zainstalowania go w instalacji wodociągowej przeciwpożarowej.
Wylot korpusu zaworu powinien być zakończony nasadą tłoczną wielkości 52 wg normy PN-M 51038. Zawór hydrantowy powinien być typu wzniosowego z gwintowanym wrzecionem. Zamykanie armatury powinno następować przez obracanie urządzenia zamykającego (kółko ręczne) w prawo. Dopuszczalne siły na kółku ręcznym w początkowej fazie otwierania i końcowej zamykania powinny wynosić dla średnicy kółka 80 mm - 60 N, a dla średnicy 100 mm - 70 N.
Króćce wlotowy i wylotowy powinny tworzyć kąt nie mniejszy niż 90 ° i nie większy niż 135 °.
3.23.2.3. Znakowanie
Na korpusie zaworu powinny być naniesione niżej wymienione informacje:
- nazwa lub znak wytwórcy,
- nominalne ciśnienie,
- średnica nominalna,
- materiał korpusu,
- kierunek otwarcia zaworu,
- kierunek przepływu,
- rok produkcji.
3.23.3. PARAMETRY
3.23.3.1. Odporność na ciśnienie wewnętrzne
Zawór hydrantowy poddany obciążeniu ciśnieniem wody do 24 bar, z przyrostem 2 bar/min, utrzymywanym przez okres 60 s, zgodnie z normą PN-EN 671-2 nie powinien wykazywać oznak wycieku.
3.23.3.2. Szczelność zamknięcia
Zawór hydrantowy poddany obciążeniu ciśnieniem wody do 12 bar z przyrostem 1 bar/min, utrzymywanym przez okres 60 s, po uprzednim odpowietrzeniu i opuszczeniu grzybka zaworu w położenie zamknięte, nie powinien wykazywać oznak wycieku wody w miejscach uszczelnianych.
3.23.3.3. Odporność na korozję kanałów wodnych
Działanie mechanicznych części nie powinno ulec pogorszeniu oraz uszkodzeniom (korozyjne wgłębienia i pęknięcia materiału) na zewnątrz lub wewnątrz dróg wodnych, po poddaniu wnętrza zaworu działaniu 1 % roztworu wodnego chlorku sodu, przez okres 3 miesięcy w temperaturze otoczenia 20 +5 °C, zgodnie z normą PN-EN 671-2.
3.24. GENERATORY PIANY LEKKIEJ
3.24.1.1. PODZIAŁ I OZNACZENIA
Wielkości
Natężenie przepływu wodnego roztworu środka pianotwórczego powinno wynosić Q ≥ 100 dm3/min.
3.24.1.2. Przykład oznaczenia
GENERATOR PIANY LEKKIEJ GPL Typ (oznaczenie producenta)
3.24.2. WYKONANIE
3.24.2.1. Konstrukcja
Doprowadzenie wody powinno być realizowane poprzez nasadę tłoczną zgodną z normą PN-M-51038.
3.24.2.2. Wykończenie
Powierzchnie zewnętrzne generatora powinny być bez zadziorów i ostrych krawędzi.
Powierzchnie zewnętrzne części metalowych poza częściami złącznymi powinny być trwale pokryte czerwonym lakierem odpornym na działanie wodnych roztworów pianotwórczych środków gaśniczych.
3.24.2.3. Znakowanie
Na generatorze powinna być umieszczona tabliczka znamionowa, zamontowana w sposób trwały, zawierająca, co najmniej następujące informacje:
- nazwa lub znak wytwórcy,
- model/typ generatora,
- numer seryjny lub partii wyrobu,
- rok produkcji,
- nominalna wydajność [dm3/min],
- nominalne ciśnienie na wejściu [bar],
- liczba spienienia LS,
- stężenie wodnego roztworu środka pianotwórczego [%].
3.24.3. PARAMETRY
3.24.3.1. Środek pianotwórczy i parametry piany
Rodzaj środka pianotwórczego i jego zalecane stężenie powinny być podane w dokumentacji technicznej dostarczanej użytkownikowi.
Liczba spienienia LS, mierzona metodą wagową z dokładnością do 0,02 kg masy piany w dopuszczalnym zakresie ciśnień pracy, obliczona wg poniższego wzoru:
w którym:
Vp - pojemność zbiornika pomiarowego piany w dm3,
Gp - masa piany w g,
d - gęstość roztworu środka pianotwórczego (można przyjąć d = 1), w g/cm3
nie powinna być niższa niż 200.
3.24.3.2. Parametry dla wody
Producent zobowiązany jest podać w dokumentacji natężenie przepływu wody przy ciśnieniu 5,5 bar na wlocie generatora. Dopuszczalna odchyłka od zadeklarowanej wartości nie powinna przekraczać ±5 %.
3.25. STOJAKI HYDRANTOWE
3.25.1. Wymagania ogólne
Stojaki hydrantowe powinny spełniać wymagania normy PN-M-51154.
4. POJAZDY POŻARNICZE
4.1. WYMAGANIA OGÓLNE I KLASYFIKACJA POJAZDÓW POŻARNICZYCH
Pojazd pożarniczy, zwany dalej "pojazdem", powinien spełniać wymagania normy PN-EN 1846-2.
Urządzenia i podzespoły zamontowane w pojeździe powinny spełniać wymagania odrębnych przepisów krajowych i/lub międzynarodowych.
Podział na klasy, kategorie i grupy wg normy PN-EN 1846-1.
Definicje wg normy PN-EN 1846-1 oraz normy PN-EN 1846-2.
4.2. WYMAGANIA SZCZEGÓŁOWE DLA POJAZDÓW POŻARNICZYCH
4.2.1. SPEŁNIENIE WYMAGAŃ PRZEPISÓW PRAWNYCH DLA POJAZDÓW POŻARNICZYCH
Podwozie pojazdu powinno posiadać świadectwo homologacji typu zgodnie z odrębnymi przepisami krajowymi odnoszącymi się do prawa o ruchu drogowym. W przypadku, gdy przekroczone zostały warunki zabudowy określone przez producenta podwozia, wymagane jest świadectwo homologacji typu pojazdu kompletnego oraz zgoda producenta podwozia na wykonanie zabudowy.
4.2.2. IDENTYFIKACJA POJAZDU I WYPOSAŻENIA
Zabudowa pożarnicza oraz urządzenia dodatkowe na stałe związane z pojazdem w istotny sposób decydujące o bezpieczeństwie, powinny być oznakowane w sposób pozwalający na ich jednoznaczną identyfikację (podanie przynajmniej następujących danych: pełnej nazwy i/lub znaku producenta, typu, numeru seryjnego, roku produkcji).
4.2.3. WYMAGANIA DOTYCZĄCE BEZPIECZEŃSTWA I PARAMETRÓW
4.2.3.1. Podwozie
4.2.3.1.1. Wymagania ogólne
W przypadku ręcznego wyłączenia systemu przeciwblokującego kół podczas hamowania kierowca powinien być jednoznacznie informowany o jego wyłączeniu.
4.2.3.1.2. Ogumienie
Ogumienie pojazdu powinno być dostosowane do maksymalnej prędkości pojazdu oraz jego przeznaczenia, a nośność ogumienia powinna być dostosowana do nacisku koła. Ciśnienie w ogumieniu powinno być zgodne z zaleceniami wytwórcy dla danej opony i obciążenia pojazdu.
Samochody kategorii 3 powinny być wyposażone w opony z bieżnikiem terenowym. Mocowanie koła zapasowego ustala zamawiający z dostawcą. Masa koła zapasowego wliczana jest do maksymalnej masy rzeczywistej, gdy przewidziano w pojeździe stałe mocowanie.
4.2.3.1.3. Sygnał cofania
Pojazdy o MMR ≥ 3500 kg powinny posiadać sygnał dźwiękowy włączonego biegu wstecznego.
4.2.3.2. Masy, naciski, wysokość, szerokość
Masy, naciski osi, wysokość oraz szerokość pojazdu powinny spełniać wymagania przepisów krajowych w sprawie warunków technicznych pojazdów dla wszystkich warunków obciążenia.
Rezerwa masy, liczona w stosunku do masy całkowitej dopuszczalnej pojazdu dla samochodów ratowniczo-gaśniczych oraz samochodów ratowniczo-gaśniczych specjalnych powinna wynosić 3÷20% (dotyczy samochodów klasy średniej i lekkiej o MMR>5000 kg).
Różnica obciążeń stron pojazdu liczona w stosunku do MMR nie powinna przekraczać 3 %.
4.2.3.3. Kabina
4.2.3.3.1. Konstrukcja
W przypadku kabiny składającej się z oddzielnych modułów, powinna być zapewniona możliwość kontaktu, co najmniej głosowego pomiędzy przedziałem załogi i kabiną kierowcy.
4.2.3.3.2. Bezpieczeństwo załogi
Wszystkie siedzenia powinny być wyposażone w pasy bezpieczeństwa.
4.2.3.3.3. Ogrzewanie kabiny
Przedział załogi powinien posiadać system ogrzewania niezależny od pracy silnika.
4.2.3.3.4. Urządzenia sterowania i kontroli w kabinie kierowcy
Dopuszcza się lokalizację licznika czasu pracy (licznika motogodzin) dla samochodu wyposażonego w przystawkę dodatkowego odbioru mocy na pulpicie sterowniczym napędzanego urządzenia (np. autopompy).
4.2.3.4. Dostęp do sprzętu (z wyjątkiem sprzętu przewożonego na dachu)
Jeśli zamontowano stopnie umożliwiające dostęp do sprzętu, to ich wysokość od poziomu podłoża nie powinna przekraczać 650 mm - dla kategorii 3 klasy M i S.
4.2.3.5. Wyposażenie elektryczne
Dodatkowe wyposażenie elektryczne znajdujące się wewnątrz pojazdu, które może być narażone na działanie wody, powinno mieć stopień ochrony min. IP44.
Pojazd powinien być wyposażony w zewnętrzne złącze do ładowania akumulatora (-ów).
Urządzenia elektryczne powinny zachowywać swoje właściwości pracy w temperaturze otoczenia od -25 ° C do + 35 ° C.
4.2.3.6. Sprzęt ratowniczo-gaśniczy niezamontowany na stałe
W samochodzie należy zapewnić miejsce na sprzęt i wyposażenie oraz jego mocowania. Wykaz wyposażenia oraz jego rozmieszczenie ustala zamawiający z dostawcą.
Sprzęt gaśniczy i ratowniczy znajdujący się na pojeździe powinien spełniać wymagania odrębnych przepisów krajowych i/lub międzynarodowych.
4.2.3.7. Oznakowanie pojazdu
Pojazd powinien spełniać wymagania odrębnych przepisów krajowych w sprawie warunków technicznych pojazdów.
4.2.3.8. Środki łączności
Środki łączności stosowane w samochodzie pożarniczym ustala zamawiający z dostawcą.
4.2.4. WYPOSAŻENIE ZAMONTOWANE NA STAŁE (jeśli występuje)
4.2.4.1. Maszt oświetleniowy
Działanie masztu powinno odbywać się bez nagłych skoków podczas ruchu do góry i do dołu. Złożenie masztu powinno nastąpić bez konieczności ręcznego wspomagania. Przewody elektryczne zasilające reflektory nie powinny kolidować z ruchami teleskopów. Wysokość rozłożonego masztu, mierzona od podłoża, na którym stoi pojazd, do oprawy czołowej reflektorów ustawionych poziomo, powinna wynosić minimum 4,5 m dla samochodów klasy M i S. Mostek z reflektorami powinien obracać się wokół osi pionowej o kąt, co najmniej 135 ° w obie strony. Każdy reflektor powinien mieć możliwość obrotu wokół osi poziomej o kąt, co najmniej 135 ° w obie strony (za ustawienie zerowe należy przyjąć takie, przy którym oprawa czołowa reflektora ustawiona jest poziomo i skierowana w stronę podłoża). Sterowanie obrotem reflektorów wokół osi pionowej oraz zmianą ich kąta pochylenia powinno być możliwe ze stanowiska obsługi masztu. W czasie jazdy samochodem po nierównościach nie powinno następować samoczynne wysuwanie się masztu. W kabinie kierowcy powinna znajdować się lampka ostrzegawcza, informująca o wysunięciu masztu. Stopień ochrony masztu i reflektorów minimum IP 55.
4.2.4.2. Mechanizmy podnoszące
Mechanizmy podnoszące powinny spełniać wymagania normy PN-EN 1846-3.
4.3. WYMAGANIA DLA POSZCZEGÓLNYCH TYPÓW POJAZDÓW
4.3.1. SAMOCHODY RATOWNICZO-GAŚNICZE
4.3.1.1. Wymagania
Samochody ratowniczo-gaśnicze powinny spełniać wymagania ogólne i szczegółowe określone w pkt 4.1. oraz pkt 4.2. załącznika wraz z podpunktami dla pojazdów.
4.3.1.2. Układ wodny i wodno-pianowy
4.3.1.2.1. Przedział pompy
Konstrukcja podłogi przedziału pompy oraz układu wodnego lub wodno-pianowego powinna umożliwiać odprowadzanie wody z jego wnętrza.
4.3.1.2.2. Urządzenia kontrolno-sterownicze
Na pulpicie sterowniczym pompy powinny znajdować się, co najmniej następujące urządzenia kontrolno-sterownicze:
- urządzenia kontrolno-pomiarowe pompy (dopuszcza się umieszczenie licznika godzin pracy w kabinie kierowcy),
- wyłącznik silnika pojazdu,
- wskaźnik poziomu wody w zbiorniku samochodu,
- wskaźnik poziomu środka pianotwórczego w zbiorniku samochodu (o ile występuje),
- wskaźnik lub kontrolka temperatury cieczy chłodzącej silnik,
- regulator prędkości obrotowej silnika napędzającego pompę.
Ponadto na stanowisku obsługi powinien znajdować się schemat układu wodnego lub wodno-pianowego z oznaczeniem zaworów.
Wszystkie urządzenia kontrolno-sterownicze powinny być widoczne i dostępne z miejsca obsługi pompy (dotyczy to również sterowania dozownikiem i urządzeniem odpowietrzającym, jeśli są one sterowane ręcznie).
Wszystkie urządzenia sterowania i kontroli powinny być oznaczone znormalizowanymi symbolami (piktogramami) lub inną tabliczką informacyjną, jeśli symbol nie istnieje.
Dźwignie i pokrętła wszystkich zaworów, w tym również zaworów odwadniających, powinny być łatwo dostępne, a ich obsługa powinna być możliwa bez wchodzenia pod samochód.
Pulpit sterowniczy pompy powinien posiadać oświetlenie załączane automatycznie po otwarciu drzwi przedziału, w którym znajduje się pulpit.
4.3.1.2.3. Funkcje układu wodnego lub wodno-pianowego
Zasysanie środka pianotwórczego ze zbiornika zewnętrznego (dotyczy samochodów z układem wodno-pianowym) powinno być realizowane za pomocą nasady/nasad ssawnych wielkości 25 lub 52.
Układ wodno-pianowy powinien być odporny na działanie wody oraz dopuszczonych do stosowania środków pianotwórczych i modyfikatorów oraz powinien zachować szczelność i wytrzymałość przy ciśnieniu, jakie może wystąpić w układzie.
Nasady tłoczne i ssawne powinny być zabezpieczone przed zamarzaniem. Konstrukcja układu musi zapewniać łatwy dostęp do nasad i swobodną ich obsługę przy użyciu kluczy do łączników. Dopuszcza się wykonanie wlotów ssawnych w poziomie bez pochylenia.
Wszystkie nasady i pokrywy nasad w układzie wodnym lub wodno-pianowym powinny być wykonane zgodnie z normą PN-M-51038 Nasady i normą PN-M-51024 Pokrywy nasad.
Układ wodny lub wodno-pianowy powinien zachowywać szczelność podczas próby ssania na sucho (podciśnienie 0, 85 bar) - maksymalny spadek podciśnienia w czasie 1 min nie może przekraczać 0,1 bar.
4.3.1.2.4. Elementy układu wodnego lub wodno-pianowego:
a) linia szybkiego natarcia
Linia szybkiego natarcia powinna umożliwiać podawanie wody lub piany z prądownicy, bez względu na stopień rozwinięcia linii. Musi istnieć możliwość zwijania i rozwijania węża ręcznie przez jednego strażaka. Wąż linii szybkiego natarcia powinien mieć długość, co najmniej 30 m dla normalnego ciśnienia i minimum 60 m dla linii szybkiego natarcia wysokiego ciśnienia. Wąż powinien być zakończony prądownicą, umożliwiającą podawanie zwartego i rozproszonego strumienia wody oraz piany. Wydajność prądownicy wysokociśnieniowej powinna wynosić od 75 do 150 dm3/min, a niskociśnieniowej 100 lub 200 dm3/min. Wąż powinien nawijać się na bęben zwijadła bez załamań i zagnieceń. Straty ciśnienia w linii szybkiego natarcia (dla linii zwiniętej i rozwiniętej) nie powinny przekraczać 50 % przy nominalnym ciśnieniu autopompy i przy pełnym otwarciu prądownicy.
b) zbiornik wody
Zbiornik powinien być wyposażony we właz rewizyjny, umożliwiający kontrolę stanu technicznego i konserwację zbiornika. Wymiar włazu w świetle powinien wynosić min 450 mm i powinien być dostępny bez demontażu głównych, stałych elementów. Wloty do napełniania zbiornika z hydrantu powinny mieć zabezpieczenie przed swobodnym wypływem wody ze zbiornika tymi wlotami (np. zawór zwrotny). W przypadku układu napełniania z automatycznym zaworem odcinającym powinna być możliwość ręcznego przesterowania zaworu odcinającego w celu dopełnienia zbiornika. Zbiornik powinien być wyposażony w urządzenie przelewowe zabezpieczające zbiornik przed uszkodzeniem podczas napełniania. W najniżej położonym punkcie zbiornika powinien być zainstalowany zawór do grawitacyjnego opróżniania zbiornika. Sterowanie tym zaworem powinno być możliwe bez wchodzenia pod samochód.
c) dozownik środka pianotwórczego (układ wodno-pianowy)
Dozownik powinien być tak dobrany, aby umożliwiać uzyskiwanie wymaganych stężeń w pełnym zakresie wydajności układu wodno-pianowego pojazdu.
d) zbiornik środka pianotwórczego (układ wodno-pianowy)
Zbiornik środka pianotwórczego powinien być wykonany z materiału odpornego na działanie środków pianotwórczych i modyfikatorów, wyposażony w zamykany wlew do grawitacyjnego napełniania zbiornika z dachu pojazdu lub z innego miejsca, jeżeli dach nie jest wykonany, jako platforma robocza. W najniżej położonym punkcie zbiornika powinien być zainstalowany zawór do grawitacyjnego opróżniania zbiornika (z możliwością podłączenia węża). Sterowanie tym zaworem powinno być możliwe bez wchodzenia pod samochód.
e) działko wodno-pianowe (opcjonalnie)
Zakres obrotu działka w płaszczyźnie pionowej - od kąta limitowanego obrysem pojazdu do min. 75 °. Stanowisko obsługi działka oraz dojście do stanowiska musi posiadać oświetlenie nieoślepiające, bez wystających elementów, załączane ze stanowiska obsługi pompy.
4.3.1.3. Zbiorniki na środki gaśnicze
Samochody ratowniczo-gaśnicze powinny być wyposażone w zbiornik wody. W zależności od klasy samochodu minimalne pojemności zbiornika powinny wynosić:
- dla klasy lekkiej L o MMR powyżej 5000 kg - min. 750 dm3,
- dla klasy średniej M - min. 2000 dm3,
- dla klasy ciężkiej S - min. 4000 dm3.
W przypadku samochodu ratowniczo-gaśniczego z instalacją wodno-pianową pojemność zbiornika/zbiorników na środek pianotwórczy powinna wynosić, co najmniej 10 % pojemności zbiornika wodnego.
W przypadku samochodu ratowniczo-gaśniczego specjalnego z proszkiem wielkość zbiornika na proszek powinna umożliwiać przewożenie 750 kg x N proszku, gdzie N jest liczbą naturalną większą od zera. Wymagana jest linia szybkiego natarcia (30 metrów), z prądownicą, na każde 750 kg proszku, o wydajności 5kg/s, przy ciśnieniu 10 bar (prądownica zamykana, umożliwiająca impulsowe podawanie proszku). W przypadku zastosowania działka proszkowego wymagana jest wydajność od 20 do 50 kg/s.
4.3.1.4. Wyposażenie zamontowane
Pompa pożarnicza odpowiednio:
- dla klasy lekkiej L o MMR powyżej 5000 kg - A8/8 lub M8/8 lub agregat wysokociśnieniowy wielkości, co najmniej AW75,
- dla klasy średniej M - A16/8 lub M16/8,
- dla klasy ciężkiej S - A24/8 lub M24/8 (lub większe).
Dodatkowe wyposażenie ustala zamawiający z dostawcą.
4.3.2. SAMOCHODY Z PODNOŚNIKIEM HYDRAULICZNYM
4.3.2.1. Wymagania ogólne
Samochody z podnośnikiem hydraulicznym powinny spełniać wymagania normy PN-EN 1777 (grupa 1) oraz odpowiednio wymagania pkt 4.1. oraz pkt 4.2. załącznika wraz z podpunktami dla pojazdów.
4.3.2.2. Oznaczenie wielkości podnośnika
Wielkość podnośnika określana jest na podstawie rzeczywistej maksymalnej wysokości ratowniczej zaokrąglonej do 1 m.
Przykład oznaczenia wielkości dla podnośnika o maksymalnej wysokości ratowniczej 40,45 m - SH 40
4.3.2.3. Wykonanie
Wzdłuż wysięgnika powinna być zamontowana linia wodna tzw. "suchy pion" z nasadami wg normy PN-M-51038 do zasilania urządzeń zamontowanych w koszu. W koszu lub u wierzchołka wysięgnika należy zamontować wiatromierz z możliwością odczytu siły wiatru na głównym stanowisku obsługi oraz w koszu. Kosz powinien być przystosowany do mocowania noszy oraz działka wodno-pianowego.
Kosz powinien być wyposażony w urządzenie (-a) zabezpieczające przed uderzeniem o przeszkody.
4.3.2.4. Wymiary
Dla samochodów z podnośnikiem hydraulicznym wymiary maksymalne, zgodnie z tablicą nr 4.3.2.4., wynoszą:
Tablica nr 4.3.2.4
| Parametr | Wysokość podnoszenia H (m) | |||
| H ≤ 30 | 30 < H ≤ 42 | 42 < H ≤ 68 | H > 68 | |
| Długość (m) | ≤ 12 | ≤ 12 | ≤ 14 | ≤ 15 |
| Kąt zejścia (0) | ≥ 12 | ≥ 12 | ≥ 9 | ≥ 7 |
4.3.2.5. Czas sprawiania
Czas sprawiania podnośnika w zależności od maksymalnej wysokości ratowniczej H, nie powinien przekraczać wartości podanych poniżej:
H ≤ 10 m - 105 s,
10 m < H ≤ 20 m - 120 s,
20 m < H ≤ 30 m - 150 s,
30 m < H ≤ 40 m - 210 s,
40 m < H ≤ 50 m - 285 s,
50 m < H ≤ 60 m - 360 s,
60 m ≤ H - wartość określona przez producenta.
4.3.2.6. Próba użytkowa (12 cykli)
Podnośnik podczas próby 12 cykli pracy powinien zachować szczelność połączeń, rozdzielaczy, przewodów olejowych oraz innych urządzeń zastosowanych w układzie hydraulicznym. Każdy cykl pracy powinien obejmować podniesienie wysięgnika (kosza) z poziomu gruntu, osiągnięcie maksymalnej wysokości, obrót o 90 °, a następnie powrót do pozycji wyjściowej. Próba powinna być przeprowadzona dla nominalnego obciążenia kosza. Po próbie powinno być możliwe uzyskanie wszystkich położeń podnośnika ze stanowiska obsługi głównego i z kosza. Podczas próby temperatura oleju w układzie hydraulicznym nie powinna przekroczyć wartości dopuszczonych przez producenta.
4.3.2.7. Szczelność układu wodnego ("suchego pionu")
Układ wodny poddany ciśnieniu 150 % wartości ciśnienia nominalnego powinien zachować szczelność w czasie 2 min.
4.3.2.8. Wyposażenie zamontowane
Rodzaj i ilość wyposażenia ustala zamawiający z dostawcą.
4.3.3. SAMOCHODY Z DRABINĄ MECHANICZNĄ
4.3.3.1. Wymagania ogólne
Samochody z drabiną mechaniczną powinny spełniać odpowiednio wymagania pkt 4.1. oraz pkt 4.2. załącznika wraz z podpunktami dla pojazdów.
4.3.3.1.1. Wyposażenie zamontowane
Rodzaj i ilość wyposażenia ustala zamawiający z dostawcą.
4.3.3.1.2. Wykonanie
W koszu lub u wierzchołka drabiny należy zamontować wiatromierz z możliwością odczytu siły wiatru na głównym stanowisku obsługi oraz w koszu. Kosz powinien być przystosowany do mocowania noszy.
Wzdłuż drabiny może być zamontowana linia wodna tzw. "suchy pion" z nasadami wg normy PN-M-51038 do zasilania urządzeń zamontowanych na drabinie lub w koszu.
4.3.3.1.3. Statyczny kąt przechyłu bocznego
Statyczny kąt przechyłu bocznego drabiny nie powinien być mniejszy niż:
- 25 ° - dla drabin o MMR ≤ 15 000 kg,
- 23 ° - dla drabin o MMR > 15 000 kg.
4.3.3.1.4. Szczelność układu wodnego ("suchego pionu")
Układ wodny, (jeśli występuje) poddany ciśnieniu 150 % wartości ciśnienia nominalnego powinien zachować szczelność w czasie 2 min.
4.3.3.2. Samochody z drabiną automatyczną lub półautomatyczną
Samochody z drabiną automatyczną powinny spełniać wymagania zawarte w normie PN-EN 14043. Samochody z drabiną półautomatyczną powinny spełniać wymagania zawarte w normie PN-EN 14044.
4.3.3.3. Samochody z drabiną o wysokości ratowniczej większej niż 30 m
4.3.3.3.1. Wymagania ogólne
Samochody z drabiną o wysokości ratowniczej większej niż 30 m powinny spełniać wymagania normy PN-EN 14043 lub normy PN-EN 14044 w zakresie funkcjonalności bezpieczeństwa i ergonomii użytkowania, stateczności statycznej i dynamicznej, wytrzymałości, próby użytkowej, wymiarów przęseł drabiny, krycia szczebli, zabezpieczenia kosza przed uderzeniem o przeszkody, poziomowania kosza i niwelowania nierówności gruntu.
4.3.3.3.2. Oznaczenie wielkości drabiny
Wielkość drabiny określana jest na podstawierzeczywistej maksymalnej wysokości ratowniczej zaokrąglonej do 1 m.
4.3.4. NOŚNIKI KONTENEROWE I KONTENERY WYMIENNE ORAZ PRZYCZEPY DO PRZEWOZU KONTENERÓW
4.3.4.1. Podwozie
Pojazd z zamontowanym urządzeniem załadowczym powinien mieć możliwość trwałego zamocowania kontenera wykonanego wg pkt 4.3.4.4. załącznika. Jednoczesne najechanie przednim (-i) kołem (-ami) i znajdującym (-i) się po przekątnej tylnym (-i) kołem (-ami) na progi o wysokości, co najmniej 200 mm, nie powinno powodować rozłączenia lub uszkodzenia mechanizmów.
Pojazd z urządzeniem załadowczym musi posiadać urządzenie zabezpieczające przed wjechaniem pod pojazd z tyłu, przy czym, jeżeli to konieczne, urządzenie to musi się samoczynnie przestawiać podczas załadunku/rozładunku kontenera.
Tylne zawieszenie pojazdu powinno być dostosowane do obciążenia występującego podczas załadunku lub powinno być zastosowane zabezpieczenie zawieszenia przed przeciążeniem oraz możliwość bezkolizyjnego załadunku kontenera na przyczepę do przewozu kontenerów.
Podczas zsuwania/nakładania kontenera na nośnik za pomocą urządzenia załadowczego pojazd powinien wykazywać pełną stateczność.
Pojazd powinien posiadać hak holowniczy do ciągnięcia przyczepy, typ 40 (paszczowy) wg normy PN-S-48023.
Całkowita wysokość podwozia z urządzeniem załadowczym nie może przekroczyć:
- 1400 mm dla podwozia z napędem szosowym (miejskim),
- 1500 mm dla podwozia z napędem uterenowionym.
Wysokość powinna być mierzona nad osią tylną, od podłoża do górnej krawędzi prowadnic szynowych, na których spoczywa kontener, bez nałożonego kontenera. Nośnik wraz z kontenerem nie powinien przekroczyć wysokości 4000 mm.
Podwozie musi posiadać pojemnik na elementy wyposażenia o objętości, co najmniej 0,5 m3 w wykonaniu wodoszczelnym.
4.3.4.2. Kabina
Ściana tylna kabiny musi być wyposażona, w co najmniej jedno okno, aby hak urządzenia załadowczego przy nakładaniu i zsuwaniu kontenera był widoczny z miejsca kierowcy.
Pojazd musi być wyposażony w światła robocze tak ustawione, aby teren pracy przy zmianie kontenerów był oświetlony.
Za kabiną kierowcy, z lewej strony, musi być wyprowadzone elektryczne złącze wtykowe 15-biegunowe, przeznaczone do obsługi kontenera z sieci pokładowej 24 V.
Rodzaje styków:
- styk nr 1 - kierunkowskaz lewy,
- styk nr 2 - kierunkowskaz prawy,
- styk nr 3 - tylne światła przeciwmgłowe,
- styk nr 4 - masa,
- styk nr 5 - światła pozycyjne lewe (obrysowe),
- styk nr 6 - światła pozycyjne prawe (obrysowe),
- styk nr 7 - światła hamowania "stop",
- styk nr 8 - światła cofania,
- styk nr 9 - zasilanie 24 V,
- styk nr 10 - ostrzegawczy sygnał świetlny błyskowy,
- styk nr 11 - rezerwa,
- styk nr 12 - rezerwa,
- styk nr 13 - masa,
- styk nr 14 - rezerwa,
- styk nr 15 - rezerwa.
Bezpieczniki muszą być przyporządkowane poszczególnym podłączonym odbiornikom.
4.3.4.3. Urządzenie załadowcze
Urządzenie załadowcze powinno umożliwiać załadunek/rozładunek i przewożenie kontenerów wykonanych wg pkt 4.3.4.4. załącznika. Urządzenie załadowcze powinno spełniać poniższe wymagania:
a) być trwale i mocno związane z podwoziem wg wytycznych producenta podwozia,
b) uniemożliwiać ruch haka do zsuwania kontenera, dopóki kontener jest zaryglowany,
c) umożliwiać zsunięcie i wciągnięcie kontenera na pochyłości i wzniesieniu do 5 °,
d) umożliwiać wciągnięcie i zsunięcie kontenera o szerokości do 2550 mm,
e) nominalny udźwig urządzenia - minimum 20 ton.
Napęd urządzenia załadowczego powinien mieć możliwość włączenia i wyłączenia za pośrednictwem osobnej dźwigni/przycisku. Niedopuszczalne jest nieprzewidziane włączenie napędu podczas jazdy.
W przypadku awarii systemu elektrycznego powinna istnieć możliwość sterowania awaryjnego.
Uruchomienie urządzenia załadowczego powinno być możliwe z miejsca kierowcy oraz z zewnątrz, w bezpośredniej bliskości siedzenia kierowcy.
Z miejsca kierowcy należy zapewnić:
a) możliwość regulacji i kontroli prędkości obrotowej silnika, w celu uniknięcia awarii,
b) możliwość awaryjnego wyłączenia napędu urządzenia załadowczego i zatrzymania ruchów kontenera.
Elementy sterujące (np. dźwignie) służące do wciągania, zsuwania i ruchów wahadłowych, muszą po zwolnieniu samoczynnie powracać do położenia zerowego (neutralnego). Funkcje części nastawnych i wskazania optyczne muszą być jednoznacznie rozpoznawalne przy pomocy symboli graficznych lub opisów.
W kabinie kierowcy musi być optyczna i/lub akustyczna sygnalizacja ostrzegawcza wskazująca, że rama nośna kontenera nie spoczywa na ramie podstawowej urządzenia załadowczego oraz, że wysięgnik hakowy po naciągnięciu kontenera nie znajduje się w przednim położeniu oporowym.
Sygnalizacja ostrzegawcza w kabinie kierowcy musi wskazywać, że kontener nie jest zaryglowany i musi ona być tak podłączona, aby wskaźnik zadziałał, gdy pojazd ruszy, również bez kontenera.
Operator powinien być jednoznacznie poinformowany, że napęd wysięgnika hakowego jest wyłączony.
Kontener przy nieprawidłowej obsłudze urządzenia załadowczego nie powinien samoczynnie się poluzować.
Zaryglowanie przy nieprawidłowej obsłudze powinno być niemożliwe do wykonania przy użyciu zewnętrznej siły.
Zakres chwytu haka musi być taki, aby było wykluczone uszkodzenie ucha w kontenerze.
Urządzenie załadowcze powinno być wyposażone w hydrauliczny system blokady kontenera z czujnikiem zaryglowania.
Tabliczka urządzenia załadowczego powinna zawierać, co najmniej następujące dane:
- nazwę producenta,
- typ urządzenia załadowczego,
- rok produkcji,
- numer fabryczny,
- nominalny udźwig w tonach,
- maksymalne ciśnienie robocze w barach.
4.3.4.4. Kontener
Wymiary podstawowe kontenera (gabarytowe oraz połączeniowe z urządzeniem załadowczym) podano na rysunku nr 4.3.4.4.
Uwaga: Rysunek nr 4.3.4.4 zawiera wymiary wspólne dla współpracujących części.
Konstrukcja nie musi odpowiadać przedstawionemu rysunkowi.
Rysunek nr 4.3.4.4
Kontenery powinny poprawnie współpracować z nośnikami wykonanymi wg pkt 4.3.4.1 ÷ 4.3.4.3. załącznika. Kontener powinien spełniać wymagania normy PN-EN 1846-2 w zakresie dostępu do sprzętu, skrytek na sprzęt, wyposażenia elektrycznego, urządzeń sterowania i kontroli, wyposażenia dodatkowego, sprzętu ratowniczego przenośnego, odporności na korozję.
Narożniki kontenera powinny być oznaczone pasami biało-czerwonymi.
Kontener powinien być wyposażony w oświetlenie zewnętrzne (światła obrysowe, pozycyjne, odblaskowe, ostrzegawcze niebieskie z tyłu) zgodnie z przepisami krajowymi.
Zasilanie ww. oświetlenia zewnętrznego kontenera powinno być możliwe z sieci pokładowej pojazdu, poprzez połączenie za pomocą jednego z dwóch gniazd wtyczkowych 15-biegunowych, umieszczonych na kontenerze z przodu i z tyłu (rodzaje styków wg pkt 4.3.4.2. załącznika).
Włączenie świateł powinno być możliwe również po odłączeniu od instalacji elektrycznej pojazdu i posadowieniu kontenera na ziemi. W tym celu należy zapewnić własne źródło zasilania.
W przypadku, gdy akumulatory stanowią własne źródło zasilania kontener powinien być wyposażony w zewnętrzne złącze do ładowania akumulatora (-ów) - lokalizacja złącza wg wymagań użytkownika.
Z tyłu kontenera muszą być zamontowane dwie leżące na zewnątrz i niewymagające konserwacji rolki, zapobiegające ocieraniu się o ziemię kontenera lub jego części przy naciąganiu lub zsuwaniu. Rolki muszą być tak skonstruowane, aby ruch kontenera z jednej strony wiszącego jeszcze na urządzeniu załadowczym, z drugiej strony stojącego już na rolkach na ziemi, możliwy był na długości minimum 100 m. Dopuszczalne obciążenie każdej rolki nie może być mniejsze niż 10 ton.
Ucho zaczepowe w kontenerze wraz z łącznikami powinno wytrzymać obciążenie, co najmniej 150 kN. Kontenery przeznaczone do czasowego przebywania w nich osób oraz kontenery, jako pomieszczenia sprzętu pobieranego do akcji powinny posiadać oświetlenie własne wewnętrzne i zewnętrzne (oświetlenie pola pracy) zasilane z własnego źródła (źródeł) zasilania o napięciu 24 V. Kontenery ze stanowiskami obsługi powinny posiadać oświetlenie elementów sterowania.
Wysokość całkowita kontenera włącznie z szynami prowadzącymi, na których kontener spoczywa na urządzeniu załadowczym, powinna wynosić najwyżej 2500 mm.
Konstrukcja kontenera powinna zapewnić prawidłową jego obsługę przy ustawieniu kolejno na blokach o wysokości:
- 100 mm - pod prawą/lewą podłużnicą z przodu,
- 200 mm - pod prawą/lewą rolką z tyłu.
Elementy sterowania drzwi, szuflad wysuwanych i klap muszą być łatwo dostępne, gdy kontener jest w stanie zsuniętym.
Wyposażenie kontenera musi być zabezpieczone przed przemieszczaniem się w czasie jazdy oraz podczas zdejmowania/nakładania na nośnik. Ciecze przewożone w zbiorniku należy zabezpieczyć przed wylewaniem.
Wysokość całkowita wewnątrz kontenera przeznaczonego do przebywania w nim osób powinna wynosić co najmniej 2000 mm.
Tabliczka dla kontenera powinna zawierać, co najmniej następujące informacje:
- nazwę producenta,
- typ kontenera,
- rok produkcji,
- numer fabryczny,
- ciężar pustego kontenera w kg,
- nośność kontenera w kg,
- pojemność nominalną w m3.
4.3.4.5. Przyczepy do przewozu kontenerów
Przyczepa powinna posiadać świadectwo homologacji zgodnie z odrębnymi przepisami krajowymi odnoszącymi się do prawa o ruchu drogowym.
Mechanizmy przyczepy i zabezpieczenia transportowe powinny współpracować z kontenerami wykonanymi wg pkt 4.3.4.4. Przyczepa powinna być wyposażona w elementy umożliwiające bezpieczną obsługę oraz transport, minimum bieżnie do wciągania kontenera, mechanizmy blokujące kontener, mechanizmy blokujące rolkę kontenera.
Przyczepa powinna być wyposażona w układ hamulcowy z systemem przeciwblokującym koła podczas hamowania.
Dyszel do holowania powinien być przystosowany do haka holowniczego (paszczowego) typ 40 wg PN-S-48023.
Ładowność przyczepy - minimum 12 000 kg. Wysokość przyczepy nie powinna być większa niż 1100 mm (mierzona od podłoża do górnej krawędzi prowadnic szynowych, na których spoczywa kontener).
4.3.4.6. Wyposażenie zamontowane
Rodzaj i ilość wyposażenia ustala zamawiający z dostawcą.
4.3.5. PRZYCZEPY I NACZEPY Z ZAMONTOWANYM SPRZĘTEM SPECJALISTYCZNYM
4.3.5.1. Wymagania ogólne
Przyczepa powinna posiadać świadectwo homologacji typu zgodnie z ustawą Prawo o ruchu drogowym. Rezerwa masy, liczona w stosunku do masy całkowitej dopuszczalnej dla przyczepy z zamontowanym sprzętem specjalistycznym i kompletnym wyposażeniem powinna wynosić 3÷30%.
4.3.5.2. Wyposażenie zamontowane
Rodzaj i ilość wyposażenia ustala zamawiający z dostawcą.
4.3.6. INNE SAMOCHODY POŻARNICZE
4.3.6.1. Klasyfikacja
Inne samochody pożarnicze używane do działań ratowniczo-gaśniczych obejmują poniższe grupy pojazdów wg normy PN-EN 1846-1:
a) samochody ratowniczo-gaśnicze specjalne,
b) samochody ratownictwa technicznego,
c) samochody sprzętowe ratownictwa chemicznego,
d) samochody dowodzenia,
e) samochody zaopatrzeniowe,
f) inne specjalne pojazdy samochodowe.
4.3.6.2. Wymagania ogólne
Samochody wymienione w pkt 4.3.6.1. ppkt a), b), c), d) oraz e) powinny spełniać wymagania pkt 4.1. oraz pkt 4.2 załącznika wraz z podpunktami dla pojazdów.
Inne specjalne pojazdy samochodowe wymienione w pkt 4.3.6.1. ppkt f) powinny spełniać wymagania pkt 4.1 oraz pkt 4.2 załącznika wraz z podpunktami dla pojazdów i/lub wymagania odrębnych przepisów krajowych i/lub międzynarodowych.
4.3.6.3. Wyposażenie zamontowane
Rodzaj i ilość wyposażenia ustala zamawiający z dostawcą.
5.1. DRABINY PRZENOŚNE
5.1.1. WYMAGANIA OGÓLNE
Drabina powinna spełniać wymagania normy PN-EN 1147. Spełnienie wymagań powinno być potwierdzone stosownym dokumentem.
5.1.2. WYMAGANIA SZCZEGÓŁOWE
5.1.2.1. Materiały
Wszystkie elementy metalowe powinny być wykonane z materiałów odpornych na korozję lub posiadać zabezpieczenie antykorozyjne.
5.1.2.2. Konstrukcja
Podstawa drabiny (stopy) powinna posiadać spiczaste zakończenia wykonane ze stopów aluminium lub innego materiału o niegorszych właściwościach, w celu zapobieżenia poślizgom. W przypadku drabiny z belką podporową zamiast stóp, belka również powinna być wyposażona w spiczaste zakończenia z materiałów jw. Stopy drabiny drewnianej powinny posiadać okucia z blachy.
Kółka drabiny powinny być wykonane ze stopów aluminium lub innego materiału o niegorszych właściwościach.
5.2. SKOKOCHRONY
5.2.1. PODZIAŁ
Skokochrony w zależności od sposobu napełniania dzielą się na:
- skokochrony napełniane przy pomocy wentylatorów,
- skokochrony (na stelażu pneumatycznym) napełniane z butli do aparatów powietrznych lub innych butli ze sprężonym gazem obojętnym.
5.2.2. WYKONANIE
5.2.2.1. Konstrukcja
Pole skoku powinno umożliwić wpisanie koła o średnicy 3 m, środek skokochronu powinien być wyraźnie oznaczony.
W przypadku napełniania skokochronu za pomocą wentylatorów rękawy łączące poduszkę z wentylatorem powinny mieć długość min. 3 m.
Skokochrony napełniane z butli ze sprężonym powietrzem lub innym sprężonym gazem obojętnym powinny posiadać co najmniej jeden zawór bezpieczeństwa uruchamiany po przekroczeniu o 20 % ciśnienia pracy. Skokochrony napełniane z butli powinny zachować parametry również po odłączeniu źródła napełniania. Dopuszczalny spadek ciśnienia w nieużywanym skokochronie napełnianym z butli w okresie 1 h nie powinien przekroczyć 10 %. W czasie prowadzenia akcji ratowniczej powinna być zapewniona możliwość wymiany butli.
Butla do napełniania skokochronu powinna być tak dobrana, aby po napełnieniu stelaża pozostała rezerwa w ilości co najmniej 5 % pojemności butli.
5.2.2.2. Znakowanie
Znakowanie, wykonane trwałą techniką na powłoce skokochronu, powinno zawierać co najmniej następujące informacje:
- nazwę i adres producenta,
- typ,
- numer fabryczny,
- rok i miesiąc produkcji,
- dopuszczalną wysokość ratowania,
- uproszczoną instrukcję obsługi (w języku polskim),
- informację o zakazie wykonywania skoków szkoleniowych (w języku polskim),
- inne ważne (wg producenta) dla bezpieczeństwa użytkowania informacje (w języku polskim).
5.2.3. PARAMETRY
5.2.3.1. Czas przygotowania
Czas przygotowania skokochronu do napełniania z pozycji transportowej nie powinien przekraczać 240 s przy zachowaniu zasad określonych w instrukcji obsługi producenta.
Czas napełnienia nie powinien być dłuższy niż 120 s.
Powtórne napełnienie po zrzucie i zdjęciu obciążenia testowego o masie 75 kg (dotyczy tylko skokochronów napełnianych za pomocą wentylatorów) powinno nastąpić w czasie nie dłuższym niż 20 s.
5.2.3.2. Czas pracy
W przypadku skokochronu napełnianego za pomocą wentylatorów z silnikiem spalinowym zapas paliwa w zbiorniku powinien umożliwić ciągłą pracę przez minimum 1 h.
5.2.3.3. Wytrzymałość skokochronu
Po upadku na środek skokochronu obciążenia testowego o wymiarach 800 x 500 mm i masie 150 kg, z wysokości 16 m skokochron nie powinien:
- przesunąć się więcej niż 1,0 m w dowolnym kierunku,
- przewrócić się,
- odłączyć się od systemu napełniającego,
- spowodować wyłączenia wentylatorów z silnikiem spalinowym,
- doznać żadnych uszkodzeń powłoki.
Powyższą próbę należy wykonać trzykrotnie.
5.2.3.4. Odporność materiału powłoki zewnętrznej na płomień
Materiał powłoki powinien być odporny na działanie płomienia. Temperatura mierzona na wysokości 250 mm nad palnikiem powinna wynosić 800±50 °C. Próbkę materiału o wymiarach 100 x 140 mm należy umieścić 250 mm nad końcówką palnika. Po upływie 5 s działania płomienia, próbka nie powinna się zapalić, tworzyć kropli, ewentualne żarzenie powinno ustąpić maksymalnie po upływie 5 s od usunięcia płomienia palnika oraz nie powinna wystąpić utrata ciągłości materiału.
5.2.3.5. Stabilność skokochronu
Po upadku obciążenia testowego o masie 75 kg i wymiarach 800x500 mm, w odległości 50 cm od krawędzi skokochronu mierzonej w połowie długości, szerokości i po przekątnych skokochronu, skokochron nie może się przewrócić lub przesunąć w dowolnym kierunku więcej niż 1,0 m.
5.2.3.6. Masa
Wymagane jest, aby ilość uchwytów do transportu skokochronu (w stanie transportowym i gotowym do działania), gwarantowała, że nie zostanie przekroczone maksymalne obciążenie przypadające na jedną osobę zgodnie z przepisami BHP.
5.3. WORY I RĘKAWY RATOWNICZE
5.3.1. OZNACZENIA
Oznaczenie: Rękaw ratowniczy
Wór ratowniczy
5.3.2. WYKONANIE
5.3.2.1. Konstrukcja
Konstrukcja rękawa powinna umożliwiać kontrolowanie (regulowanie) przez osobę ratowaną prędkości zjazdu łącznie z możliwością zatrzymania się w dowolnym momencie. Powinna być również zapewniona możliwość wyhamowania osoby ratowanej przez personel obsługujący rękaw.
Kontrolowanie szybkości zjazdu w worze ratowniczym przez osobę ratowaną nie jest wymagane. W tym przypadku szybkość zjazdu powinna być regulowana przez personel obsługujący wór ratowniczy.
5.3.2.2. Znakowanie
Znakowanie powinno zawierać co najmniej następujące informacje:
- nazwę lub znak producenta,
- rok i miesiąc produkcji,
- maksymalną wysokość ratowania,
- instrukcję obsługi (w języku polskim),
- instrukcję konserwacji (w języku polskim).
5.3.3. PARAMETRY
5.3.3.1. Odporność na płomień
Jedno lub wielowarstwowy materiał konstrukcyjny rękawa badany od strony powłoki chroniącej przed promieniowaniem cieplnym i płomieniem powinien być odporny na działanie płomienia. Temperatura mierzona na wysokości 250 mm nad palnikiem powinna wynosić 800 ± 50 °C. Próbkę materiału o wymiarach 100x140 mm należy umieścić 250 ± 10 mm nad końcówką palnika. Po upływie 5 s działania płomienia, żadna z warstw badanej próbki nie powinna się zapalić, tworzyć kropli, ewentualne żarzenie powinno ustąpić maksymalnie po upływie 5 s od usunięcia płomienia palnika oraz nie powinna wystąpić utrata ciągłości materiału w warstwie nośnej. Dopuszcza się wystąpienie otworu w pozostałych warstwach rękawa, o średnicy nie większej niż 25 mm.
5.3.3.2. Wytrzymałość rękawa na zrywanie
Minimalna wytrzymałość na zrywanie rękawa/wora w dowolnie wybranym punkcie nie może być mniejsza niż 15 kN.
5.3.3.3. Masa
Wymagane jest, aby ilość uchwytów do transportu rękawa/wora w stanie transportowym, gwarantowała, że nie zostanie przekroczone maksymalne obciążenie przypadające na jedną osobę zgodnie z przepisami BHP.
5.4. LINKOWE URZĄDZENIA DO OPUSZCZANIA I PODNOSZENIA
5.4.1. WYMAGANIA OGÓLNE
Urządzenia do opuszczania powinny spełniać wymagania normy PN-EN 341. Urządzenia do podnoszenia powinny spełniać wymagania normy PN-EN 1496.
Spełnienie wymagań powinno być potwierdzone stosownym dokumentem.
5.4.2. WYMAGANIA SZCZEGÓŁOWE
Dopuszcza się wyłącznie urządzenia klasy A wg normy PN-EN 341.
Dopuszcza się wyłącznie urządzenia klasy B wg normy PN-EN 1496.
5.5. LINKI STRAŻACKIE RATOWNICZE
5.5.1. WYMAGANIA OGÓLNE
Linki powinny spełniać wymagania normy PN-M-51510. Spełnienie wymagań powinno być potwierdzone stosownym dokumentem. Dopuszcza się inną konstrukcję, masę liniową oraz materiały konstrukcyjne linki przy zachowaniu minimalnych parametrów wytrzymałościowych określonych w normie PN-M-51510. Grubość linki powinna wynosić do 16 mm. Dopuszcza się inną konstrukcję, wymiary, materiały konstrukcyjne karabińczyka przy zachowaniu minimalnych parametrów wytrzymałościowych określonych w normie PN-M-51510.
5.5.2. WYMAGANIA SZCZEGÓŁOWE
5.5.2.1. Zabezpieczenie antykorozyjne
Elementy metalowe powinny spełniać wymagania pkt 5.13 normy PN-EN 364.
5.5.2.2 Znakowanie
Znakowanie linki powinno zawierać co najmniej następujące informacje:
- nazwę lub znak producenta,
- datę produkcji - rok i kwartał.
5.6. ZATRZAŚNIKI STRAŻACKIE
5.6.1. PODZIAŁ
- Zatrzaśnik strażacki duży,
- Zatrzaśnik strażacki mały.
5.6.2. WYMAGANIA
5.6.2.1. Wymagania ogólne
Zatrzaśniki powinny spełniać wymagania normy PN-EN 362. Spełnienie wymagań powinno być potwierdzone stosownym dokumentem.
5.6.2.2. Znakowanie
Znakowanie zatrzaśnika powinno zawierać co najmniej następujące informacje:
- nazwę lub znak producenta,
- roki kwartał produkcji.
5.6.3. PARAMETRY
5.6.3.1. Wymiary
Po otwarciu zamka zatrzaśnika dużego przez powstały prześwit powinien dać się przełożyć walec o średnicy 45 mm. Po otwarciu zamka zatrzaśnika małego przez powstały prześwit powinien dać się przełożyć walec o średnicy 20 mm.
5.6.3.2. Siła otwarcia zamka
Całkowite otwarcie zamka zatrzaśnika dużego i małego powinno nastąpić pod wpływem działania siły 15÷20 N. Otwarty zamek powinien samoczynnie zamykać się po ustaniu działania siły.
5.6.3.3. Wytrzymałość zatrzaśników
Wytrzymałość zatrzaśnika małego i dużego na obciążenia statyczne (bez zerwania lub pęknięcia) nie może być mniejsza niż 15 kN.
6.1. HYDRAULICZNE NARZĘDZIA RATOWNICZE
6.1.1. WYMAGANIA OGÓLNE
Narzędzia hydrauliczne powinny spełniać wymagania normy PN-EN 13204. Spełnienie wymagań powinno być potwierdzone stosownym dokumentem.
6.1.2. WYMAGANIA SZCZEGÓŁOWE
Rozpieracze i cylindry rozpierające powinny wytrzymać bez jakichkolwiek uszkodzeń i wycieków cieczy roboczej 150 cykli pracy z obciążeniem 80 % obciążenia nominalnego. Po przekroczeniu dopuszczalnej przez producenta temperatury cieczy roboczej, w czasie trwania próby, w temperaturze otoczenia 5 ÷ 25 °C można dokonać maksymalnie dwóch przerw na studzenie narzędzia i agregatu zasilającego. Powyższe badanie trwałości (150 cykli pracy) nie dotyczy narzędzi zasilanych wyłącznie pompą zasilaną z akumulatora i pompą z napędem ręcznym lub nożnym.
6.2. PODUSZKI PNEUMATYCZNE DO PODNOSZENIA I KORKI PNEUMATYCZNE DO USZCZELNIANIA
6.2.1. WYMAGANIA OGÓLNE
Poduszki podnoszące powinny spełniać wymagania normy PN-EN 13731. Spełnienie wymagań powinno być potwierdzone stosownym dokumentem.
6.2.2. WYMAGANIA SZCZEGÓŁOWE
6.2.2.1. Konstrukcja
Korki uszczelniające powinny posiadać uchwyty do transportu.
Korki i poduszki powinny prawidłowo działać po klimatyzowaniu w temperaturze -20 ± 2 °C oraz + 80 ± 5 °C w czasie 6 h. Elementy urządzeń do sterowania korkami oprócz manometrów kontrolnych, powinny być odporne na działanie ciśnienia równego co najmniej 1,5 nominalnego ciśnienia pracy całego systemu. Konstrukcja złączek korków uszczelniających powinna zapewniać możliwość łączenia i rozłączania elementów w rękawicach zgodnych z normą PN-EN 659, bez używania dodatkowych narzędzi. Złączki po stronie zasilania korka muszą mieć taką konstrukcję, aby do ich rozłączenia konieczne były przynajmniej dwie oddzielne czynności manualne oraz po rozłączeniu następowało samoczynne uszczelnienie korka. W przypadku, gdy dwa lub więcej urządzenia sterujące podłączone są do tego samego źródła zasilania, węże montowane do tych urządzeń po stronie zasilanych korków powinny być oznaczone różnymi kolorami. System połączeń powinien zabezpieczać przed bezpośrednim połączeniem elementów systemu przeznaczonego do pracy pod wysokim ciśnieniem, z elementami systemu przeznaczonego do pracy pod niskim ciśnieniem.
6.2.2.2. Reduktory i urządzenia sterujące
Reduktory i urządzenia sterujące stosowane do napełniania poduszek podnoszących i korków powinny być zgodne z normy PN-EN 13371.
6.2.2.4. Znakowanie
Każda poduszka i korek powinny posiadać trwale połączoną tabliczkę znamionową zawierającą co najmniej następujące informacje:
- typ poduszki lub korka,
- maksymalną siłę podnoszenia lub średnicę uszczelnianego otworu,
- ciśnienie pracy,
- datę produkcji,
- numer fabryczny.
6.2.3. PARAMETRY
6.2.3.1. Ciśnienie wypychające korek z rurociągu
Ciśnienie wypychające korek z rurociągu stalowego nie powinno być niższe niż:
- 1,0 bar w przypadku korków o ciśnieniu roboczym od 1,5 do 2,5 bar,
- 0,5 bar dla korków o ciśnieniu roboczym do 1,5 bar.
6.2.3.2. Ciśnienie próbne
Ciśnienie próbne dla korków uszczelniających ustala producent, nie powinno być jednak mniejsze od:
1,5-krotnej wartości ciśnienia nominalnego.
6.2.3.3. Zawory bezpieczeństwa i system połączeń
Zawory bezpieczeństwa i system połączeń korków uszczelniających powinny być zgodne z normą PN-EN 13371.
6.2.3.4. Długość przewodów zasilających
Długość przewodów nie powinna być mniejsza niż 5 m, natomiast przewód łączący źródło zasilania z urządzeniem sterującym powinien mieć długość minimum 2 m.
6.2.3.5. Wytrzymałość na rozerwanie
Wytrzymałość na rozerwanie przewodów zasilających korki musi być minimum 2-krotnie wyższa od ciśnienia pracy.
6.2.3.6. Manometry kontrolne
Zakresy pomiarowe stosowanych manometrów powinny wynosić od 0 do 1 ÷ 2 wartości maksymalnego ciśnienia roboczego.
6.2.3.7. Ciśnienie rozrywające
Ciśnienie rozrywające korka uszczelniającego umieszczonego w rurociągu o średnicy odpowiedniej dla danego typu korka powinno być co najmniej 2-krotnie wyższe od ciśnienia pracy.
6.2.3.8. Szczelność
Konstrukcja korków uszczelniających i urządzeń sterujących powinna zapewniać utrzymanie nominalnego ciśnienia w czasie 30 min. Dopuszczalny spadek ciśnienia w ww. czasie nie może przekroczyć 5% ciśnienia roboczego.
6.3. TOPORY STRAŻACKIE
6.3.1. Wymagania ogólne
Topory strażackie powinny spełniać wymagania normy PN-M-51501.
6.4. ZBIORNIKI PRZENOŚNE NA WODĘ
6.4.1. OZNACZENIA
Oznaczenie: Zbiornik przenośny na wodę o pojemności ....... dm3 (podać pojemność w dm3)
6.4.2. WYKONANIE
6.4.2.1. Materiały
Materiał poszycia zbiornika powinien być odporny na działanie niskich i wysokich temperatur. Po klimatyzowaniu poszycia w temperaturze zarówno -20 ± 2 °C jak również + 80 ± 5 °C, montaż zbiornika powinien przebiegać bez uszkodzenia poszczególnych elementów oraz z zachowaniem szczelności wg pkt 6.4.3.2.
Elementy metalowe zbiornika i stelaża, o ile występują powinny być wykonane z materiałów odpornych na korozję lub powinny być zabezpieczone antykorozyjnie.
6.4.2.2. Konstrukcja
Dopuszcza się zbiorniki ze stelażem oraz zbiorniki samonośne. Pojemność zbiornika otwartego powinna wynosić minimum 2500 dm3. Zbiornik powinien posiadać pokrowiec. O ile zbiornik posiada stelaż, to w pokrowcu elementy stelaża powinny być oddzielone od elementów poszycia zbiornika. W przypadku wyposażenia zbiornika w nasady ssawne, nasady muszą być zgodne z normą PN-/M-51038. Zbiorniki zamknięte powinny być wyposażone w nasady tłoczne i ssawne wg normy PN-M-51038 i zawór odpowietrzający.
6.4.2.3. Znakowanie
Znakowanie powinno zawierać co najmniej następujące informacje:
- nazwę lub znak producenta,
- pojemność w dm3.
Na zbiorniku powinna być umieszczona skrócona instrukcja konserwacji w języku polskim.
6.4.3. PARAMETRY
6.4.3.1. Masa
Masa kompletnego zbiornika nie powinna przekroczyć 0,015 kg na 1 dm3 pojemności zbiornika.
6.4.3.2. Ubytek wody
Średni ubytek wody ze zbiornika otwartego w ciągu 1 h nie powinien przekraczać 0,5 % objętości zbiornika. Zbiornik powinien posiadać możliwość kontrolowanego spuszczania wody.
Ubytek wody ze zbiornika zamkniętego nie może być większy niż 0,5 % jego pojemności na dobę.
6.4.3.3. Stateczność zbiornika
Zbiornik o konstrukcji samonośnej jak i na stelażu, powinien zachować stateczność po obciążeniu jego górnej krawędzi w najbardziej niekorzystnym położeniu, nawodnioną linią ssawną (składającą się z 1 odcinka węża ssawnego PVC, wielkości 110, długości 2,5 m).
7.1. GAŚNICE PRZENOŚNE
7.1.1. Wymagania ogólne
Gaśnice przenośne powinny spełniać wymagania normy PN-EN 3-7 Część 7. Charakterystyki, wymagania eksploatacyjne i metody badań.
7.2. GAŚNICE DLA STRAŻY POŻARNEJ
7.2.1. Wymagania ogólne
Gaśnice dla straży pożarnej powinny spełniać wymagania normy PN-EN 3-7.
Gaśnice przenośne o masie ≥ 6 kg przeznaczone na wyposażenie samochodów pożarniczych powinny spełniać dodatkowo następujące wymagania szczegółowe
7.2.2. Parametry gaśnic w zakresie ergonomii
Konstrukcja gaśnicy powinna umożliwiać (w trzech kolejnych próbach) usunięcie zabezpieczenia, uruchomienie i sprawdzenie skuteczności gaśniczej, przez operatora w odpowiednich, dopuszczonych do stosowania środkach ochrony indywidualnej.
7.2.3. Oznaczenie
Gaśnice przeznaczone na wyposażenie samochodów pożarniczych powinny posiadać dodatkowe oznaczenie GAŚNICA DLA STRAŻY POŻARNEJ.
Oznaczenie powinno być widoczne podczas odczytywania informacji z etykiety gaśnicy, wysokość liter powinna wynosić co najmniej 5 mm. Trwałość i czytelność znakowania gaśnicy powinna być zachowana przez cały okres jej przydatności.
7.3. GAŚNICE PRZEWOŹNE
7.3.1. Wymagania ogólne
Gaśnice przewoźne powinny spełniać wymagania normy PN-EN 1866-1 Część 1. Charakterystyka, wykonanie i metody badań.
7.4. KOCE GAŚNICZE
7.4.1. Wymagania ogólne
Koce gaśnicze powinny spełniać wymagania normy PN-EN 1869.
7.5. URZĄDZENIA GAŚNICZE
7.5.1. PODZIAŁ I OZNACZENIE
7.5.1.1. Podział
W zależności od wykonania rozróżnia się urządzenia przenośne i przewoźne.
7.5.1.2. Oznaczenie
Na urządzeniu powinna być umieszczona etykieta w formacie co najmniej A 5 podzielona na części zawierająca następujące dane:
w części 1:
- nazwa urządzenia poprzedzona słowami: AGREGAT GAŚNICZY, grupy pożarów do gaszenia których jest przeznaczony, nominalna ilość środka gaśniczego (dotyczy agregatów do impulsowego podawania środka gaśniczego),
w części 2:
- sposób uruchomienia agregatu oraz piktogramy grup pożarów,
w części 3:
- ostrzeżenia dotyczące stosowania,
w części 4:
- informacje dodatkowe - ciśnienie nominalne wody i/lub gazu roboczego w urządzeniu, masa całkowita, dane dotyczące zastosowanego środka gaśniczego,
w części 5:
- nazwa i adres producenta i dystrybutora.
Część 3 etykiety powinna stanowić co najmniej 30 % powierzchni całej etykiety.
7.5.2. PARAMETRY
7.5.2.1. Agregaty do pulsacyjnego i ciągłego podawania środka gaśniczego
Agregaty przenośne powinny posiadać zbiornik środka gaśniczego o pojemności nie mniejszej niż 10 dm3. Agregaty przewoźne powinny posiadać zbiornik środka gaśniczego o pojemności nie mniejszej niż 20 dm3. Agregaty powinny posiadać zbiornik wody lub pompę wodną lub zasilanie zewnętrzne oraz powinny być zasilane sprężonym gazem.
Elementy agregatu powinny spełniać wymagania odrębnych przepisów krajowych.
7.5.2.2. Maksymalny zasięg strumienia gaśniczego
Agregaty do pulsacyjnego podawania środka gaśniczego:
- maksymalny zasięg rzutu strumienia gaśniczego nie powinien być mniejszy niż 10 m, przy kącie pochylenia prądownicy 32 ° względem poziomu przy prędkości wiatru nie większej niż 1 m/s,
Agregaty do ciągłego podawania środka gaśniczego:
- maksymalny zasięg rzutu strumienia gaśniczego nie powinien być mniejszy niż 6 m, przy kącie pochylenia prądownicy 32° względem poziomu i prędkości wiatru nie większej niż 1 m/s.
7.5.2.3. Skuteczność gaśnicza
Agregaty powinny ugasić pożary testowe nie mniejsze niż 13A i 55B wg PN-EN 3-7.
Agregaty do pulsacyjnego podawania środka gaśniczego:
- objętość zbiornika agregatu przenośnego powinna wystarczyć do ugaszenia pożarów testowych bez konieczności uzupełniania środka gaśniczego,
- dla agregatu przewoźnego zużycie środka gaśniczego do ugaszenia pożarów testowych nie powinno przekraczać 15 dm3.
Agregaty do ciągłego podawania środka gaśniczego:
- zużycie środka gaśniczego do ugaszenia pożaru testowego nie powinno przekraczać 30 dm3.
7.5.3. Inne agregaty i urządzenia gaśnicze przewoźne i przenośne
Inne agregaty i urządzenia gaśnicze przewoźne i przenośne powinny ugasić pożary testowe, nie mniejsze niż 13A i 55B wg normy PN-EN 3-7, bez względu na stopień rozwinięcia linii gaśniczej o minimalnej długości 30 m.
8.1. PROSZKI GAŚNICZE
8.1.1. Wymagania ogólne
Proszki gaśnicze powinny spełniać wymagania normy PN-EN 615.
8.2. PIANOTWÓRCZE ŚRODKI GAŚNICZE
8.2.1. OZNACZENIE
Na każdym opakowaniu powinna być umieszczona etykieta formatu co najmniej A5 podzielona na części zawierająca następujące dane:
w części 1:
- nazwa handlowa wyrobu poprzedzona napisem PIANOTWÓRCZY ŚRODEK GAŚNICZY poszerzona nazwa typu wg normy PN-EN 1568-1÷4 załącznik A i rodzaj wg normy PN-EN 2, oraz informację o przeznaczeniu do wytwarzania piany ciężkiej, średniej, lekkiej lub wszystkich rodzajów pian,
w części 2:
- zalecane stężenie/stężenia wodnych roztworów środka pianotwórczego,
- zakres temperatur stosowania środka pianotwórczego,
- inne istotne cechy środka, np. jeśli koncentrat jest cieczą newtonowską i lepkość w najniższej temperaturze stosowania jest > 200 mm2/s lub jeśli koncentrat jest cieczą pseudoplastyczną i lepkość w najniższej temperaturze stosowania ≥ 120 mPaxs przy szybkości ścinania 375 1/s, to na etykiecie powinien znaleźć się napis: "koncentrat może wymagać specjalnych urządzeń dozujących", a np. w przypadku środków AFFF i FFFP napis: "tworzący film wodny", "możliwość stosowania z wodą morską" itp.,
w części 3:
- zagrożenia dla użytkowników,
- podstawowe zalecenia ekologiczne,
w części 4:
- zawartość środka pianotwórczego w opakowaniu w dm3 lub w kg,
- dane dotyczące partii wyrobu - numer, miesiąc i rok produkcji,
- okres gwarancji,
- sposób utylizacji środka pianotwórczego po przekroczeniu daty jego przydatności,
w części 5:
- nazwa i adres producenta i dystrybutora.
Część 3 etykiety powinna stanowić co najmniej 30 % powierzchni całej etykiety.
Trwałość i czytelność znakowania opakowań powinna być zachowana przez cały okres przydatności środka pianotwórczego.
8.2.2. PARAMETRY
Pianotwórcze środki gaśnicze w zakresie lepkości, liczby spienienia, szybkości wykraplania roztworu z piany i skuteczności gaśniczej powinny spełniać wymagania wg normy PN-EN 1568-1÷4.
9.1. SORBENTY
9.1.1. PODZIAŁ I OZNACZENIE
9.1.1.1. Podział
- sorbenty stosowane na powierzchniach stałych,
- sorbenty stosowane na powierzchniach wód.
9.1.1.2. Oznaczenie
Na każdym opakowaniu sorbentu powinna znaleźć się etykieta lub nadruk. Etykieta bądź nadruk powinny:
- posiadać napisy wykonane w kolorze kontrastującym z kolorem tła,
- zachować trwałość i czytelność znakowania przez cały okres przydatności sorbentu do stosowania,
- posiadać czytelną postać oraz rozmiar nie mniejszy niż A5,
- być podzielone na 5 części.
Na etykiecie bądź nadruku powinny być umieszczone następujące informacje:
w części 1:
- nazwa handlowa sorbentu poprzedzona słowem "sorbent",
- zakres stosowania: np. "do zbierania zanieczyszczeń olejowych i ropopochodnych z powierzchni stałych" (w przypadku sorbentów stosowanych na powierzchniach stałych) lub "do zbierania zanieczyszczeń olejowych i ropopochodnych z powierzchni wód" (w przypadku sorbentów stosowanych na powierzchniach wód) lub "do zbierania zanieczyszczeń olejowych i ropopochodnych z powierzchni stałych i powierzchni wód" (w przypadku sorbentów stosowanych na powierzchniach stałych i powierzchniach wód),
w części 2:
- rodzaj sorbentu (np. sorbent sypki, granulowany, naturalny, syntetyczny, mineralny, itp.),
- chłonność węglowodorów i wody podana w procentach wagowych (w przypadku sorbentów stosowanych na powierzchniach stałych),
- chłonność węglowodorów podana w procentach wagowych (w przypadku sorbentów stosowanych na powierzchniach wód),
- gęstość nasypowa podana w gramach na litr (w przypadku sorbentów sypkich),
- pływalność (% wagowo) sorbentu nasyconego węglowodorem wzorcowym,
- zawartość ziaren o średnicy większej niż 4 mm oraz zawartość ziaren o średnicy mniejszej niż 0,125 mm podana w procentach wagowych (w przypadku sorbentów sypkich),
- sposób użycia sorbentu,
- sposób postępowania ze zużytym sorbentem,
w części 3:
- ograniczenia w stosowaniu sorbentu,
- bezpieczeństwo podczas stosowania sorbentu,
- numer atestu Państwowego Zakładu Higieny,
w części 4:
- data produkcji sorbentu,
- termin przydatności do stosowania sorbentu, w formacie: dd-mm-rrrr,
- zawartość opakowania podana w kilogramach lub litrach,
- warunki przechowywania sorbentu,
- sposób postępowania z sorbentem po przekroczeniu jego przydatności do stosowania,
w części 5:
- nazwa i dane adres producenta i dystrybutora sorbentu.
W części 2 i 3 informacje mogą być podane za pomocą piktogramów, których wymiary nie powinny być mniejsze niż 20 x 20 mm.
Część 3 etykiety powinna stanowić co najmniej 30 % powierzchni całej etykiety.
9.1.2. PARAMETRY
9.1.2.1. Zdolność pochłaniania oleju
Chłonność węglowodoru wzorcowego przez sorbenty stosowane na powierzchniach stałych lub na powierzchniach wód - nie mniejsza niż 50 % wag. w stosunku do masy sorbentu. Jako węglowodór wzorcowy stosować olej napędowy spełniający wymagania normy PN-EN 590 dla gatunków oleju napędowego dla klimatu umiarkowanego. Oznaczenie dla sorbentów sypkich wykonać metodą Westinghouse'a.
9.1.2.2. Analiza sitowa
Zawartość frakcji o wielkości ziaren większej niż 4 mm oraz zawartość frakcji o wielkości ziaren mniejszej niż 0,125 mm nie może się różnić o więcej niż ± 10% wartości deklarowanej przez producenta. Wymaganie dotyczy tylko sorbentów sypkich.
9.1.2.3. Bierność chemiczna
Sorbent nie może wchodzić w reakcje chemiczne z pochłanianymi substancjami.
9.1.2.4. Pływalność
95% sorbentu stosowanego na powierzchniach wód, zarówno gotowego do użycia jak i użytego, całkowicie nasyconego węglowodorem wzorcowym, określonym w pkt 9.1.2.1. załącznika, utrzymuje się na powierzchni wody stojącej przez 24 godziny.
Wymaganie dotyczy tylko sorbentów do zbierania zanieczyszczeń z powierzchni wód.
9.1.2.5. Gęstość nasypowa
Wartość gęstości nasypowej wyrażona w gramach na litr nie może się różnić o więcej niż ± 10 % wartości deklarowanej przez producenta. Wymaganie dotyczy tylko sorbentów sypkich.
10.1. CENTRALE SYGNALIZACJI POŻAROWEJ
10.1.1. WYMAGANIA OGÓLNE
Centrala sygnalizacji pożarowej (CSP) powinna spełniać wymagania normy PN-EN 54-2. Spełnienie wymagań powinno być potwierdzone stosownym dokumentem.
10.1.2. WYMAGANIA SZCZEGÓŁOWE
10.1.2.1. CSP powinna posiadać oznaczenia i opisy w języku polskim, oraz podawać komunikaty w języku polskim.
10.1.2.2. CSP powinna zapewniać możliwość wydruku historii zdarzeń.
10.1.2.3. Do CSP powinna być dołączona, opracowana przez producenta w języku polskim, instrukcja przeprowadzenia odpowiednich prób i badań potwierdzających prawidłowość jej działania w systemie po jej zainstalowaniu w obiekcie.
10.2. PANELE OBSŁUGI DLA STRAŻY POŻARNEJ
Panel obsługi dla straży pożarnej (panel) przeznaczony jest do współpracy z centralami sygnalizacji pożarowej (CSP). Panel powinien być instalowany w pobliżu wejścia do obiektu przewidzianego dla ekip ratowniczych.
10.2.1. WYMAGANIA OGÓLNE
Panel powinien spełniać wymagania środowiskowe zgodnie z pkt 15.3 normy PN-EN 54-2. Spełnienie wymagań powinno być potwierdzone stosownym dokumentem.
10.2.2. WYMAGANIA SZCZEGÓŁOWE
10.2.2.1. Panel powinien przekazywać informacje o rodzaju, lokalizacji i stanie pracy urządzeń przeciwpożarowych zainstalowanych w danym obiekcie.
10.2.2.2. Informacje o aktualnym stanie pracy poszczególnych urządzeń przeciwpożarowych powinny być prezentowane oddzielnie dla każdego urządzenia przeciwpożarowego w sposób stale widoczny, czytelny i jednoznaczny.
10.2.2.3. Panel powinien przekazywać co najmniej optycznie informacje o następujących stanach pracy każdego urządzenia przeciwpożarowego z zastosowaniem następujących barw sygnalizacji:
stan alarmowania/wyzwolenia/ - kolor czerwony,
stan uszkodzenia - kolor żółty,
stan pracy/dozorowania - kolor zielony.
10.2.2.4. Panel może realizować funkcje sterowania urządzeniami przeciwpożarowymi. W takim przypadku panel powinien być zabezpieczony przed dostępem osób nieuprawnionych.
10.2.2.5. Dodatkowo panel może przekazywać informacje o rodzaju, lokalizacji i stanie pracy innych urządzeń lub inne informacje przydatne do prowadzenia działań ratowniczych.
10.2.2.6. Obudowa panelu powinna mieć barwę czerwoną. Na płycie czołowej panelu powinien znajdować się napis "PANEL OBSŁUGI DLA STRAŻY POŻARNEJ". Wysokość liter powinna wynosić co najmniej 8 mm i być barwy białej.
10.2.2.7. Panel powinien mieć oznaczenia i opisy w języku polskim oraz podawać komunikaty w języku polskim.
10.2.2.8. Do panelu powinna być dołączona, opracowana przez producenta w języku polskim, instrukcja przeprowadzenia odpowiednich prób i badań potwierdzających prawidłowość jego działania w systemie po jego zainstalowaniu w obiekcie.
10.3. URZĄDZENIA ZDALNEJ SYGNALIZACJI I OBSŁUGI
10.3.1. WYMAGANIA OGÓLNE
Urządzenia zdalnej sygnalizacji i obsługi niewchodzące w skład centrali sygnalizacji pożarowej powinny spełniać wymagania jak dla centrali sygnalizacji pożarowej (CSP) określone w normie PN-EN 54-2. Spełnienie wymagań powinno być potwierdzone stosownym dokumentem.
10.3.2. WYMAGANIA SZCZEGÓŁOWE
10.3.2.1. Urządzenia zdalnej sygnalizacji i obsługi niewchodzące w skład centrali powinny mieć oznaczenia i opisy w języku polskim oraz podawać komunikaty w języku polskim.
10.3.2.2. Do urządzeń powinna być dołączona, opracowana przez producenta w języku polskim, instrukcja przeprowadzenia odpowiednich prób i badań potwierdzających prawidłowość jego działania w systemie po jego zainstalowaniu w obiekcie.
10.4. SYSTEMY TRANSMISJI SYGNAŁÓW ALARMÓW POŻAROWYCH I USZKODZENIOWYCH
10.4.1. ZAKRES
Przedmiotem wymagań są systemy transmisji sygnałów alarmów pożarowych oraz sygnałów uszkodzeniowych służące do przesyłania alarmów pożarowych oraz sygnałów uszkodzeniowych z central sygnalizacji pożarowej do stacji odbiorczych alarmów pożarowych oraz sygnałów uszkodzeniowych. Wymagania obejmują organizację systemów transmisji sygnałów alarmów pożarowych, stawiane im wymagania dotyczące torów transmisyjnych i transmisji sygnałów, szybkości, niezawodności i bezpieczeństwa powiadamiania oraz wymagania stawiane urządzeniom wykorzystywanym do budowy tych systemów.
10.4.2. WYMAGANIA OGÓLNE
10.4.2.1. Konfiguracja systemu transmisji alarmów pożarowych
Ogólny schemat systemu transmisji alarmów pożarowych przedstawiony został na rys. nr 10.4.2.1.
Alarmy pożarowe z jednego lub wielu urządzeń transmisji alarmów pożarowych przesyłane są do stacji odbiorczej alarmów pożarowych, zainstalowanej w centrum odbiorczym alarmów pożarowych zlokalizowanym w obiekcie komendy Państwowej Straży Pożarnej (PSP) lub w obiekcie, wskazanym przez właściwego miejscowo komendanta powiatowego (miejskiego) PSP. Transmisja powinna odbywać się w sposób automatyczny. Poprawny odbiór alarmów pożarowych powinien być potwierdzany przez stację odbiorczą alarmów pożarowych. Sygnały uszkodzeniowe przesyłane powinny być z jednego lub wielu urządzeń transmisji alarmów pożarowych do stacji odbiorczej sygnałów uszkodzeniowych zainstalowanej w centrum odbiorczym operatora systemu monitoringu pożarowego. Transmisja powinna odbywać się w sposób automatyczny.
Sprawność całego systemu transmisji alarmów powinna być nadzorowana przez centrum monitorowania operatora systemu monitoringu pożarowego.
Centrum monitorowania operatora systemu oraz stacja odbiorcza sygnałów uszkodzeniowych mogą wchodzić w skład centrum odbiorczego operatora systemu monitoringu pożarowego.
Rys. nr 10.4.2.1. Schemat systemu transmisji alarmów pożarowych
10.4.2.2. Urządzenia pośredniczące
Dopuszcza się stosowanie telekomunikacyjnych urządzeń pośredniczących w transmisji alarmów pożarowych i sygnałów uszkodzeniowych, takich jak stacje retransmisji, koncentracji i wzmacniania sygnałów oraz urządzenia telekomunikacyjne stacji rezerwowej lub centrum odbiorczego operatora systemu, jak to przykładowo pokazano na rys. nr 10.4.2.2.
Wymagania techniczno-użytkowe obejmują cały system transmisji alarmów pożarowych od wejścia do urządzenia transmisji alarmów pożarowych do wyjścia urządzenia powiadamiającego w centrum odbiorczym alarmów pożarowych dla alarmów pożarowych oraz od wejścia urządzenia transmisji alarmów pożarowych do wyjścia urządzenia powiadamiającego w centrum odbiorczym operatora systemu dla sygnałów uszkodzeniowych.
Rys. nr 10.4.2.2. Tor transmisji alarmów pożarowych poprzez centrum odbiorcze operatora systemu
10.4.2.3. Stacja odbiorcza alarmów pożarowych
Stacje odbiorcze alarmów pożarowych powinny spełniać wymagania określone w specyfikacji technicznej CLC/TS 50136-4. Spełnienie wymagań powinno być potwierdzone stosownym dokumentem.
W skład stacji odbiorczej alarmów pożarowych powinny wchodzić urządzenia telekomunikacyjne oraz urządzenie powiadamiające.
Urządzenie powiadamiające powinno zapewnić powiadomienie obsługi i/lub systemu prezentacji informacji centrum o następujących zdarzeniach:
- alarmie pożarowym,
- uszkodzeniu toru transmisji z urządzeniem telekomunikacyjnym.
Informacje o pozostałych zdarzeniach są przekazywane do centrum odbiorczego operatora systemu monitoringu.
Akceptacja alarmu przez operatora powinna być możliwa przy pomocy urządzenia powiadamiającego, jak i poprzez dołączony do niego system prezentacji informacji. Jeżeli alarm pożarowy nie zostanie zaakceptowany w zadanym przedziale czasu, informacja o tym zdarzeniu powinna być przesłana przez urządzenie powiadamiające stacji odbiorczej alarmów pożarowych do centrum odbiorczego operatora systemu monitoringu pożarowego.
Urządzenia telekomunikacyjne służą do komunikacji urządzenia powiadamiającego z urządzeniami transmisji alarmów pożarowych i sygnałów uszkodzeniowych oraz z centrum odbiorczym operatora systemu.
Tor transmisji pomiędzy urządzeniem powiadamiającym a urządzeniem telekomunikacyjnym powinien być monitorowany przez urządzenie powiadamiające zgodnie z CLC/TS 50136-4 pkt 4.16. Spełnienie wymagań powinno być potwierdzone stosownym dokumentem.
10.4.2.4. Stacja odbiorcza sygnałów uszkodzeniowych
Stacja odbiorcza sygnałów uszkodzeniowych jest instalowana w centrum odbiorczym operatora systemu monitoringu pożarowego. Służy do odbioru sygnałów uszkodzeniowych z urządzeń transmisji alarmów pożarowych i sygnałów uszkodzeniowych, a także do odbioru wiadomości o uszkodzeniach ze stacji odbiorczej alarmów pożarowych. W skład stacji odbiorczej sygnałów uszkodzeniowych powinno wchodzić urządzenie powiadamiające oraz urządzenia telekomunikacyjne. Podstawowe wymagania na urządzenie powiadamiające są określone w CLC/TS 50136-4. Spełnienie wymagań powinno być potwierdzone stosownym dokumentem.
Urządzenie powiadamiające może współpracować z systemem informatycznym operatora systemu monitoringu. Stacja odbiorcza sygnałów uszkodzeniowych powinna umożliwiać przesyłanie drogą elektroniczną informacji o uszkodzeniach systemów sygnalizacji pożarowej do firm serwisujących te systemy.
10.4.2.5. Centrum monitorowania operatora systemu
Centrum monitorowania operatora systemu nadzoruje sprawność wszystkich urządzeń i torów transmisji systemu transmisji alarmów pożarowych i sygnałów uszkodzeniowych. Informacje zbierane przez to centrum powinny umożliwiać wyznaczenie dostępności systemu zgodnie z normą PN-EN 50136-1-1 pkt 7.5. Spełnienie wymagań powinno być potwierdzone stosownym dokumentem.
Centrum monitorowania powinno wchodzić w skład centrum odbiorczego operatora systemu monitoringu. Do budowy centrum mogą być wykorzystane urządzenia stacji odbiorczej sygnałów uszkodzeniowych.
10.4.2.6. Sieć transmisji alarmów pożarowych
Do przesyłania alarmów pożarowych mogą być wykorzystywane:
a) tory dedykowane, budowane specjalnie dla potrzeb transmisji alarmów pożarowych,
b) tory dedykowane zestawiane w sieciach publicznych operatorów telekomunikacyjnych,
c) łącza publicznych sieci telekomunikacyjnych PSTN i ISDN.
10.4.2.7. Rodzaje wykorzystywanych łączy transmisyjnych
Łącza transmisyjne powinny umożliwiać transmisję dwukierunkową równoczesną lub naprzemienną. W szczególności powinny umożliwiać potwierdzanie odbioru każdej informacji alarmowej.
Jeżeli do przesyłania sygnałów alarmowych wykorzystywany jest tor radiowy, operator systemu monitoringu pożarowego powinien posiadać odpowiednie pozwolenie radiowe na korzystanie z tego toru na zasadach wyłączności. Nie dopuszcza się wykorzystywania częstotliwości, które nie wymagają posiadania pozwoleń radiowych. W przypadku gdy tor radiowy jest wykorzystywany jako tor podstawowy, musi być on wykorzystywany wyłącznie dla potrzeb systemu transmisji alarmów pożarowych.
10.4.2.8. Redundancja łączy transmisji alarmów pożarowych
Do przesyłania alarmów pożarowych pomiędzy urządzeniem transmisji alarmów pożarowych a stacją odbiorczą alarmów pożarowych powinny być wykorzystywane co najmniej dwa łącza transmisji określone jako łącze podstawowe i łącze dodatkowe, zapewniające ogólną dostępność systemu określoną w tablicy 10.4.2.9. Jako łącze podstawowe należy stosować łącze typu 1 wg tablicy 10.4.2.9. Jako łącze dodatkowe może być stosowane łącze typu 1 lub typu 2 wg tablicy 10.4.2.9. Należy stosować dwa, fizycznie różne tory transmisji. Transmisja alarmów pożarowych w łączach podstawowym i dodatkowym powinna być inicjowana równocześnie i odbywać się niezależnie.
10.4.2.9. Wymagania dotyczące transmisji
Wymagane parametry systemów transmisji alarmów pożarowych i sygnałów uszkodzeniowych określone zostały w tablicy nr 10.4.2.9 zgodnie z normą PN-EN 50136-1-1.
Tablica nr 10.4.2.9. Wymagania dla systemów transmisji alarmów pożarowych
| Typ łącza transmisji alarmów | Wymagania zgodnie PN-EN 50136-1-1 | ||||||
| tor transmisji | czas transmisji klasyfikacja Dc) | czas transmisji wartość maksymalna Mc) | czas monitorowania Tc) | dostępność klasyfikacja Aa) | zabezpieczenie przed podstawieniem klasyfikacja S | bezpieczeństwo informacji klasyfikacja I | |
| Typ1b) | Specjalizowane tory transmisji | D4=10s | M4=20s | T5=90sd) | A4a) | S1 | I0 |
| Typ2b)e) | Systemy łączności cyfrowej wykorzystujące publiczną sieć komutowaną | D4=10s | M3=60s |
T2=25h (całe łącze) T5=90s (dostęp do sieci) |
A4a) | S1 | I0 |
|
a) Ogólna dostępność systemu obejmująca wszystkie tory transmisji. b) Dostępność wymagana przy uwzględnieniu redundancji torów transmisji. c) Każdy z parametrów - D, M oraz T powinien być osiągnięty przynajmniej w jednym torze transmisji łącza typu 1 lub typu 2. d) Dla systemów radiowych może być stosowany czas raportowania T3. e) W przypadku wykorzystania analogowej, publicznej, komutowanej sieci telefonicznej (PSTN) mogą być stosowane parametry D2 i M2. | |||||||
10.4.2.10. Czas transmisji
Wymagania dotyczące czasu transmisji i klasyfikacji systemów są określone w normie PN-EN 50136-1-1 pkt 6.3.2. Wymagania te dotyczą pełnego czasu transmisji od przekazania sygnału alarmowego przez system sygnalizacji pożarowej do jego udostępnienia przez urządzenie powiadamiające i/lub przekazania tego sygnału do systemu prezentacji informacji centrum odbiorczego alarmów pożarowych. Spełnienie wymagań powinno być potwierdzone stosownym dokumentem.
10.4.2.11. Monitorowanie systemu transmisji
Operator systemu transmisji alarmów pożarowych powinien zapewniać monitorowanie sprawności wszystkich urządzeń systemu oraz całej drogi przesyłania alarmów pożarowych. Wymagania dotyczące monitorowania systemu transmisji oraz klasyfikacji systemów są określone w normie PN-EN 50136-1-1 pkt 6.3.4. Informacje o sprawności systemu oraz wykrytych uszkodzeniach powinny być zbierane i rejestrowane przez centrum monitorowania operatora systemu zgodnie z pkt 7.5 normy PN-EN 50136-1-1. Spełnienie wymagań powinno być potwierdzone stosownym dokumentem.
10.4.2.12. Dostępność
Wymagania dotyczące dostępności systemu transmisji alarmów pożarowych oraz klasyfikacji systemów są określone w normie PN-EN 50136-1-1 pkt 6.4.5. Dostępność systemu podlegającego dopuszczeniu powinna być określana na podstawie dostępności łączy i torów transmisji, z których system będzie korzystał, oraz deklarowanej przez producenta niezawodności urządzeń objętych dokumentacją systemu. Spełnienie wymagań powinno być potwierdzone stosownym dokumentem.
10.4.2.13. Badania i weryfikacja wydajności systemu
Badania parametrów systemu na zgodność z wymaganiami określonymi w tablicy nr 10.4.2.9 załącznika powinny obejmować wszystkie konfiguracje systemu transmisji alarmów pożarowych, jakie mogą być stosowane zgodnie z dokumentacją producenta. W przypadku, gdy zgodnie z dokumentacją techniczną do transmisji wykorzystywane są łącza publicznej sieci telekomunikacyjnej, do badań należy wykorzystać odpowiednie łącza lub ich symulator. Weryfikacja parametrów działającej sieci transmisji alarmów pożarowych powinna być prowadzona zgodnie z normą PN-EN-50136-1-1 pkt 7. Spełnienie wymagań powinno być potwierdzone stosownym dokumentem.
10.4.3. WYMAGANIA DOTYCZĄCE URZĄDZEŃ TRANSMISJI SYGNAŁÓW ALARMOWYCH I USZKODZENIOWYCH
10.4.3.1. Urządzenia transmisji alarmów pożarowych i uszkodzeniowych powinny spełniać wymagania określone w PN-EN 54-21. Spełnienie wymagań powinno być potwierdzone stosownym dokumentem.
10.4.3.2. Urządzenia transmisji alarmów pożarowych i uszkodzeniowych powinny posiadać oznaczenia, opisy i podawać komunikaty w języku polskim.
10.4.3.3. Do urządzeń powinna być dołączona, opracowana przez producenta w języku polskim, instrukcja przeprowadzenia odpowiednich prób i badań potwierdzających prawidłowość jego działania w systemie po jego zainstalowaniu w obiekcie.
10.4.4. WYMAGANIA DLA URZĄDZEŃ POWIADAMIAJĄCYCH
10.4.4.1. Urządzenia powiadamiające wchodzące w skład stacji odbiorczych alarmów pożarowych oraz w skład stacji odbiorczych sygnałów uszkodzeniowych powinny spełniać wymagania określone w specyfikacji technicznej CLC/TS 50136-4. Spełnienie wymagań powinno być potwierdzone stosownym dokumentem.
10.4.4.2. Urządzenia powinny posiadać oznaczenia, opisy i podawać komunikaty w języku polskim.
10.4.4.3. Do urządzeń powinna być dołączona opracowana przez producenta w języku polskim instrukcja przeprowadzenia odpowiednich prób i badań potwierdzających prawidłowość jego działania w systemie po jego zainstalowaniu w obiekcie.
10.5. RĘCZNE OSTRZEGACZE POŻAROWE (ROP)
10.5.1. WYMAGANIA OGÓLNE
Ręczne ostrzegacze pożarowe powinny spełniać wymagania normy PN-EN 54-11. Spełnienie wymagań powinno być potwierdzone stosownym dokumentem.
10.5.2. WYMAGANIA SZCZEGÓŁOWE
Symbol na płycie czołowej powinien być uzupełniony słowem "POŻAR" zgodnie z pkt 4.7.3.2.1 normy PN-EN 54-11.
11.1. CENTRALE DŹWIĘKOWYCH SYSTEMÓW OSTRZEGAWCZYCH
11.1.1. WYMAGANIA OGÓLNE
Centrala dźwiękowych systemów ostrzegawczych (CDSO) powinna spełniać wymagania aprobaty technicznej lub polskiej normy wyrobu. Spełnienie wymagań powinno być potwierdzone stosownym dokumentem.
11.1.2. WYMAGANIA SZCZEGÓŁOWE
11.1.2.1. Centrala dźwiękowego systemu ostrzegawczego (CDSO) powinna spełniać następujące funkcje obowiązkowe:
a) w momencie przyjęcia alarmu CDSO powinna przerwać realizację jakichkolwiek funkcji niezwiązanych z ostrzeganiem,
b) być zdolna do rozgłaszania w ciągu 10 s po włączeniu podstawowego lub awaryjnego (rezerwowego) źródła zasilania,
c) być zdolna do rozgłaszania sygnału ostrzegawczego, nadawanego przez operatora lub automatycznie, w ciągu 3 s od zaistnienia stanu zagrożenia wynikającego ze zmiany położenia przekaźników strefowych centrali sygnalizacji pożarowej,
d) być zdolna do nadawania sygnałów ostrzegawczych i komunikatów słownych do jednego lub kilku obszarów jednocześnie, zgodnie z przyjętym sposobem alarmowania.
11.1.2.2. CDSO powinna mieć możliwość ręcznej interwencji w celu pominięcia zaprogramowanych funkcji automatycznych. Powinno to dotyczyć zarówno charakteru komunikatu przeznaczonego do nadania, jak i torów dystrybucji tego komunikatu.
11.1.2.3. W każdej sytuacji użycie mikrofonu pożarowego powinno mieć najwyższy poziom priorytetu dostępu do dźwiękowego systemu ostrzegawczego, przed wszystkimi innymi rozgłaszanymi informacjami.
11.1.2.4. Dostęp do mikrofonu wchodzącego w skład CDSO powinien być ograniczony wyłącznie dla uprawnionych osób.
11.1.2.5. CDSO powinna posiadać oznaczenia, opisy i podawać komunikaty w języku polskim.
11.1.2.6. Do CDSO powinna być dołączona, opracowana przez producenta w języku polskim, instrukcja przeprowadzenia odpowiednich prób i badań potwierdzających prawidłowość jej działania w systemie po jej zainstalowaniu w obiekcie.
11.2. KONSOLE Z MIKROFONEM DLA STRAŻY POŻARNEJ NIEWCHODZĄCE W SKŁAD CENTRALI DŹWIĘKOWYCH SYSTEMÓW OSTRZEGAWCZYCH
11.2.1. WYMAGANIA OGÓLNE
Konsole z mikrofonem dla straży pożarnej niewchodzące w skład centrali dźwiękowych systemów ostrzegawczych (CDSO) powinny spełniać wymagania odpowiedniej aprobaty technicznej lub polskiej normy wyrobu. Spełnienie wymagań powinno być potwierdzone stosownym dokumentem.
11.2.2. WYMAGANIA SZCZEGÓŁOWE
11.2.2.1. Konsole z mikrofonem dla straży pożarnej niewchodzące w skład CDSO powinny posiadać oznaczenia i opisy w języku polskim.
11.2.2.2. Konsola powinna mieć możliwość ręcznej interwencji w celu pominięcia zaprogramowanych funkcji automatycznych. Powinno to dotyczyć zarówno charakteru przeznaczonego do nadania komunikatu, jak i torów dystrybucji tego komunikatu.
11.2.2.3. W każdej sytuacji użycie mikrofonu pożarowego powinno mieć najwyższy poziom priorytetu dostępu do dźwiękowego systemu ostrzegawczego, przed wszystkimi innymi rozgłaszanymi informacjami.
11.2.2.4. Dostęp do konsoli z mikrofonem dla straży pożarnej niewchodzącej w skład centrali powinien być ograniczony wyłącznie dla uprawnionych osób.
11.2.2.5. Do konsoli powinna być dołączona opracowana przez producenta w języku polskim instrukcja przeprowadzenia odpowiednich prób i badań potwierdzających prawidłowość jego działania w systemie po zainstalowaniu w obiekcie.
11.3. GŁOŚNIKI DO DŹWIĘKOWYCH SYSTEMÓW OSTRZEGAWCZYCH
11.3.1. PODZIAŁ
11.3.1.1. Głośnik typu A - przetwornik elektroakustyczny zaprojektowany do zastosowania wewnątrz budynku.
11.3.1.2. Głośnik typu B - przetwornik elektroakustyczny zaprojektowany do zastosowania na zewnątrz budynku.
11.3.1.3. Głośnik typu C - przetwornik elektroakustyczny zaprojektowany do zastosowania wewnątrz budynku w miejscach o podwyższonej wilgotności.
11.3.2. WYMAGANIA OGÓLNE
Głośniki do dźwiękowych systemów ostrzegawczych powinny spełniać wymagania odpowiedniej aprobaty technicznej lub polskiej normy wyrobu. Spełnienie wymagań powinno być potwierdzone stosownym dokumentem.
11.3.3. WYMAGANIA SZCZEGÓŁOWE
11.3.3.1. Obudowa głośnika powinna być tak skonstruowana, aby nie było możliwe wypływanie roztopionych elementów konstrukcji głośnika w czasie oddziaływania wysokiej temperatury.
11.3.3.2. Stopień ochrony zapewniony przez obudowę głośnika powinien być zgodny z następującymi wymaganiami:
- dla głośników typu A i C - EP 32C wg normy PN-EN 60529,
- dla głośnika typu C należy wykonać dodatkowe badanie w zakresie odporności na oddziaływanie środowiska przy wysokiej wilgotności względnej (bez kondensacji), która może wystąpić krótkotrwale w przewidywanym środowisku pracy. Sprawdzenie wymagania należy przeprowadzić w warunkach wilgotnego gorąca stałego, przy zachowaniu następującej ostrości próby: Temperatura 40±2 °C, Wilgotność względna 93±3 %, Liczba dób 21. Przed narażeniem urządzenie należy poddać sprawdzeniu funkcjonalnemu dla stanu dozoru i alarmu pożarowego. W trakcie narażenia urządzenie nie jest zasilane. Po powrocie do stanu normalnego należy ponownie sprawdzić funkcjonalność i poddać urządzenie oględzinom pod kątem obecności uszkodzeń mechanicznych zarówno zewnętrznych, jak i wewnętrznych,
- dla głośników typu B- IP 44C wg normy PN-EN 60529. Spełnienie wymagań powinno być potwierdzone stosownym dokumentem.
11.3.3.3. Głośniki do dźwiękowych systemów ostrzegawczych powinny posiadać oznaczenia i opisy w języku polskim.
11.3.3.4. Obudowa głośnika powinna posiadać odpowiednie zaczepy, linki, łańcuszki, uchwyty, umożliwiające jej zamocowanie do ściany lub stropu. Całe cięgło powinno wytrzymywać upadek głośnika pożarowego z wysokości 1 m.
11.3.3.5. Obudowa głośnika powinna posiadać odpowiednie środki, uniemożliwiające jej upadek i przerwanie pod własnym ciężarem linii głośnikowych w warunkach pożaru.
11.3.3.6. Obudowa głośnika powinna posiadać odpowiednie przepusty, umożliwiające wprowadzenie i wyprowadzenie przewodu o odpowiedniej średnicy do jej wnętrza, przy zachowaniu odpowiedniej dymoszczelności. W ten sposób odłączenie głośnika będzie w sposób jednoznaczny wykryte przez układ kontroli nadzoru ciągłości linii.
11.3.3.7. Listwa zaciskowa służąca do włączania głośnika w linię głośnikową powinna posiadać minimum 4 zaciski, do których są przyłączane pojedyncze żyły linii (zasada - jeden zacisk, jedna żyła). Materiał listwy - ceramika - powinien uniemożliwiać powstanie zwarcia przewodów linii głośnikowej w warunkach pożaru. Do jednego zacisku można przyłączyć dwie żyły, jeżeli zostały wcześniej zaciśnięte w rurce o odpowiednio dobranej średnicy.
11.3.3.8. Między listwą zaciskową a transformatorem głośnikowym powinien być zainstalowany bezpiecznik termiczny, separujący zwarty transformator od linii głośnikowej.
11.3.3.9. Głośnik, kolumna, projektor mogą być przyłączone równolegle do linii głośnikowej za pośrednictwem odpowiedniej listwy zaciskowej zawartej w odpowiedniej puszce instalacyjnej, tworząc "linię boczną". Warunkiem jest, aby: w głośniku znajdował się bezpiecznik termiczny oraz ceramiczna listwa zaciskowa, w puszce instalacyjnej znajdował się odpowiednio dobrany do mocy głośnika bezpiecznik nad prądowy bezzwłoczny oraz ceramiczna listwa zaciskowa. Taka możliwość dotyczy systemów, które są w stanie wykrywać odłączenie pojedynczego głośnika spośród wszystkich głośników linii głośnikowej.
11.3.3.10. Urządzenie kontroli linii głośnikowej w przypadku zainstalowania go poza ostatnim głośnikiem, w chronionym obiekcie, powinno być tak zabezpieczone, aby w warunkach pożaru nie spowodowało zwarcia linii głośnikowej.
11.4. SYGNALIZATORY AKUSTYCZNE
11.4.1. WYMAGANIA OGÓLNE
Sygnalizatory akustyczne powinny spełniać wymagania normy PN-EN 54-3. Spełnienie wymagań powinno być potwierdzone stosownym dokumentem.
11.4.2. WYMAGANIA SZCZEGÓŁOWE
Sygnalizator akustyczny powinien posiadać oznaczenia i opisy w języku polskim.
11.5. SYGNALIZATORY OPTYCZNE
11.5.1. WYMAGANIA OGÓLNE
Sygnalizatory optyczne powinny spełniać wymagania aprobaty technicznej lub polskiej normy wyrobu. Spełnienie wymagań powinno być potwierdzone stosownym dokumentem.
11.5.2. WYMAGANIA SZCZEGÓŁOWE
11.5.2.1. Obudowa sygnalizatora i kolor światła powinien być czerwony. Na widzialnej powierzchni sygnalizatora powinien być umieszczony napis "POŻAR" koloru białego.
11.5.2.2. Sygnalizator powinien posiadać oznaczenia i opisy w języku polskim.
11.6. CENTRALE KONTROLI DOSTĘPU WSPÓŁPRACUJĄCE Z URZĄDZENIAMI PRZECIWPOŻAROWYMI
11.6.1. PODZIAŁ I OZNACZENIA
Klasyfikacja zgodnie z punktem 5.1 normy PN-EN 50133-1.
Oznaczenie zgodnie z punktem 7 normy PN-EN 50133-1.
11.6.2. WYMAGANIA OGÓLNE
Centrala powinna realizować procedury sterowania i nadzoru elementów składowych systemu kontroli dostępu przy spełnieniu wymagań funkcjonalnych pkt 5.2 i pkt 5.3 normy PN-EN 50133-1. Spełnienie wymagań powinno być potwierdzone stosownym dokumentem.
11.6.3. WYMAGANIA SZCZEGÓŁOWE
11.6.3.1. Jako stan bezpieczeństwa rozumie się odblokowanie (otwarcie) wszystkich przejść kontrolowanych na drogach komunikacyjnych w celu umożliwienia swobodnej ewakuacji osób przebywających w obiekcie w przypadku pożaru lub innego miejscowego zagrożenia oraz zapewniającego dostęp do obiektu ekipom ratowniczym.
11.6.3.2. Centrala powinna posiadać rozwiązania konstrukcyjne umożliwiające wprowadzenie systemu w stan bezpieczeństwa po odebraniu sygnału inicjującego z centrali sygnalizacji pożarowej (CSP) i/lub ręcznie przez osoby uprawnione.
11.6.3.3. System kontroli dostępu może być stosowany na drogach ewakuacyjnych jeżeli zapewni w razie pożaru lub awarii systemu automatyczne i ręcznie, samoczynne otwarcie przejść kontrolowanych, bez możliwości ich blokowania i pozostanie ich w stanie otwartym.
11.6.3.4. Wymagania funkcjonalne
- stan bezpieczeństwa powinien posiadać najwyższy priorytet przy przetwarzaniu sygnałów,
- czas niezbędny do przetwarzania sygnałów związanych z wprowadzaniem stanu bezpieczeństwa nie powinien przekraczać 10 s,
- centrala kontroli dostępu powinna posiadać wyjście umożliwiające przekazanie zwrotnego sygnału potwierdzającego wprowadzenie stanu bezpieczeństwa. Centrala powinna uruchomić wyjście w ciągu 3 s od zasygnalizowania stanu bezpieczeństwa. Wyjście powinno być w stanie aktywnym do chwili skasowania stanu bezpieczeństwa,
- centrala kontroli dostępu powinna sygnalizować co najmniej w sposób optyczny wprowadzenie stanu bezpieczeństwa oraz umożliwiać łatwą identyfikację wszystkich zablokowanych (zamkniętych) przejść kontrolowanych,
- w przypadku central zintegrowanych z interfejsem przejścia kontrolowanego powinny być spełnione wymagania pkt 5.2.5 normy PN-EN 50133-1.
Spełnienie wymagań powinno być potwierdzone stosownym dokumentem.
11.6.3.5. Centrala powinna posiadać oznaczenia, opisy i podawać komunikaty w języku polskim.
11.6.3.6. Do urządzenia powinna być dołączona opracowana przez producenta w języku polskim instrukcja przeprowadzenia odpowiednich prób i badań potwierdzających prawidłowość jego działania w systemie po zainstalowaniu w obiekcie.
11.6.3.7. Wymagania w zakresie odporności i wytrzymałości na oddziaływanie środowiska
W zakresie parametrów eksploatacyjnych centrala kontroli dostępu powinna wykazywać właściwości odpornościowe i wytrzymałościowe określone w normie PN-EN 50133-1, przy ostrości narażeń właściwej dla I (grupy) klasy środowiskowej. Spełnienie wymagań powinno być potwierdzone stosownym dokumentem.
11.6.3.8. Wymagania w zakresie kompatybilności elektromagnetycznej oraz zabezpieczenia elektrycznego
Centrala powinna spełniać wymagania normy PN-EN 55022 w zakresie emisji oraz normy PN-EN 50130-4 w zakresie odporności na zakłócenia pochodzenia elektromagnetycznego.
W zakresie zabezpieczenia elektrycznego centrala powinna spełniać wymagania normy PN-EN 60950-1.
Spełnienie wymagań powinno być potwierdzone stosownym dokumentem.
11.7. INTERFEJSY PRZEJŚCIA KONTROLOWANEGO
11.7.1. PODZIAŁ I OZNACZENIA
Klasyfikacja zgodnie z pkt 5.1 normy PN-EN 50133-1.
Oznaczenie zgodnie z pkt 7 normy PN-EN 50133-1.
11.7.2. WYMAGANIA OGÓLNE
Interfejs powinien spełniać wymagania dotyczące sterowania przejściem kontrolowanym określone w pkt 5.2.5 normy PN-EN 50133-1. Spełnienie wymagań powinno być potwierdzone stosownym dokumentem.
Dodatkowo, wyjście sterujące interfejsu przejścia kontrolowanego powinno być aktywowane w chwili wprowadzenia systemu w stan bezpieczeństwa lub wysterowania wejścia najwyższego priorytetu, w wyniku czego następuje otwarcie przyporządkowanego przejścia kontrolowanego.
11.7.2.1. Wejście najwyższego priorytetu
Interfejs powinien posiadać dedykowane wejście najwyższego priorytetu przeznaczone do awaryjnego otwarcia przejścia kontrolowanego "na żądanie". Linia wejściowa powinna być monitorowana.
11.7.2.2. Funkcja awaryjnego otwarcia przejścia kontrolowanego
Interfejs powinien umożliwiać realizację funkcji awaryjnego otwarcia przyporządkowanego przejścia kontrolowanego w celu umożliwienia swobodnej ewakuacji użytkowników obiektu w następujących przypadkach:
- uaktywnienia wejścia najwyższego priorytetu,
- przerwy lub zwarcia w torze transmisji pomiędzy interfejsem a centralą kontroli dostępu, o ile interfejs nie jest przeznaczony do użytkowania z rezerwowym źródłem zasilania,
- zaniku zasilania podstawowego,
- błędu w realizacji programu (dotyczy interfejsów sterowanych programowo).
11.7.3. WYMAGANIA SZCZEGÓŁOWE
11.7.3.1. Interfejsy przejścia kontrolowanego powinny posiadać oznaczenia i opisy w języku polskim.
11.7.3.2. Wymagania w zakresie odporności i wytrzymałości na oddziaływanie środowiska
W zakresie parametrów eksploatacyjnych interfejs przejścia kontrolowanego powinien wykazywać właściwości odpornościowe i wytrzymałościowe określone w normie PN-EN 50133-1, przy ostrości narażeń właściwej dla III (grupy) klasy środowiskowej. Spełnienie wymagań powinno być potwierdzone stosownym dokumentem.
11.7.3.3. Wymagania w zakresie kompatybilności elektromagnetycznej oraz zabezpieczenia elektrycznego
Interfejs powinien spełniać wymagania normy PN-EN 55022 w zakresie emisji oraz normy PN-EN 50130-4 w zakresie odporności na zakłócenia pochodzenia elektromagnetycznego.
W zakresie zabezpieczenia elektrycznego interfejs powinien spełniać wymagania normy PN-EN 60950-1.
Spełnienie wymagań powinno być potwierdzone stosownym dokumentem.
12.1. CENTRALE STERUJĄCE URZĄDZENIAMI PRZECIWPOŻAROWYMI
12.1.1. WYMAGANIA OGÓLNE
Centrale sterujące urządzeniami przeciwpożarowymi powinny spełniać wymagania aprobaty technicznej lub polskiej normy wyrobu. Spełnienie wymagań powinno być potwierdzone stosownym dokumentem.
12.1.2. WYMAGANIA SZCZEGÓŁOWE
12.1.2.1. Centrala sterująca powinna jednoznacznie sygnalizować następujące stany pracy:
- stan dozorowania,
- stan alarmowania pożarowego,
- stan uszkodzenia,
- stan zablokowania (o ile przewidziano),
- stan testowania (o ile przewidziano).
12.1.2.2. Centrale powinny posiadać oznaczenia, opisy i podawać komunikaty w języku polskim.
12.1.2.3. Do centrali powinna być dołączona opracowana przez producenta w języku polskim instrukcja przeprowadzenia odpowiednich prób i badań potwierdzających prawidłowość jego działania w systemie po zainstalowaniu w obiekcie.
12.2. ZASILACZE URZĄDZEŃ PRZECIWPOŻAROWYCH
12.2.1. WYMAGANIA OGÓLNE
Zasilacze urządzeń przeciwpożarowych stosowane w systemach sygnalizacji alarmu pożarowego powinny spełniać wymagania normy PN-EN 54-4. Zasilacze urządzeń przeciwpożarowych stosowane w dźwiękowych systemach ostrzegawczych powinny spełniać wymagania normy PN-EN 54-4 z wyłączeniem długości czasu pracy awaryjnej. Zasilacze urządzeń przeciwpożarowych stosowane w systemach wentylacji pożarowej powinny spełniać wymagania normy PN-EN 12101-10.
Spełnienie wymagań powinno być potwierdzone stosownym dokumentem.
12.2.2. WYMAGANIA SZCZEGÓŁOWE
12.2.2.1. Zasilacze urządzeń przeciwpożarowych powinny posiadać oznaczenia i opisy w języku polskim.
12.2.2.2. Do zasilaczy powinna być dołączona opracowana przez producenta w języku polskim instrukcja przeprowadzenia odpowiednich prób i badań potwierdzających prawidłowość jego działania w systemie po zainstalowaniu w obiekcie.
12.2.2.3. Zasilacze urządzeń przeciwpożarowych stosowane w systemach wentylacji pożarowej powinny rozpoznawać i sygnalizować wysoką rezystancję wewnętrzną baterii i przyłączonych do niej elementów obwodu tak, jak wymaga tego norma PN-EN 54-4 oraz powinny przechodzić badania funkcjonalne przewidziane normą PN-EN 12101-10 dla dolnej tolerancji napięcia publicznej sieci zasilającej równej minus 15%. Spełnienie wymagań powinno być potwierdzone stosownym dokumentem.
12.3. RĘCZNE PRZYCISKI STOSOWANE W SYSTEMACH ODDYMIANIA
12.3.1. PODZIAŁ
Ze względu na sposób działania ręczne przyciski oddymiania (RPO) dzieli się na dwa typy:
Typ I - przycisk oddymiania, który jest używany jako przycisk i jako urządzenie sygnalizacji stanu dozoru, uszkodzenia oraz wyzwolenia.
Takie przyciski oddymiania powinny posiadać następujące elementy obsługowe i sygnalizacji:
- element kruchy,
- element uruchamiający,
- urządzenie kasowania "kasowanie",
- czerwony element świetlny "uruchomienie",
- zielony element świetlny "dozór",
- żółty element świetlny "uszkodzenie".
Dopuszczalne są sygnalizacje dodatkowe. Nie powinny one jednak wykorzystywać barwy zielonej i czerwonej.
Typ II - przycisk oddymiania używany wyłącznie do sterowania.
Takie przyciski oddymiania powinny posiadać następujące elementy obsługowe i sygnalizacji:
- element kruchy,
- element uruchamiający,
- czerwony element świetlny "uruchomienie",
- urządzenie kasowania "kasowanie" - stosowane fakultatywnie.
Dopuszczalne są sygnalizacje dodatkowe. Nie powinny one jednak wykorzystywać barwy czerwonej. Barwa zielona powinna być stosowana wyłącznie do sygnalizacji stanu dozoru.
12.3.2. WYMAGANIA OGÓLNE
Ręczne przyciski stosowane w systemach oddymiania powinny spełniać wymagania aprobaty technicznej lub polskiej normy wyrobu. Spełnienie wymagań powinno być potwierdzone stosownym dokumentem.
12.3.3. WYMAGANIA SZCZEGÓŁOWE
12.3.3.1. Barwa obudowy i płyty czołowej przycisku powinna być pomarańczowa zgodna z RAL 2011 lub zbliżona.
12.3.3.2. Powyżej pola obsługi, umieszczony symetrycznie i centralnie na przedniej stronie, powinien znajdować się napis "ODDYMIANIE". Litery powinny być koloru białego lub czarnego.
12.3.3.3. Ręczne przyciski stosowane w systemach oddymiania powinny posiadać oznaczenia i opisy w języku polskim.
12.4. ELEKTROMECHANICZNE URZĄDZENIA WYKONAWCZE W SYSTEMACH STEROWANIA URZĄDZENIAMI PRZECIWPOŻAROWYMI
12.4.1. SIŁOWNIKI LINIOWE
12.4.1.1. PODZIAŁ
W zależności od funkcji, jakie spełnia instalacja oddymiania pożarowego, rozróżnia się następujące typy siłowników elektromechanicznych liniowych:
a) TYP A - siłowniki stosowane do systemów oddymiania,
b) TYP B - siłowniki stosowane do systemów oddymiania i przewietrzania.
12.4.1.2. WYMAGANIA OGÓLNE
12.4.1.2.1. Wymagania dotyczące konstrukcji mechanicznej
Obudowa siłownika powinna spełniać wymagania co najmniej klasy:
- IP 21C dla siłowników typu A,
- IP 33C dla siłowników typu B.
Siłownik powinien być wyposażony w układ ryglujący w krańcowym położeniu lub przekładnie silnika powinny być samohamowne w taki sposób, aby siłownik pod obciążeniem nominalnym utrzymał stan wysuwu w czasie dłuższym niż 30 min.
Ponadto konstrukcja mechaniczna siłownika powinna zapewniać prawidłowe funkcjonowanie siłownika w warunkach rzeczywistego pożaru.
12.4.1.2.2. Wymagania dotyczące wykonania elektrycznego
Siłownik powinien posiadać krańcowe wyłączniki odłączające zasilanie silnika w przypadku osiągnięcia krańcowego położenia.
12.4.1.2.3. Charakterystyka obciążeniowa
Siłownik powinien posiadać możliwość utrzymania stanu pełnego wysuwu pod obciążeniem dociskającym równym 1,3 obciążenia nominalnego podanego przez producenta.
Siłownik powinien posiadać możliwość utrzymania stanu braku wysuwu pod obciążeniem rozrywającym równym 1,3 obciążenia nominalnego podanego przez producenta.
Siłowniki typu A stosowane do systemów oddymiania powinny wytrzymać co najmniej 1000 (tysiąc) uruchomień.
Siłowniki typu B stosowane do systemów oddymiania i przewietrzania powinny wytrzymać co najmniej 10000 (dziesięć tysięcy) uruchomień.
12.4.1.2.4. Czas działania
Siłownik powinien zapewnić czas wysuwu nie większy niż 60 s w warunkach zasilania napięciem Un+10%-15% pod obciążeniem nominalnym.
12.4.1.2.5. Trwałość
Trwałość urządzenia i pewność funkcjonowania jest sprawdzana przez 1000-krotne (tysiąc) wykonanie cyklu "podnoszenie-opuszczenie" przy nominalnych parametrach zasilania oraz nominalnym obciążeniu, zgodnie z dokumentacją techniczną. W urządzeniach stosowanych do oddymiania oraz przewietrzania (typ B) sprawdzenie trwałości należy przeprowadzić przez 10000-krotne (dziesięć tysięcy) wykonanie cyklu "podnoszenie-opuszczenie" przy nominalnych parametrach zasilania oraz nominalnym obciążeniu, zgodnie z dokumentacją techniczną.
Między poszczególnymi cyklami pracy siłownika należy przewidzieć okresy umożliwiające stabilizację temperatury na dopuszczalnym poziomie, ustalonym z przedstawicielem producenta. W przypadku braku takich informacji należy przyjąć okresy - 4/6 T, gdzie T jest czasem wykonywania wysuwu pod obciążeniem.
W pierwszym i ostatnim cyklu należy pomierzyć rzeczywiste wartości:
- czas "podnoszenia",
- czas "opuszczania",
- pobór prądu,
- skok (wysuw).
Siłownik spełnia wymagania, jeżeli:
- dla urządzeń typu A zostanie wykonanych 1000 (tysiąc) cykli "podnoszenie-opuszczenie",
- dla urządzeń typu B zostanie wykonanych 10000 (dziesięć tysięcy) cykli "podnoszenie-opuszczenie",
- czasy "podnoszenia" oraz czasy "opuszczenia" nie zmieniły się więcej niż 10 %,
- skok nie zmienił się więcej niż 5 %,
- pobór prądu nie zmienił się więcej niż +10 % odpowiednio dla opuszczania i podnoszenia.
Dla siłowników do klap do grawitacyjnego usuwania dymu i ciepła badanie przeprowadzić wg pkt 7.1.1 PN EN12101-2 dla minimalnej klasy Re50 z obciążeniem deklarowanym przez producenta oraz 3-krotne otwarcie do położenia roboczego z obciążeniem nominalnym deklarowanym przez producenta.
Siłowniki typu B powinny być badane dodatkowo zgodnie z pkt 7.1.3 PN EN12101-2 do deklarowanego położenia wentylacyjnego pod obciążeniem deklarowanym przez producenta, następnie wg pkt 7.1.1 PN EN 12101 -2 dla minimalnej klasy Re50 oraz 3-krotne otwarcie do położenia roboczego pod obciążeniem nominalnym deklarowanym przez producenta. Siłownik spełnia wymagania jeżeli:
- siłownik wykonał odpowiednią ilości cykli, a na koniec każdego suwu wysuwania/wsuwania pozostawał odpowiednio wysunięty/wsunięty po odcięciu źródła energii niezależnie od przyłożonego obciążenia,
- czasy "podnoszenia" oraz czasy "opuszczenia" nie zmieniły się więcej niż 10 % i nie przekracza 60 s,
- skok nie zmienił się więcej niż 5 %,
- pobór prądu nie zmienił się więcej niż +10 % odpowiednio dla opuszczania i podnoszenia.
12.4.1.3. WYMAGANIA SZCZEGÓŁOWE
12.4.1.3.1. Odporność na oddziaływanie wysokiej temperatury
Siłownik powinien wykazywać zdolność do prawidłowego funkcjonowania w warunkach rzeczywistego pożaru.
Parametry testu:
- obciążenie - nominalne wg danych producenta,
- temperatura uruchomienia -70 °C (poprzez uruchomienie ręczne).
W przypadku siłowników wyposażonych w wyzwalacze termiczne, moment uruchomienia wynika z przekroczenia temperatury zadziałania wyzwalacza.
Siłownik wraz z dostarczonym kablem poddaje się następującym narażeniom:
- czas: 0 ÷ 8 min - liniowe podnoszenie temperatury od temp. otoczenia do 450 °C,
- czas: 8 ÷ 30 min - stabilizowanie temperatury na poziomie 450 °C ± 20 °C.
Siłownik spełnia wymagania, jeżeli przy zadanej temperaturze uruchomienia wykonał pełny wysuw oraz utrzymał obciążenie podczas pozostałego czasu próby.
Dla siłowników do klap do grawitacyjnego usuwania dymu i ciepła badanie przeprowadzić wg Załącznika G normy PN EN12101-2 dla klasy B300 lub B600 oraz kierunku i wartości obciążenia deklarowanych przez producenta.
12.4.1.3.2. Temperatura zadziałania wyzwalacza (dla siłowników posiadających wyzwalacze termiczne)
Wyzwalacz o temperaturze zadziałania 70 °C
Badanie jest wykonywane zgodnie z normą PN-EN 54-5 dla przyrostów temperatury: 0,5 °C/min, 3 °C/min, 20 °C/min.
Czasy zadziałania wyzwalacza powinny się zawierać między dolną i górną granicą czasów zadziałania podaną w poniższej tablicy:
| Prędkość narastania temperatury [°C/min] | Dolna granica czasów zadziałania | Górna granica czasów zadziałania | ||
| [min] | [s] | [min] | [s] | |
| 3 | 7 | 13 | 18 | 40 |
| 20 | 22,5 | 3 | 37 | |
Statyczny próg zadziałania mierzony przy przyroście temperatury 0,5 °C/min nie może być niższy niż 65 °C i nie wyższy niż 74 °C.
Wyzwalacz o temperaturze zadziałania 90 °C
Badanie jest wykonywane zgodnie z normą PN-EN 54-5 dla przyrostów temperatury: 0,5 °C/min, 3 °C/min, 20 °C/min, przy temperaturze początkowej 65 °C.
Czasy zadziałania wyzwalacza powinny się zawierać między dolną a górną granicą czasów zadziałania podaną w poniższej tablicy:
| Prędkość narastania temperatury [°C/min] | Dolna granica czasów zadziałania | Górna granica czasów zadziałania | ||
| [min] | [s] | [min] | [s] | |
| 3 | 7 | 13 | 15 | 40 |
| 20 | 59 | 2 | 55 | |
Statyczny próg zadziałania mierzony przy przyroście temperatury 0,5 °C/min nie może być wyższy niż 93 °C.
Wyzwalacz o temperaturze zadziałania 120 °C
Badanie jest wykonywane zgodnie z normą PN-EN 54-5 dla przyrostów temperatury: 0,5 °C/min, 3 °C/min, 20 °C/min, przy temperaturze początkowej 85 °C.
Czasy zadziałania wyzwalacza powinny się zawierać między dolną a górną granicą czasów zadziałania podaną w poniższej tablicy:
| Prędkość narastania temperatury [°C/min] | Dolna granica czasów zadziałania | Górna granica czasów zadziałania | ||
| [min] | [s] | [min] | [s] | |
| 3 | 7 | 13 | 15 | 40 |
| 20 | 59 | 2 | 55 | |
Statyczny próg zadziałania mierzony przy przyroście temperatury 0,5 °C/min nie może być niższy niż 114 °C.
12.4.1.3.3. Działanie siłownika w temperaturze zadziałania wyzwalacza
Siłownik powinien wykazywać zdolność do poprawnego działania w wysokich temperaturach otoczenia, które mogą krótkotrwale wystąpić w przewidywanych warunkach pracy, do momentu zadziałania wyzwalacza.
Sprawdzenie wymagania polega na poddaniu siłownika działaniu wysokiej temperatury przez okres umożliwiający osiągnięcie stabilnej temperatury, w celu przeprowadzenia obserwacji, a następnie, po powrocie do normalnych warunków otoczenia, wykonaniu sprawdzenia działania siłownika.
Siłownik powinien być zamontowany w normalnym położeniu pracy i podłączony do źródła zasilania. Siłownik powinien być utrzymywany w stanie spoczynku w czasie okresu narażania, z wyjątkiem końcowego okresu, w czasie którego powinien wykonać pełen cykl "podnoszenie-opuszczenie".
Należy stosować warunki badania podane w poniższej tablicy, przy czym szybkość wzrostu temperatury nie powinna przekraczać 1 °C/min:
| Temperatura | +75 °C |
| Czas narażenia | 4 h |
| Uwaga: narażenie dotyczy urządzeń, których temperatura zadziałania wyzwalaczy nie przekracza 70 °C | |
| Temperatura | 110 °C |
| Czas narażenia | 4 h |
| Uwaga: narażenie dotyczy urządzeń, których temperatura zadziałania wyzwalaczy nie przekracza 93 °C | |
Siłowniki, które wymagają zasilania w stanie spoczynku, powinny być nadzorowane w celu stwierdzenia niewłaściwego działania lub wystąpienia sygnałów uszkodzenia w czasie narażania. W końcowym okresie narażania, w czasie gdy siłownik jest uruchomiony (bez obciążenia), należy zmierzyć parametry działania urządzenia: pobierany prąd, czas wykonywania pełnych wysuwów. Po okresie minimum jednogodzinnego stabilizowania w warunkach normalnych należy sprawdzić podstawowe parametry działania w cyklu "podnoszenie-opuszczenie".
Siłownik spełnia wymagania, jeżeli:
1. w czasie narażenia nie zostały wykryte nieprawidłowości działania lub sygnały uszkodzenia, parametry działania siłownika (bez obciążenia) nie zmieniły się więcej niż 5 %;
2. zmierzone przed i po narażeniu pod obciążeniem:
- czasy "podnoszenia" oraz czasy "opuszczenia" nie zmieniły się więcej niż 10 %,
- pobór prądu nie zmienił się więcej niż 10 %.
12.4.1.3.4. Odporność na wilgotne gorąco cykliczne
Siłownik powinien wykazywać zdolność do poprawnego działania w warunkach wysokiej wilgotności względnej, gdy występuje na nim kondensacja pary wodnej.
Sprawdzenie wymagania polega na poddaniu urządzenia cyklicznym zmianom temperatury między 25 °C, a odpowiednio 40 °C lub 55 °C. Wilgotność względną należy utrzymywać w granicach 93 % podczas występowania wysokiej temperatury oraz powyżej 95 % przy niższej temperaturze, a także podczas zmian temperatury. Szybkość wzrostu temperatury powinna być taka, aby na powierzchni urządzenia następowała kondensacja pary.
Siłownik powinien być zamontowany w normalnym położeniu pracy i podłączony do źródła zasilania.
Urządzenie powinno być utrzymywane w stanie spoczynku w czasie narażania, z wyjątkiem końcowego okresu, w czasie którego powinno wykonać pełen cykl "podnoszenie-opuszczenie".
Należy stosować warunki badania podane w poniższej tablicy:
| Typ |
Dolna wartość temperatury [°C] |
Wilgotność względna (D w t) [%] |
Górna wartość temperatury [°C] |
Wilgotność względna (G w t) [%] |
Liczba cykli |
| A | 25 ± 3 | >95 | 40 ± 2 | 93 ± 3 | 2 |
| B | 25 ± 3 | >95 | 55 ± 2 | 93 ± 3 | 2 |
Siłowniki, które wymagają zasilania w stanie spoczynku powinny być nadzorowane w celu stwierdzenia niewłaściwego działania lub wystąpienia sygnałów uszkodzenia w czasie narażania. W końcowym okresie narażania, w czasie gdy siłownik jest uruchomiony, należy zmierzyć parametry działania siłownika.
Siłownik spełnia wymagania, jeżeli:
1) w czasie narażenia nie zostały wykryte nieprawidłowości działania lub sygnały uszkodzenia;
2) zmierzone przed i w czasie narażenia pod obciążeniem:
- czasy "podnoszenia" oraz czasy "opuszczenia" nie zmieniły się więcej niż 10 %,
- czasy "podnoszenia" oraz czasy "opuszczenia" nie przekroczyły 60 s,
- pobór prądu nie zmienił się więcej niż 10 %.
12.4.1.3.5. Wytrzymałość na wilgotne gorąco stałe
Siłownik powinien wykazywać zdolność do wytrzymania długotrwałego działania wilgoci w środowisku pracy (np. zmiany właściwości elektrycznych na skutek absorpcji, reakcji chemicznych z udziałem wilgoci, korozji elektrochemicznej itp.).
Sprawdzenie wymagania polega na poddaniu urządzenia działaniu stałej temperatury 40 °C oraz stałej wilgotności względnej 93 % w taki sposób, aby na urządzeniu nie występowała kondensacja pary wodnej.
Siłownik powinien być zamontowany w normalnym położeniu pracy. W czasie badania urządzenie nie powinno być zasilane.
Należy stosować warunki badania podane w poniższej tablicy.
| Typ | Temperatura [°C] | Wilgotność względna [%] | Czas trwania narażenia [doby] |
| A i B | 40 ± 2 | 93 ± 3 | 21 |
Podczas narażania nie są wykonywane pomiary. Po okresie minimum jednogodzinnego stabilizowania w warunkach normalnych należy sprawdzić podstawowe parametry działania w cyklu "podnoszenie-opuszczenie".
Siłownik spełnia wymagania, jeśli zmierzone przed i po narażeniu pod obciążeniem:
- czasy "podnoszenia" oraz czasy "opuszczenia" nie zmieniły się więcej niż 10 %,
- czasy "podnoszenia" oraz czasy "opuszczenia" nie przekroczyły 60 s,
- pobór prądu nie zmienił się więcej niż 10 %.
12.4.1.3.6. Wytrzymałość na oddziaływanie atmosfery korozyjnej SO2 (wytrzymałość)
Siłownik powinien wykazywać zdolność do wytrzymania efektów korodującego oddziaływania dwutlenku siarki, stanowiącego czynnik skażający atmosferę.
Sprawdzenie wymagania polega na narażeniu urządzenia na działanie atmosfery zawierającej dwutlenek siarki w stałej temperaturze i w warunkach wysokiej wilgotności względnej. Warunki badania powinny utrzymywać temperaturę powierzchni urządzenia powyżej punktu rosy. Obecność higroskopijnych materiałów na urządzeniu lub wytworzone produkty korozji mogą spowodować kondensację pary wodnej.
Siłownik powinien być zamontowany w normalnym położeniu pracy. Do zacisków powinny być podłączone nieocynowane, miedziane przewody o odpowiedniej średnicy, tak aby można było wykonać badania funkcjonowania bez wykonywania dodatkowych połączeń. W czasie badania urządzenie nie jest zasilane.
Należy stosować warunki badania podane w poniższej tablicy:
| Typ | Zawartość dwutlenku siarki [ppm] | Temperatura [°C] |
Wilgotność względna (G w t) [%] |
Liczba cykli |
| A i B | 25 ± 5 | 25 ± 2 | 93 ± 3 | 21 |
| Uwaga: ppm - części na milion w objętości (cm3/m3) | ||||
Podczas narażania pomiary nie są wykonywane.
Po narażeniu siłownik należy wyjąć z komory probierczej i suszyć co najmniej przez 16 h w temperaturze 40 °C, w wilgotności względnej poniżej 50 %, a następnie poddać reklimatyzacji w ciągu 2 h w normalnych warunkach laboratoryjnych. Po okresie stabilizowania w warunkach normalnych należy sprawdzić podstawowe parametry działania w cyklu "podnoszenie-opuszczenie".
Siłownik spełnia wymagania, jeśli zmierzone przed i po narażeniu pod obciążeniem:
- czasy "podnoszenia" oraz czasy "opuszczenia" nie zmieniły się więcej niż 10 %,
- czasy "podnoszenia" oraz czasy "opuszczenia" nie przekroczyły 60 s,
- pobór prądu nie zmienił się więcej niż 10 %.
12.4.1.3.7. Odporność na udary pojedyncze
Siłownik powinien wykazywać zdolność do poprawnego działania w warunkach udarów mechanicznych, które mogą wystąpić w czasie transportu oraz w przewidywanych warunkach pracy.
Sprawdzenie wymagania polega na narażeniu siłownika na oddziaływanie pojedynczego udaru mechanicznego.
Siłownik powinien być zamontowany w normalnym położeniu pracy i podłączony do źródła zasilania.
Siłownik powinien być utrzymywany w stanie spoczynku w czasie narażania.
Należy stosować warunki badania podane w poniższej tablicy.
| Typ |
Czas trwania impulsu [ms] |
Maksymalne przyśpieszenie w zależności od masy próbki M (kg) [m/s2] |
Liczba kierunków wstrząsów | Ilość impulsów na kierunek | |
| M Ł 4,75 kg | M > 4,75 kg | ||||
| A i B | 25 ± 5 | 1,0 x(100-20M) | - | 6 | 3 |
Siłownik powinien być nadzorowany w celu stwierdzenia niewłaściwego działania lub występowania sygnałów uszkodzenia w czasie narażania oraz w ciągu następnych 2 min.
W warunkach normalnych należy sprawdzić podstawowe parametry działania w cyklu "podnoszenie-opuszczenie".
Siłownik spełnia wymagania, jeżeli:
a) w czasie narażenia nie zostały wykryte nieprawidłowości działania lub sygnały uszkodzenia,
b) zmierzone przed i po narażeniu w czasie sprawdzenia działania pod obciążeniem:
- czasy "podnoszenia" oraz czasy "opuszczenia" nie zmieniły się więcej niż 10 %,
- czasy "podnoszenia" oraz czasy "opuszczenia" nie przekroczyły 60 s,
- pobór prądu nie zmienił się więcej niż 10 %.
12.4.1.3.8. Ponadto w zakresie parametrów eksploatacyjnych siłowniki liniowe powinny wykazywać:
a) zdolność do poprawnego działania w wysokich temperaturach otoczenia, które mogą krótkotrwale wystąpić w przewidywanych warunkach pracy.
Należy zachować podane niżej parametry:
- temperatura: 55 °C ± 2 °C,
- czas trwania: 16 h.
Warunki narażeń opisane w normie PN-EN 60068-2-2;
b) zdolność do poprawnego funkcjonowania przy niskich temperaturach otoczenia. Należy zachować podane niżej parametry:
- temperatura: -10 °C ± 3 °C (dla typu A),
- 25 °C ± 3 °C (dla typu B),
- czas trwania: 16 h.
Warunki narażeń opisane w normie PN-EN60068-2-1;
c) odporność na uderzenia mechaniczne na powierzchnię, jakich mogą doznawać w normalnym środowisku roboczym.
Należy zachować podane niżej parametry:
- energia uderzenia: (1,9 ± 0,1) J,
- liczba uderzeń na punkt: 1.
Warunki narażeń opisane w normie PN-EN 60068-2-75;
d) odporność na wibracje o poziomach, które mogą wystąpić w ich otoczeniu podczas pracy.
Należy zachować podane niżej parametry:
- zakres częstotliwości: 10 Hz do 150 Hz,
- amplituda przyśpieszenia: 4,905 ms-2 (0,5 g),
- liczba osi: 3,
- liczba cykli przemiatania na oś: 1 dla każdego stanu pracy.
Warunki narażeń opisane w normie PN-EN 60068-2-6;
e) wytrzymałość na długotrwałe wpływy wibracji o poziomach odpowiednich do środowiska roboczego.
Należy zachować podane niżej parametry:
- zakres częstotliwości: 10 Hz do 150 Hz,
- amplituda przyśpieszenia: 9,81 ms-2 (1 g),
- liczba osi: 3,
- liczba cykli wibracji na oś: 20 na oś.
Warunki narażeń opisane w normie PN-EN 60068-2-6;
f) odporność na wyładowania elektrostatyczne dla granicznych wartości napięcia probierczego 8 kV dla wyładowań w powietrzu i 6 kV dla wyładowań kontaktowych do powierzchni przewodzących. Warunki narażeń opisane w normie PN-EN 50130-4 i normie PN-EN 61000-4-2 + A2;
g) odporność na zakłócenia sinusoidalne przewodzone indukowane przez pola o częstotliwościach radiowych w zakresie od 150 kHz do 200 MHz, przy napięciu probierczym 10 Vrms dla modulacji AM i PM. Warunki narażeń opisane w normie PN-EN 50130-4 i normie PN-EN 61000-4-6 +A1;
h) odporność na serię szybkich, elektrycznych zakłóceń impulsowych o niskiej energii, które mogą być wytwarzane przez przekaźniki, styczniki, przełączanie obciążeń indukcyjnych itp. i mogą być indukowane do układów sygnałowych i zasilania sieciowego przy poziomach:
- 2 kV do zacisków zasilania sieciowego,
- 1 kV do zacisków wejściowych, sygnałowych, danych i sterujących.
Warunki narażeń opisane w normie PN-EN 50130-4;
i) odporność na udary napięciowe o wysokiej energii, które mogą być indukowane w kablach zasilających i sygnałowych, o wartościach:
- dla linii zasilających prądu przemiennego:
linia do linii (zakłócenia symetryczne): 1 kV,
linia do ziemi (zakłócenia niesymetryczne): 2 kV,
- dla linii stałoprądowych niskiego napięcia i linii sygnałowych:
linia do ziemi (zakłócenia niesymetryczne): 1 kV.
Warunki narażeń opisane w normie PN-EN 50130-4 i normie PN-EN 61000-4-5:+ A1;
j) odporność na krótkotrwałe obniżenia i zaniki napięcia sieciowego takie jak te, które są spowodowane przez przełączanie obciążenia i działanie urządzeń zabezpieczających w obwodach rozdziału mocy. Wartości obniżeń podano w poniższej tablicy:
| Obniżenie napięcia | Czas trwania obniżenia w półokresach |
| 60 % | 20 |
| 100 % | 10 |
Warunki narażeń opisane w normie PN-EN 50130-4;
k) odporność na wpływ pól elektromagnetycznych wytwarzanych przez urządzenia radiowe nadawczo-odbiorcze, radiotelefony, stacje radiowe i telewizyjne itp. w zakresie częstotliwości od 1 MHz do 2.000 MHz przy natężeniu pola 10 V/m i modulacji AM i PM, przy czym w zakresach 415 ÷ 466 MHz i 890 ÷ 960 MHz przy natężeniu pola 30 V/m.
Warunki narażeń opisane w normie PN-EN 50130-4;
l) zdolność do poprawnego działania w przewidywanym zakresie zmian napięcia zasilającego +15-10 %.
12.4.1.3.9. Znakowanie
Na każdym siłowniku powinny być naniesione w sposób trwały następujące dane:
a) nazwa lub znak towarowy producenta lub dostawcy,
b) oznaczenie modelu (typ lub numer),
c) oznaczenie klasy klimatycznej,
d) kategoria środowiskowa (wewnętrzny / zewnętrzny, specjalne warunki środowiskowe),
e) oznaczenia zacisków do przyłączania przewodów,
f) znak(-i) lub kod(y) (np. numer seryjny lub kod partii) za pomocą którego(-ych) producent może określić, co najmniej datę lub partię i miejsce produkcji.
Znakowanie powinno być widoczne podczas instalowania siłownika i powinno być dostępne podczas konserwacji.
12.4.2. SIŁOWNIKI OBROTOWE
12.4.2.1. PODZIAŁ
Zależnie od warunków środowiskowych w miejscu zainstalowania, rozróżnia się dwie kategorie środowiskowe siłowników obrotowych:
I kategoria środowiskowa
Urządzenia przeznaczone do użytku wewnętrznego.
Dla tej kategorii wymagana jest prawidłowa praca urządzenia w zakresie temperatur: od -10 °C do +55 °C.
II kategoria środowiskowa
Urządzenia przeznaczone do użytku zewnętrznego lub wewnętrznego w miejscach gdzie mogą być narażone na działanie temperatur zewnętrznych.
Dla tej kategorii wymagana jest prawidłowa praca urządzenia w zakresie temperatur: od -25 °C do +55 °C.
Producent powinien podać kategorię środowiskową urządzenia w dokumentacji technicznej.
12.4.2.2. WYMAGANIA OGÓLNE
12.4.2.2.1. Znakowanie
Na każdym siłowniku powinny być naniesione w sposób trwały następujące dane:
a) nazwa lub znak towarowy producenta lub dostawcy,
b) oznaczenie modelu (typ lub numer),
c) oznaczenie klasy klimatycznej,
d) kategoria środowiskowa (wewnętrzny / zewnętrzny, specjalne warunki środowiskowe),
e) oznaczenia zacisków do przyłączania przewodów,
f) znak(-i) lub kod(y) (np. numer seryjny lub kod partii) za pomocą którego(-ych) producent może określić, co najmniej datę lub partię i miejsce produkcji.
Znakowanie powinno być widoczne podczas instalowania siłownika i powinno być dostępne podczas konserwacji.
12.4.2.2.2. Wykonanie
Siłownik obrotowy stosowany w systemach wentylacji i klimatyzacji zawiera napęd mechaniczny sprężynowy, naciągany silnikiem elektrycznym lub ręcznie. Uruchomienie siłownika do pozycji bezpiecznej klapy przeciwpożarowej (praca napędu mechanicznego zamykającego klapę) następuje w wyniku zaniku napięcia zasilającego. Dzięki zgromadzonej energii w sprężynie jest możliwe zamknięcie klapy w warunkach pożaru oraz przy braku zasilania elektrycznego. Siłownik może być uruchamiany dedykowanym sterownikiem, modułem sterującym systemu automatyki pożarowej (SAP) lub wyzwalaczem termicznym. Siłownik w żadnym przypadku nie może być stosowany w trybie naciągania sprężyny do uruchamiania klap oddymiających stosowanych w systemach pożarowej wentylacji oddymiającej. Siłownik obrotowy stosowany w systemach pożarowej wentylacji oddymiającej zawiera napęd w postaci silnika elektrycznego komutatorowego lub krokowego. Ruch klapy oddymiającej w obie strony następuje w wyniku działania silnika elektrycznego. Siłownik może być uruchamiany dedykowanym sterownikiem lub modułem sterującym systemu SAP (w konfiguracji gwarantującej pracę w warunkach pożaru). Siłownik w żadnym przypadku nie może być stosowany do uruchamiania klap przeciwpożarowych. Siłownik powinien być zasilany ze źródła gwarantującego prawidłową pracę w warunkach pożaru, za pośrednictwem przewodów o odporności minimum E30.
12.4.2.2.3. Wymagania dotyczące konstrukcji mechanicznej
Wymagania dla siłowników obrotowych współpracujących z klapami przeciwpożarowymi (w systemach wentylacji i klimatyzacji):
a) siłownik powinien posiadać krańcowe wyłączniki umożliwiające identyfikację położenia klapy przez urządzenia współpracujące;
b) siłownik powinien mieć dodatkową możliwość ręcznego naciągania sprężyny przy pomocy odpowiedniego narzędzia: pokrętła, korby;
c) siłownik powinien mieć możliwość uruchamiania napędu sprężynowego (zamykanie klapy) przy pomocy wyzwalacza temperatury o temperaturze nominalnej 70 °C, 90 °C, 120 °C;
d) wyzwalacz termiczny siłownika może być zainstalowany wewnątrz klapy (wymaganie); może być też częścią składową siłownika. Służy on wówczas do kontroli temperatury na zewnątrz kanału wentylacyjnego (opcja);
e) siłownik powinien zapewnić czas obrotu nie dłuższy niż 60 s, w zakresie nominalnego kąta w trybie pracy napędu sprężynowego. Dotyczy siłowników o takim zadeklarowanym czasie obrotu;
f) siłownik obciążony momentem nominalnym powinien mieć możliwość naciągu sprężyny, w warunkach zasilania napięciem Un+10%-15% (dotyczy siłowników wyposażonych w silnik elektryczny naciągający sprężynę);
g) siłownik powinien posiadać możliwość utrzymania stanu krańcowego położenia (klapa zamknięta) pod obciążeniem otwierającym klapę równym 1,3 momentu nominalnego podanego przez producenta;
h) siłownik powinien być wyposażony w układ ryglujący w krańcowym położeniu lub przekładnie silnika powinny być samohamowne w taki sposób, aby siłownik obciążony momentem nominalnym utrzymał stan zamknięcia klapy w czasie dłuższym niż 30 min;
i) siłownik powinien wytrzymać 1000 (tysiąc) uruchomień w zakresie pracy sprężynowej;
j) stopień ochrony minimum IP 21C.
Wymagania dla siłowników obrotowych współpracujących z klapami oddymiającymi (w systemach pożarowej wentylacji oddymiającej):
a) siłownik powinien posiadać krańcowe wyłączniki umożliwiające identyfikację położenia wału siłownika/klapy przez urządzenia współpracujące (sterownik);
b) sposób przyłączenia zasilania siłownika powinien być zgodny z rysunkiem nr 12.4.2.2.3:
Rys. nr 12.4.2.2.3
c) siłownik powinien mieć dodatkową możliwość ręcznego obrotu wału przy pomocy odpowiedniego narzędzia: pokrętła, korby;
d) połączenie między siłownikiem a klapą powinno gwarantować prawidłową pracę w warunkach wysokiej temperatury - powinno być wykonane ze stali;
e) siłownik powinien posiadać dobrze widoczny wskaźnik położenia wału;
f) wszystkie elementy istotne dla niezawodnego działania siłownika (elementy przekładni) powinny być wykonane z metalu;
g) siłownik powinien zapewnić czas wykonania deklarowanego kąta obrotu nie dłuższy niż 60 s pod obciążeniem nominalnym. Dotyczy urządzeń z takim zadeklarowanym czasem;
h) siłownik powinien mieć możliwość pracy z obciążeniem momentem nominalnym w obu kierunkach w warunkach zasilania napięciem Un+10%-15%;
i) siłownik powinien posiadać możliwość utrzymania stanu obu krańcowych położeń pod obciążeniem skierowanym przeciwnie, równym 1,3 momentu nominalnego podanego przez producenta;
j) siłownik powinien być wyposażony w układ ryglujący w krańcowym położeniu lub przekładnie silnika powinny być samohamowne w taki sposób, aby siłownik obciążony momentem nominalnym utrzymał stan zamknięcia klapy w czasie dłuższym niż 30 min;
k) siłownik powinien wytrzymać 10000 (dziesięć tysięcy) uruchomień, z czego 50 % z obciążeniem przeciwnym dla jednego kierunku obrotu i 50 % dla drugiego kierunku;
l) stopień ochrony minimum IP 21C;
m) konstrukcja siłownika powinna zapewnić możliwość napędu klapy w warunkach pożaru w ciągu minimum 30 min.
12.4.2.2.4. Trwałość
W przypadku siłowników pracujących w systemach wentylacji i klimatyzacji, trwałość urządzenia i pewność funkcjonowania jest sprawdzona przez 1000-krotne (tysiąc) wykonanie cyklu "otwórz-zamknij", przy nominalnych parametrach zasilania oraz nominalnym obciążeniu przy pracy sprężynowej, zgodnie z dokumentacją techniczną.
W przypadku siłowników pracujących w systemach pożarowej wentylacji oddymiającej, trwałość urządzenia i pewność funkcjonowania jest sprawdzana przez 10000-krotne (dziesięć tysięcy) wykonanie cyklu "otwórz-zamknij", przy nominalnych parametrach zasilania, przy czym 50 % z obciążeniem przeciwnym dla jednego kierunku obrotu wału, a następnie 50 % dla drugiego kierunku, zgodnie z dokumentacją techniczną.
Między poszczególnymi cyklami pracy siłownika należy przewidzieć okresy umożliwiające stabilizację temperatury na dopuszczalnym poziomie, ustalonym z przedstawicielem producenta. W przypadku braku takich informacji należy przyjąć okresy - 4/6 T, gdzie T jest czasem wykonywania obrotu pod obciążeniem.
W pierwszym i ostatnim cyklu należy zmierzyć rzeczywiste wartości:
- czas pracy silnikowej,
- czas pracy sprężynowej (dla siłowników z napędem sprężynowym),
- pobór prądu,
- kąt obrotu.
Wynik sprawdzenia jest pozytywny, jeżeli zostaną spełnione następujące warunki:
- zostanie wykonanych odpowiednio 1000 (tysiąc) lub 10000 (dziesięć tysięcy) cykli "otwórz-zamknij",
- czasy pracy sprężynowej oraz silnikowej nie zmieniły się więcej niż 10 % (dotyczy siłowników z napędem sprężynowym),
- kąt obrotu nie zmienił się więcej niż 5 %,
- pobór prądu nie zmienił się więcej niż +10 %.
12.4.2.3. WYMAGANIA SZCZEGÓŁOWE
12.4.2.3.1. Odporność na oddziaływanie wysokiej temperatury
Siłownik powinien posiadać konstrukcję umożliwiającą jego prawidłowe funkcjonowanie w warunkach pożaru.
Parametry testu:
obciążenie - nominalne wg danych producenta,
moment uruchomienia wynika z przekroczenia temperatury zadziałania wyzwalacza,
siłownik wraz z dostarczonym kablem poddaje się następującym narażeniom:
czas: 0 ÷ 8 min. - liniowe podnoszenie temperatury od temp. otoczenia do 450 °C,
czas: 8 ÷ 30 min. - stabilizowanie temperatury na poziomie 450 °C ± 20 °C.
W przypadku przewidywanego izolowania siłownika przy pomocy osłony termicznej, parametry narażenia siłownika powinny być zgodne z wykresem widniejącym na rysunku nr 12.4.2.3.1:
Rys. nr 12.4.2.3.1
Wynik sprawdzenia uznaje się za pozytywny, jeżeli:
a) siłownik obrotowy przeznaczony do współpracy z klapą oddymiającą w systemie pożarowej wentylacji oddymiającej w ostatnich 2 minutach wykonał trzy obroty o kąt nominalny pod obciążeniem nominalnym oraz:
- czasy pracy silnikowej nie zmieniły się więcej niż 10 %,
- kąt obrotu nie zmienił się więcej niż 5 %,
- pobór prądu nie zmienił się więcej niż +10 %;
b) siłownik obrotowy przeznaczony do współpracy z klapą przeciwpożarową w systemie wentylacji i klimatyzacji, przy zadanej temperaturze uruchomienia wykonał obrót o kąt nominalny oraz utrzymał obciążenie podczas pozostałego czasu próby.
12.4.2.3.2 Temperatura zadziałania wyzwalacza (dotyczy siłowników posiadających wyzwalacze termiczne)
Wyzwalacz o temperaturze zadziałania 70 °C
Badanie jest wykonywane zgodnie z normą PN-EN 54-5 dla przyrostów temperatury: 0,5 °C/min, 3 °C/min, 20 °C/min. Czasy zadziałania wyzwalacza powinny się zawierać między dolną a górną granicą czasów zadziałania podaną w poniższej tablicy:
| Prędkość narastania temperatury [°C/min] | Dolna granica czasów zadziałania | Górna granica czasów zadziałania | ||
| [min] | [s] | [min] | [s] | |
| 3 | 7 | 13 | 18 | 40 |
| 20 | 22,5 | 3 | 37 | |
Statyczny próg zadziałania mierzony przy przyroście temperatury 0,5 °C/min nie może być niższy niż 65 °C i nie wyższy niż 74 °C.
Wyzwalacz o temperaturze zadziałania 90 °C
Badanie jest wykonywane zgodnie z normą PN-EN 54-5 dla przyrostów temperatury: 0,5 °C/min, 3 °C/min, 20 °C/min, przy temperaturze początkowej 65 °C.
Czasy zadziałania wyzwalacza powinny się zawierać między dolną a górną granicą czasów zadziałania podaną w poniższej tablicy:
| Prędkość narastania temperatury [°C/min] | Dolna granica czasów zadziałania | Górna granica czasów zadziałania | ||
| [min] | [s] | [min] | [s] | |
| 3 | 7 | 13 | 15 | 40 |
| 20 | 59 | 2 | 55 | |
Statyczny próg zadziałania mierzony przy przyroście temperatury 0,5 °C/min nie może być wyższy niż 93 °C.
Wyzwalacz o temperaturze zadziałania 120 °C
Badanie jest wykonywane zgodnie z normą PN-EN 54-5 dla przyrostów temperatury: 0,5 °C/min, 3 °C/min, 20 °C/min, przy temperaturze początkowej 85 °C.
Czasy zadziałania wyzwalacza powinny się zawierać między dolną a górną granicą czasów zadziałania podaną w poniższej tablicy:
| Prędkość narastania temperatury [°C/min] | Dolna granica czasów zadziałania | Górna granica czasów zadziałania | ||
| [min] | [s] | [min] | [s] | |
| 3 | 7 | 13 | 15 | 40 |
| 20 | 59 | 2 | 55 | |
Statyczny próg zadziałania mierzony przy przyroście temperatury 0,5 °C/min nie może być niższy niż 114 °C.
12.4.2.3.3. Działanie siłownika w temperaturze zadziałania wyzwalacza (dotyczy siłowników posiadających wyzwalacze termiczne)
Siłownik powinien wykazywać zdolność do poprawnego działania w wysokich temperaturach otoczenia, które mogą krótkotrwale wystąpić w przewidywanych warunkach pracy do momentu zadziałania wyzwalacza.
Sprawdzenie wymagania polega na poddaniu siłownika działaniu wysokiej temperatury przez okres umożliwiający osiągnięcie stabilnej temperatury, w celu przeprowadzenia obserwacji, a następnie, po powrocie do normalnych warunków otoczenia, wykonaniu sprawdzenia działania siłownika.
Siłownik powinien być zamontowany w normalnym położeniu pracy i podłączony do źródła zasilania. Urządzenie powinno być utrzymywane w stanie spoczynku w czasie okresu narażania, z wyjątkiem końcowego okresu, w czasie którego powinno wykonać pełen cykl "otwórz-zamknij" (z obciążeniem momentem nominalnym).
Należy stosować warunki badania podane w poniższej tablicy, przy czym szybkość wzrostu temperatury nie powinna przekraczać 1 °C/min:
Temperatura +75 °C
Czas narażenia 4 h
Uwaga: narażenie dotyczy urządzeń, których temperatura zadziałania wyzwalaczy nie przekracza 70 °C
Temperatura 110 °C
Czas narażenia 4 h
Uwaga: narażenie dotyczy urządzeń, których temperatura zadziałania wyzwalaczy nie przekracza 93 °C
Siłowniki, które wymagają zasilania w stanie spoczynku, powinny być nadzorowane w celu stwierdzenia niewłaściwego działania lub wystąpienia sygnałów uszkodzenia w czasie narażania. W końcowym okresie narażania, w czasie gdy urządzenie jest uruchomione należy zmierzyć parametry działania siłownika. Po okresie minimum jednogodzinnego stabilizowania w warunkach normalnych należy sprawdzić podstawowe parametry działania w cyklu "otwórz - zamknij".
Siłownik spełnia wymagania, jeżeli:
1) w czasie narażenia nie zostały wykryte nieprawidłowości działania lub sygnały uszkodzenia, parametry działania siłownika (bez obciążenia) nie zmieniły się więcej niż 5 %;
2) zmierzony przed i po narażeniu w czasie sprawdzenia działania pod obciążeniem:
- czas zamykania pod obciążeniem (praca sprężynowa) oraz czas otwierania bez obciążenia (praca silnikowa) nie zmieniły się więcej niż 10 %,
- pobór prądu nie zmienił się więcej niż 10 %.
12.4.2.3.4. Odporność na wilgotne gorąco cykliczne
Siłownik powinien wykazywać zdolność do poprawnego działania w warunkach wysokiej wilgotności względnej, gdy występuje na nim kondensacja pary wodnej.
Sprawdzenie wymagania polega na poddaniu urządzenia cyklicznym zmianom temperatury między 25 °C a odpowiednio 40 °C lub 55 °C. Wilgotność względną należy utrzymywać w granicach 93 % podczas występowania wysokiej temperatury oraz powyżej 95 % przy niższej temperaturze, a także podczas zmian temperatury. Szybkość wzrostu temperatury powinna być taka, aby na powierzchni urządzenia następowała kondensacja pary.
Urządzenie powinno być zamontowane w normalnym położeniu pracy i podłączone do źródła zasilania. Urządzenie powinno być utrzymywane w stanie spoczynku w czasie okresu narażania, z wyjątkiem końcowego okresu, w czasie którego powinno wykonać pełen cykl "otwórz-zamknij".
Należy stosować warunki badania podane w poniższej tablicy:
| Kategoria | Dolna wartość temperatury [°C] |
Wilgotność względna (D w t) [%] |
Górna wartość temperatury [°C] | Wilgotność względna (G w t) [%] |
Liczba cykli |
| I | 25 ± 3 | >95 | 40 ± 2 | 93 ± 3 | 2 |
| II | 25 ± 3 | >95 | 55 ± 2 | 93 ± 3 | 2 |
Siłowniki, które wymagają zasilania w stanie spoczynku powinny być nadzorowane w celu stwierdzenia niewłaściwego działania lub wystąpienia sygnałów uszkodzenia w czasie narażania.
W końcowym okresie narażania, w czasie gdy urządzenie jest uruchomione, należy zmierzyć parametry działania siłownika. Siłownik spełnia wymagania, jeżeli:
1) w czasie narażenia nie zostały wykryte nieprawidłowości działania lub sygnały uszkodzenia,
2) zmierzone przed i w czasie narażenia pod obciążeniem:
- czasy "otwierania" oraz czasy "zamykania" nie zmieniły się więcej niż 10 %,
- czasy "otwierania" oraz czasy "zamykania" nie przekroczyły 60 s,
- pobór prądu nie zmienił się więcej niż 10 %.
12.4.2.3.5. Wytrzymałość na wilgotne gorąco stałe
Siłownik powinien wykazywać zdolność do wytrzymania długotrwałego działania wilgoci w środowisku pracy (na przykład zmiany właściwości elektrycznych na skutek absorpcji, reakcji chemicznych z udziałem wilgoci, korozji elektrochemicznej). Sprawdzenie wymagania polega na poddaniu urządzenia działaniu stałej temperatury 40 °C oraz stałej wilgotności względnej 93 % w taki sposób, aby na urządzeniu nie występowała kondensacja pary wodnej. Siłownik powinien być zamontowany w normalnym położeniu pracy. W czasie narażenia urządzenie nie powinno być zasilane.
Należy stosować warunki badania podane w poniższej tablicy:
| Kategoria | Temperatura [°C] |
Wilgotność względna [%] |
Czas trwania narażenia [doby] |
| I i II | 40 ± 2 | 93 ± 3 | 21 |
Podczas narażania nie są wykonywane pomiary. Po okresie minimum jednogodzinnego stabilizowania w warunkach normalnych należy sprawdzić podstawowe parametry działania siłownika w cyklu "otwórz-zamknij".
Siłownik spełnia wymagania, jeśli zmierzone przed i po narażeniu pod obciążeniem:
- czasy "otwierania" oraz czasy "zamykania" nie zmieniły się więcej niż 10 %,
- czasy "otwierania" oraz czasy "zamykania" nie przekroczyły 60 s,
- pobór prądu nie zmienił się więcej niż 10 %.
12.4.2.3.6. Wytrzymałość na oddziaływanie atmosfery korozyjnej
Siłownik powinien wykazywać zdolność do wytrzymania efektów korodującego oddziaływania dwutlenku siarki, stanowiącego czynnik skażający atmosferę.
Sprawdzenie wymagania polega na narażeniu urządzenia na działanie atmosfery zawierającej dwutlenek siarki w stałej temperaturze i w warunkach wysokiej wilgotności względnej. Warunki badania powinny utrzymywać temperaturę powierzchni urządzenia powyżej punktu rosy. Obecność higroskopijnych materiałów na urządzeniu lub wytworzone produkty korozji mogą spowodować kondensację pary wodnej. Siłownik powinien być zamontowany w normalnym położeniu pracy. Do zacisków powinny być podłączone nieocynowane, miedziane przewody o odpowiedniej średnicy, tak aby można było wykonać badania funkcjonowania bez wykonywania dodatkowych połączeń. W czasie badania urządzenie nie jest zasilane.
Należy stosować warunki badania podane w poniższej tablicy:
| Klasa | Zawartość dwutlenku siarki [ppm] | Temperatura [°C] | Wilgotność względna (G w t) [%] | Liczba cykli |
| I i II | 25 ± 5 | 25 ± 2 | 93 ± 3 | 21 |
| Uwaga: ppm - części na milion w objętości (cm3/m3) | ||||
Warunki badania wytrzymałości na korozyjne oddziaływanie dwutlenku siarki
Podczas narażania pomiary nie są wykonywane. Po badaniu siłownik należy wyjąć z komory korozyjnej i stabilizować co najmniej przez 16 h w temperaturze 40 °C, w wilgotności względnej poniżej 50 %, a następnie poddać reklimatyzacji w ciągu 2 h w normalnych warunkach laboratoryjnych. Po okresie stabilizowania w warunkach normalnych należy sprawdzić podstawowe parametry działania w cyklu "otwórz-zamknij".
Siłownik spełnia wymagania, jeśli zmierzone przed i po narażeniu pod obciążeniem:
- czasy "otwierania" oraz czasy "zamykania" nie zmieniły się więcej niż 10 %,
- czasy "otwierania" oraz czasy "zamykania" nie przekroczyły 60 s,
- pobór prądu nie zmienił się więcej niż 10 %.
12.4.2.3.7. Odporność na udary pojedyncze
Siłownik powinien wykazywać zdolność do poprawnego działania w warunkach udarów mechanicznych, które mogą wystąpić w czasie transportu oraz w przewidywanych warunkach pracy.
Sprawdzenie wymagania polega na narażeniu siłownika na oddziaływanie pojedynczego udaru mechanicznego.
Siłownik powinien być zamontowany w normalnym położeniu pracy i podłączony do źródła zasilania.
Urządzenie powinno być utrzymywane w stanie spoczynku w czasie okresu narażania.
Należy stosować warunki badania podane w poniższej tablicy:
| Klasa | Czas trwania impulsu [ms] | Maksymalne przyśpieszenie w zależności od masy próbki M (kg) [m/s2] | Liczba kierunków wstrząsów | Ilość impulsów na kierunek | |
| M Ł 4,75 kg | M > 4,75 kg | ||||
| I i II | 25 ± 5 | 1.0 x (100-20M) | - | 6 | 3 |
Siłownik powinien być nadzorowany w celu stwierdzenia niewłaściwego działania lub występowania sygnałów uszkodzenia w czasie narażania oraz w ciągu następnych 2 min. Po narażeniu należy sprawdzić podstawowe parametry działania w cyklu "otwórz-zamknij".
Siłownik spełnia wymagania, jeśli:
1) w czasie narażenia nie zostały wykryte nieprawidłowości działania lub sygnały uszkodzenia;
2) zmierzone przed i po narażeniu w czasie sprawdzenia działania siłownika pod obciążeniem:
- czasy "otwierania" oraz czasy "zamykania" nie zmieniły się więcej niż 10 %,
- czasy "otwierania" oraz czasy "zamykania" nie przekroczyły 60 s,
- pobór prądu nie zmienił się więcej niż 10 %.
Ponadto w zakresie parametrów eksploatacyjnych siłowniki obrotowe powinny wykazywać:
a) zdolność do poprawnego działania w wysokich temperaturach otoczenia, które mogą krótkotrwale wystąpić w przewidywanych warunkach pracy.
Należy zachować podane niżej parametry:
- temperatura: 55 °C ± 2 °C,
- czas trwania: 16 h.
Warunki narażeń opisane w normie PN-EN 60068-2-2;
b) zdolność do poprawnego funkcjonowania przy niskich temperaturach otoczenia.
Należy zachować podane niżej parametry:
- temperatura: -10 °C ± 3 °C
(dla I kategorii środowiskowej),
-25 °C ± 3 °C
(dla II kategorii środowiskowej),
- czas trwania: 16 h.
Warunki narażeń opisane w normie PN-EN60068-2-1;
c) odporność na uderzenia mechaniczne na powierzchnię, których mogą doznawać w normalnym środowisku roboczym.
Należy zachować podane niżej parametry:
- energia uderzenia: (1,9 + 0,1) J,
- liczba uderzeń na punkt: 1.
Warunki narażeń opisane w normie PN-EN 60068-2-75;
d) odporność na wibracje o poziomach, które mogą wystąpić w ich otoczeniu podczas pracy.
Należy zachować podane niżej parametry:
- zakres częstotliwości: 10 Hz do 150 Hz,
- amplituda przyśpieszenia: 4,905 ms-2 (0,5 g),
- liczba osi: 3,
- liczba cykli przemiatania na oś: 1 dla każdego stanu pracy.
Warunki narażeń opisane w normie PN-EN 60068-2-6;
e) wytrzymałość na długotrwałe wpływy wibracji o poziomach odpowiednich dla środowiska roboczego. Należy zachować podane niżej parametry:
- zakres częstotliwości: 10 Hz do 150 Hz,
- amplituda przyśpieszenia: 9,81 ms-2 (1 g),
- liczba osi: 3,
- liczba cykli wibracji na oś: 20,
Warunki narażeń opisane w normie PN-EN 60068-2-6;
f) odporność na wyładowania elektrostatyczne dla granicznych wartości napięcia probierczego 8 kV dla wyładowań w powietrzu i 6 kV dla wyładowań kontaktowych do powierzchni przewodzących.
Warunki narażeń opisane w normie PN-EN 50130-4 i normie PN-EN 61000-4-2 + A2;
g) odporność na zakłócenia sinusoidalne przewodzone indukowane przez pola o częstotliwościach radiowych w zakresie od 150 kHz do 200 MHz, przy napięciu probierczym 10 Vrms dla modulacji AM i PM.
Warunki narażeń opisane w normie PN-EN 50130-4 i normie PN-EN 61000-4-6 +A1;
h) odporność na serię szybkich, elektrycznych zakłóceń impulsowych o niskiej energii, które mogą być wytwarzane przez przekaźniki, styczniki, przełączanie obciążeń indukcyjnych itp. i mogą być indukowane do układów sygnałowych i zasilania sieciowego przy poziomach:
- 2 kV do zacisków zasilania sieciowego,
- 1 kV do zacisków wejściowych, sygnałowych, danych i sterujących.
Warunki narażeń opisane w normie PN-EN 50130-4;
i) odporność na udary napięciowe o wysokiej energii, które mogą być indukowane w kablach zasilających i sygnałowych o wartościach:
- dla linii zasilających prądu przemiennego:
linia do linii (zakłócenia symetryczne): 1 kV,
linia do ziemi (zakłócenia niesymetryczne): 2 kV,
- dla linii stałoprądowych niskiego napięcia i linii sygnałowych:
linia do ziemi (zakłócenia niesymetryczne): 1 kV,
Warunki narażeń opisane w normie PN-EN 50130-4 i normie PN-EN 61000-4-5:+ A1;
j) odporność na krótkotrwałe obniżenia i zaniki napięcia sieciowego, takie jak te, które są spowodowane przez przełączanie obciążenia i działanie urządzeń zabezpieczających w obwodach rozdziału mocy. Wartości obniżeń podano w poniższej tablicy:
| Obniżenie napięcia | Czas trwania obniżenia w półokresach |
| 60 % | 20 |
| 100 % | 10 |
Warunki narażeń opisane w normie PN-EN 50130-4;
k) odporność na wpływ pól elektromagnetycznych wytwarzanych przez urządzenia radiowe nadawczo-odbiorcze, radiotelefony, stacje radiowe i telewizyjne itp. w zakresie częstotliwości od 1 MHz do 2.000 MHz przy natężeniu pola 10 V/m i modulacji AM i PM, przy czym w zakresach 415 ÷ 466 MHz i 890 ÷ 960 MHz przy natężeniu pola 30 V/m;
Warunki narażeń opisane w normie PN-EN 50130-4;
l) zdolność do poprawnego działania w przewidywanym zakresie zmian napięcia zasilającego + 15/-10 %.
13.1. ZNAKI BEZPIECZEŃSTWA - OCHRONA PRZECIWPOŻAROWA, EWAKUACJA I TECHNICZNE ŚRODKI PRZECIWPOŻAROWE
13.1.1. Znaki bezpieczeństwa - ochrona przeciwpożarowa
Znaki bezpieczeństwa do stosowania w ochronie przeciwpożarowej powinny spełniać wymagania zawarte w normie PN-N-01256/01 lub normie PN-ISO 7010. Spełnienie wymagań powinno być potwierdzone stosownym dokumentem.
13.1.2. Znaki bezpieczeństwa - ewakuacja
Znaki ewakuacyjne stosowane do oznaczania drogi ewakuacyjnej oraz czynności związanych z ewakuacją powinny spełniać wymagania zawarte w normie PN-N-01256/02 lub normie PN-ISO 7010.
Oznaczenie dźwigów powinno być zgodne z normą PN-EN 81-73 w zakresie wzoru i kolorystyki znaku. Znak ten powinien spełniać wymagania normy PN-N-01256-4 wg pkt 2.2 i 2.3 tej normy.
Spełnienie wymagań powinno być potwierdzone stosownym dokumentem.
13.1.3. Znaki bezpieczeństwa - techniczne środki przeciwpożarowe
Znaki służące do oznaczania technicznych środków przeciwpożarowych powinny spełniać wymagania zawarte w normie PN-N-01256-4, z wyłączeniem znaku "dźwig przeciwpożarowy" tablica 1, pozycja 8 tej normy. Oznaczenie dźwigów dla ekip ratowniczych powinno być zgodne z normą PN-EN 81-72 w zakresie wzoru i kolorystyki znaku. Znak ten powinien spełniać wymagania normy PN-N-01256-4 wg pkt 2.2 i 2.3 tej normy.
Spełnienie wymagań powinno być potwierdzone stosownym dokumentem.
13.2. OPRAWY OŚWIETLENIOWE DO OŚWIETLENIA AWARYJNEGO
13.2.1. Wymagania ogólne
Oprawy oświetleniowe do oświetlenia awaryjnego powinny spełniać wymagania normy PN-EN 60598-2-22 Część 2-22. Wymagania szczegółowe - Oprawy oświetleniowe do oświetlenia awaryjnego.
14.1. TELEKOMUNIKACYJNE KABLE STACYJNE DO INSTALACJI PRZECIWPOŻAROWYCH
Telekomunikacyjne kable stacyjne do instalacji przeciwpożarowych powinny spełniać wymagania aprobaty technicznej lub polskiej normy wyrobu. Spełnienie wymagań powinno być potwierdzone stosownym dokumentem.
14.2. PRZEWODY I KABLE ELEKTRYCZNE ORAZ ŚWIATŁOWODOWE STOSOWANE DO ZASILANIA I STEROWANIA URZĄDZENIAMI SŁUŻĄCYMI OCHRONIE PRZECIWPOŻAROWEJ
Przewody i kable elektryczne oraz światłowodowe, stosowane do zasilania i sterowania urządzeniami służącymi ochronie przeciwpożarowej, powinny spełniać wymagania aprobaty technicznej lub polskiej normy wyrobu. Spełnienie wymagań powinno być potwierdzone stosownym dokumentem.
14.3. ZAMOCOWANIE PRZEWODÓW I KABLI ELEKTRYCZNYCH ORAZ ŚWIATŁOWODOWYCH STOSOWANYCH DO ZASILANIA I STEROWANIA URZĄDZENIAMI SŁUŻĄCYMI OCHRONIE PRZECIWPOŻAROWEJ
Zamocowania przewodów i kabli elektrycznych oraz światłowodowych, stosowanych do zasilania i sterowania urządzeniami służącymi ochronie przeciwpożarowej, powinny spełniać wymagania aprobaty technicznej lub polskiej normy wyrobu. Spełnienie wymagań powinno być potwierdzone stosownym dokumentem.
15.1. DŹWIGI DLA STRAŻY POŻARNEJ
15.1.1. WYMAGANIA OGÓLNE
Dźwigi dla straży pożarnej powinny spełniać wymagania zasadnicze dla dźwigów i ich elementów bezpieczeństwa oraz wymagania określone w normie PN-EN 81-72. Spełnienie wymagań powinno być potwierdzone stosownym dokumentem.
15.1.2. WYMAGANIA SZCZEGÓŁOWE
15.1.2.1. Dźwigi dla straży pożarnej powinny posiadać oznaczenia i opisy w języku polskim oraz podawać komunikaty w języku polskim.
15.1.2.3. Do urządzeń powinna być dołączona opracowana przez producenta w języku polskim instrukcja przeprowadzenia odpowiednich prób i badań potwierdzających prawidłowość jego działania po zainstalowaniu w obiekcie.
Uproszczenie i uporządkowanie niektórych regulacji kodeksu pracy dotyczących m.in. wykorzystania postaci elektronicznej przy wybranych czynnościach z zakresu prawa pracy oraz terminu wypłaty ekwiwalentu za niewykorzystany urlop wypoczynkowy przewiduje nowelizacja kodeksu pracy oraz ustawy o zakładowym funduszu świadczeń socjalnych, która wejdzie w życie w dniu 27 stycznia.
Grażyna J. Leśniak 12.01.2026W Dzienniku Ustaw opublikowano nowelizację, która ma zakończyć spory między nabywcami i deweloperami o powierzchnie sprzedawanych mieszkań i domów. W przepisach była luka, która skutkowała tym, że niektórzy deweloperzy wliczali w powierzchnię użytkową metry pod ściankami działowymi, wnękami technicznymi czy skosami o małej wysokości - a to mogło dawać różnicę w finalnej cenie sięgającą nawet kilkudziesięciu tysięcy złotych. Po zmianach standardy dla wszystkich inwestycji deweloperskich będą jednolite.
Agnieszka Matłacz 12.01.2026Podpisana przez prezydenta Karola Nawrockiego ustawa reformująca orzecznictwo lekarskie w Zakładzie Ubezpieczeń Społecznych ma usprawnić kontrole zwolnień chorobowych i skrócić czas oczekiwania na decyzje. Jednym z kluczowych elementów zmian jest możliwość dostępu do dokumentacji medycznej w toku kontroli L4 oraz poszerzenie katalogu osób uprawnionych do orzekania. Zdaniem eksperta, sam dostęp do dokumentów niczego jeszcze nie zmieni, jeśli za stwierdzonymi nadużyciami nie pójdą realne konsekwencje.
Grażyna J. Leśniak 09.01.2026Konfederacja Lewiatan krytycznie ocenia niektóre przepisy projektu ustawy o wygaszeniu pomocy dla obywateli Ukrainy. Najwięcej kontrowersji budzą zapisy ograniczające uproszczoną procedurę powierzania pracy obywatelom Ukrainy oraz przewidujące wydłużenie zawieszenia biegu terminów w postępowaniach administracyjnych. W konsultacjach społecznych nad projektem nie brały udziału organizacje pracodawców.
Grażyna J. Leśniak 08.01.2026Usprawnienie i ujednolicenie sposobu wydawania orzeczeń przez lekarzy Zakładu Ubezpieczeń Społecznych, a także zasad kontroli zwolnień lekarskich wprowadza podpisana przez prezydenta ustawa. Nowe przepisy mają również doprowadzić do skrócenia czasu oczekiwania na orzeczenia oraz zapewnić lepsze warunki pracy lekarzy orzeczników, a to ma z kolei przyczynić się do ograniczenia braków kadrowych.
Grażyna J. Leśniak 08.01.2026Przeksięgowanie składek z tytułu na tytuł do ubezpieczeń społecznych na podstawie prawomocnej decyzji ZUS, zmiany w zakresie zwrotu składek nadpłaconych przez płatnika, w tym rozpoczęcie biegu terminu przedawnienia zwrotu nienależnie opłaconych składek dopiero od ich stwierdzenia przez ZUS - to niektóre zmiany, jakie zamierza wprowadzić Ministerstwo Rodziny, Pracy i Polityki Społecznej. Resort dostrzegł bowiem problem związany ze sprawami, w których ZUS kwestionuje tytuł do ubezpieczeń osób zgłoszonych do nich wiele lat wcześniej.
Grażyna J. Leśniak 08.01.2026| Identyfikator: | Dz.U.2010.85.553 |
| Rodzaj: | Rozporządzenie |
| Tytuł: | Zm.: rozporządzenie w sprawie wykazu wyrobów służących zapewnieniu bezpieczeństwa publicznego lub ochronie zdrowia i życia oraz mienia, a także zasad wydawania dopuszczenia tych wyrobów do użytkowania. |
| Data aktu: | 27/04/2010 |
| Data ogłoszenia: | 19/05/2010 |
| Data wejścia w życie: | 03/06/2010 |








